GM Service Manual Online
For 1990-2009 cars only
Makes
🢒
Oldsmobile
🢒
1998
🢒
LSS
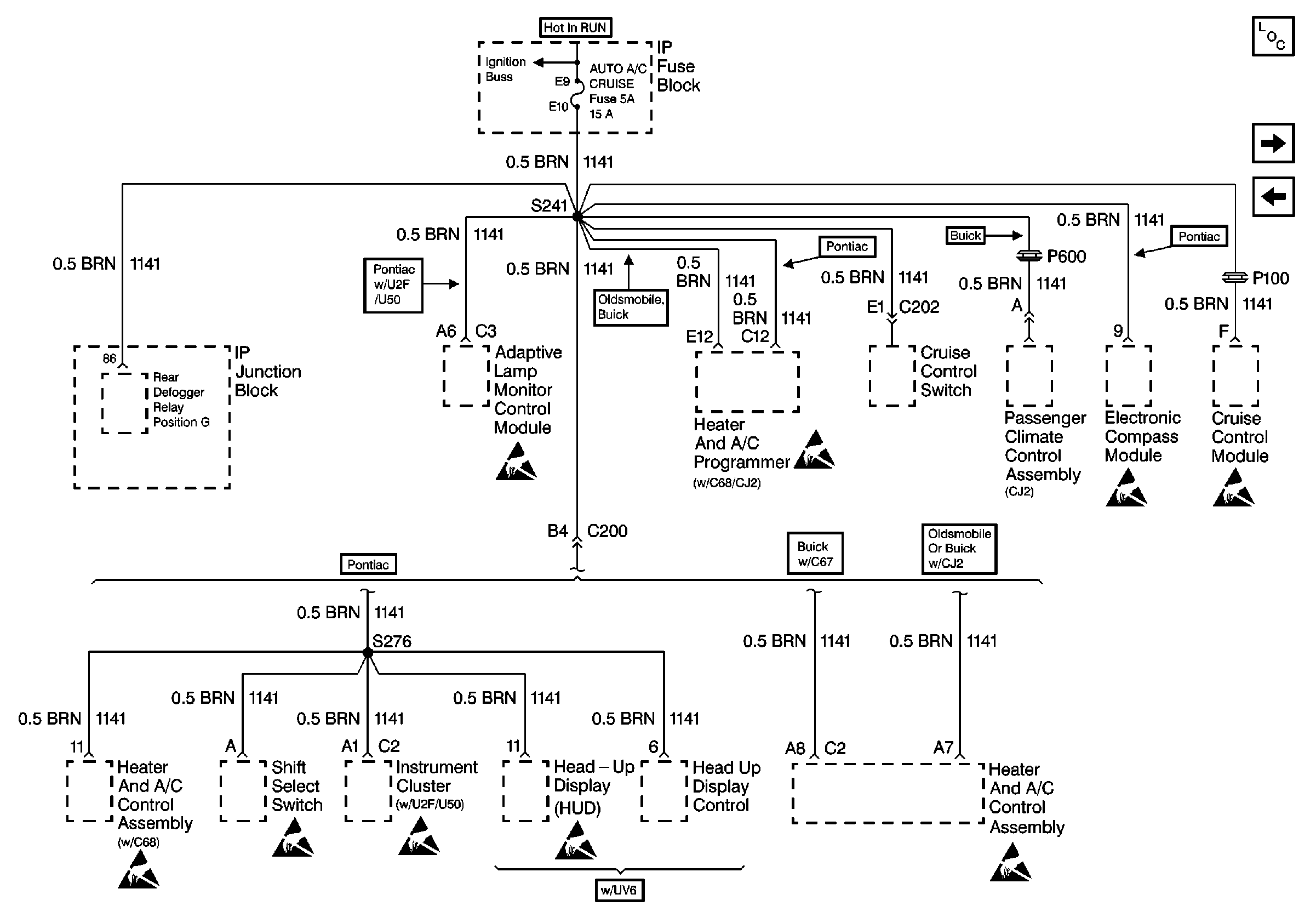
🢒 Cell 10: AUTO A/C CRUISE Fuse
Cell 10: AUTO A/C CRUISE Fuse
Cell 10: AUTO A/C CRUISE Fuse
Power and Grounding Components
Cell 10: RR DEFOG and HTD MIR Fuses
Cell 10: ABS/CCR and CLG FAN/TCC Fuses
Handling ESD Sensitive Parts Notice
Handling ESD Sensitive Parts Notice
Handling ESD Sensitive Parts Notice
Handling ESD Sensitive Parts Notice
Handling ESD Sensitive Parts Notice
Handling ESD Sensitive Parts Notice
Handling ESD Sensitive Parts Notice
Handling ESD Sensitive Parts Notice
Handling ESD Sensitive Parts Notice
Handling ESD Sensitive Parts Notice