GM Service Manual Online
For 1990-2009 cars only
Makes
🢒
Oldsmobile
🢒
2002
🢒
Silhouette Ext.
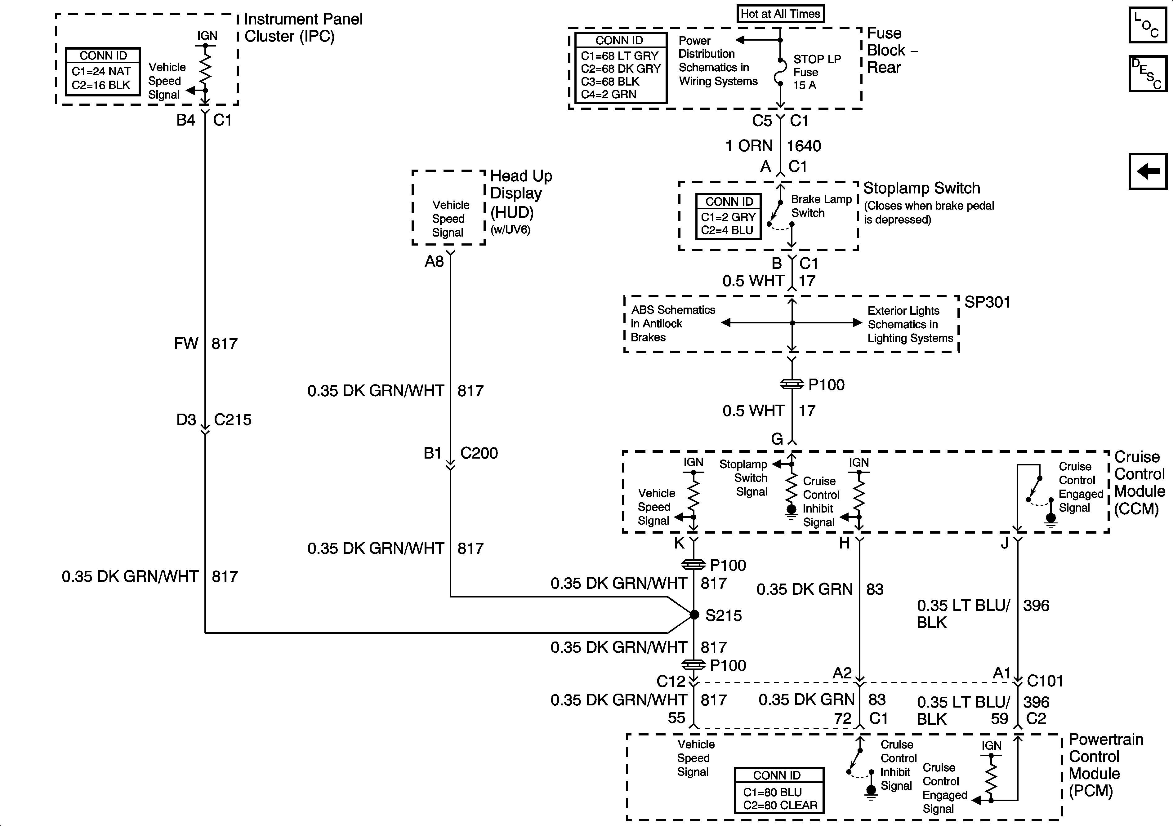
🢒 CCM and PCM Controls
CCM and PCM Controls
CCM and PCM Controls
Master Electrical Component List
TSIG/HAZ, STOP LP, AUDIO, and CD Fuses (Fuse Block - Rear)
Power, Ground, BPMV Valves, and the Stoplamp Switch Controls
Stoplamps
Power and Ground