GM Service Manual Online
For 1990-2009 cars only
Figure 1:

Power and Ground


Object Number: 1950190  Size: FS
Master Electrical Component List
Control Module References
EVAP and EGR Controls
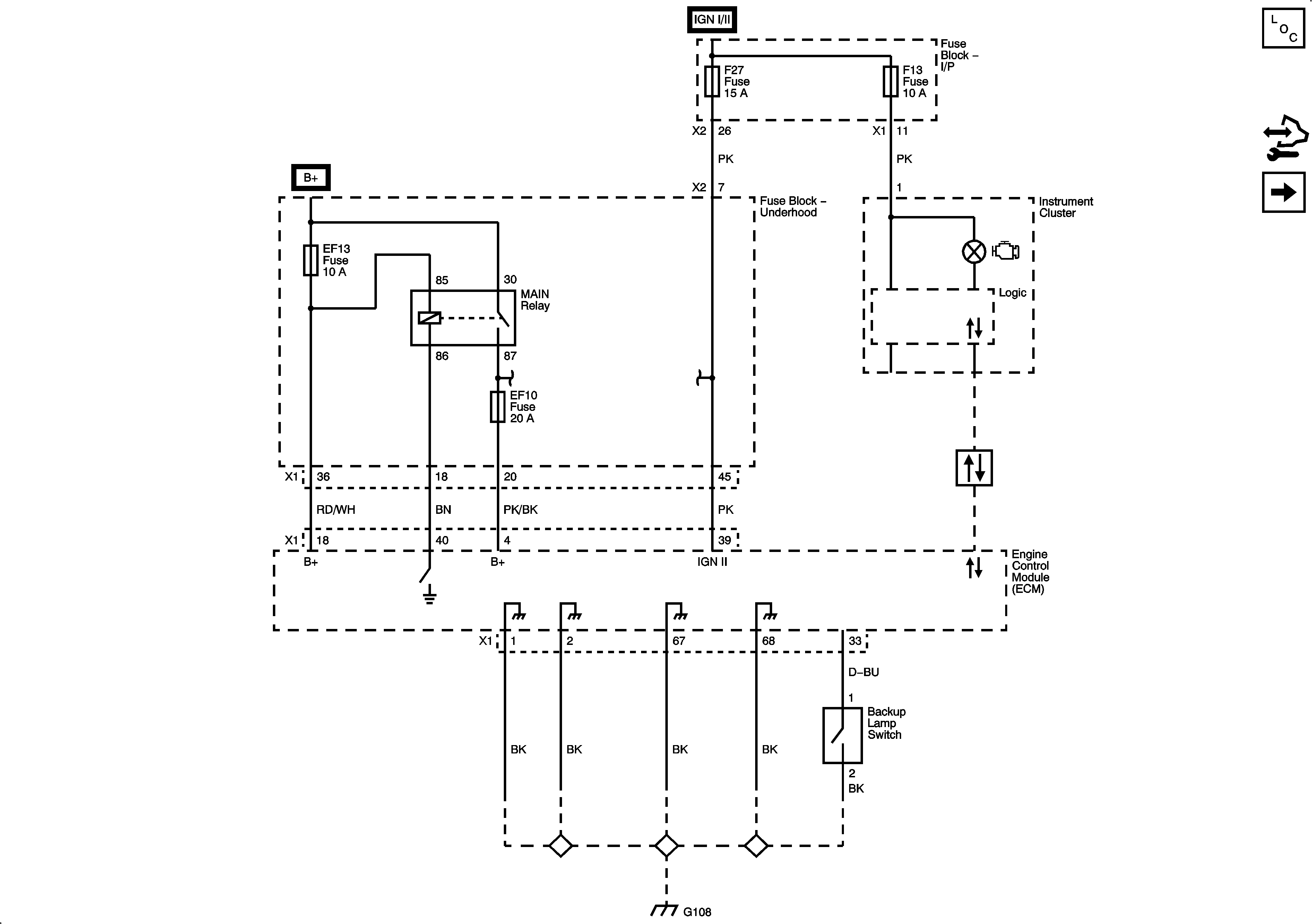
EF10, 11, 12, 13, 15 Fuses, Main Relay (2.4L)
EF10, 11, 12, 13, 15 Fuses, Main Relay (2.4L)
Data Link Connector (DLC)
G108, G111 (2.4L)
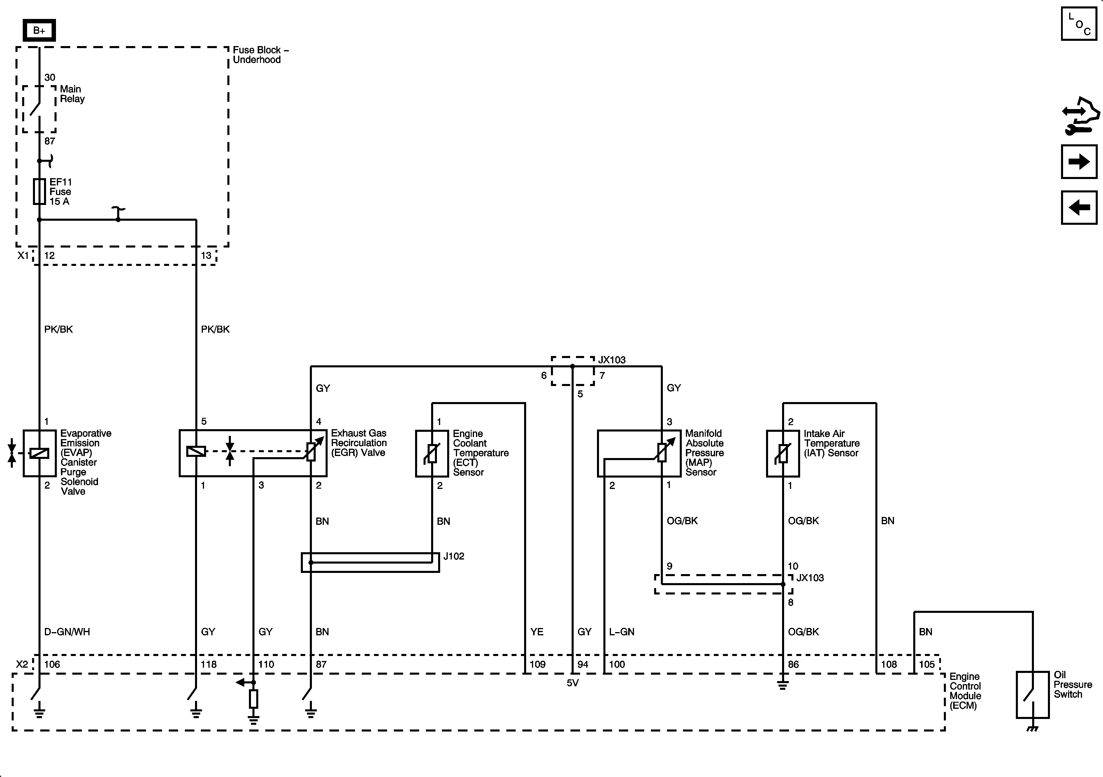
Figure 2:

EVAP and EGR Controls


Object Number: 1950191  Size: FS
Master Electrical Component List
Control Module References
HO2S Sensors
Power and Ground
EF10, 11, 12, 13, 15 Fuses, Main Relay (2.4L)
EF10, 11, 12, 13, 15 Fuses, Main Relay (2.4L)
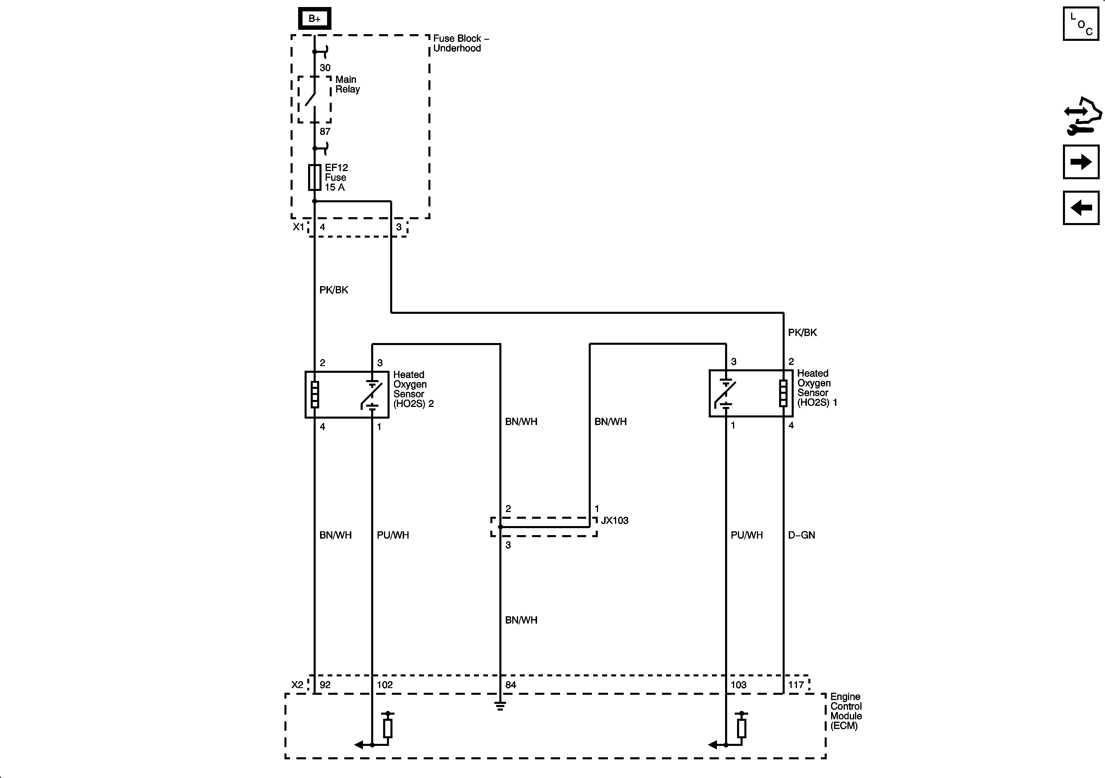
Figure 3:

HO2S Sensors


Object Number: 1950192  Size: FS
Master Electrical Component List
Control Module References
Throttle Controls
EVAP and EGR Controls
EF10, 11, 12, 13, 15 Fuses, Main Relay (2.4L)
EF10, 11, 12, 13, 15 Fuses, Main Relay (2.4L)
Figure 4:

Throttle Controls


Object Number: 1950194  Size: FS
Master Electrical Component List
Control Module References
Accelerator Sensors
HO2S Sensors
Figure 5:

Accelerator Sensors


Object Number: 1950200  Size: FS
Master Electrical Component List
Control Module References
Ignition Sensors
Throttle Controls
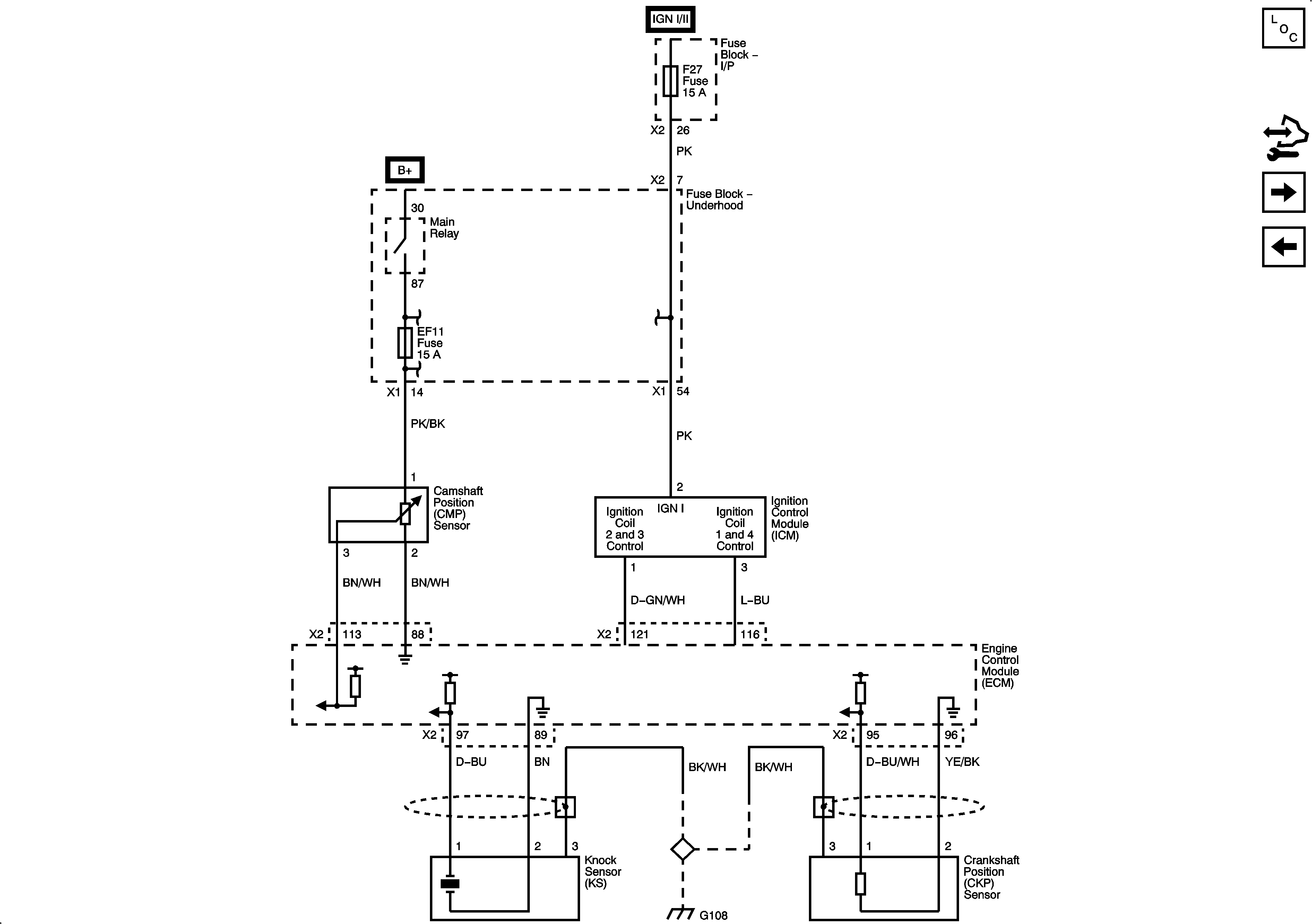
Figure 6:

Ignition Sensors


Object Number: 1950201  Size: FS
Master Electrical Component List
Control Module References
Fuel Controls
Accelerator Sensors
EF10, 11, 12, 13, 15 Fuses, Main Relay (2.4L)
EF7, F6, 8, 9, 13, 17, 20, 25, 27, 29 Fuses, Run/Crank, Rear Fog Lamps, Outside Rearview Mirror, liftgate Glass Relays
EF10, 11, 12, 13, 15 Fuses, Main Relay (2.4L)
G108, G111 (2.4L)
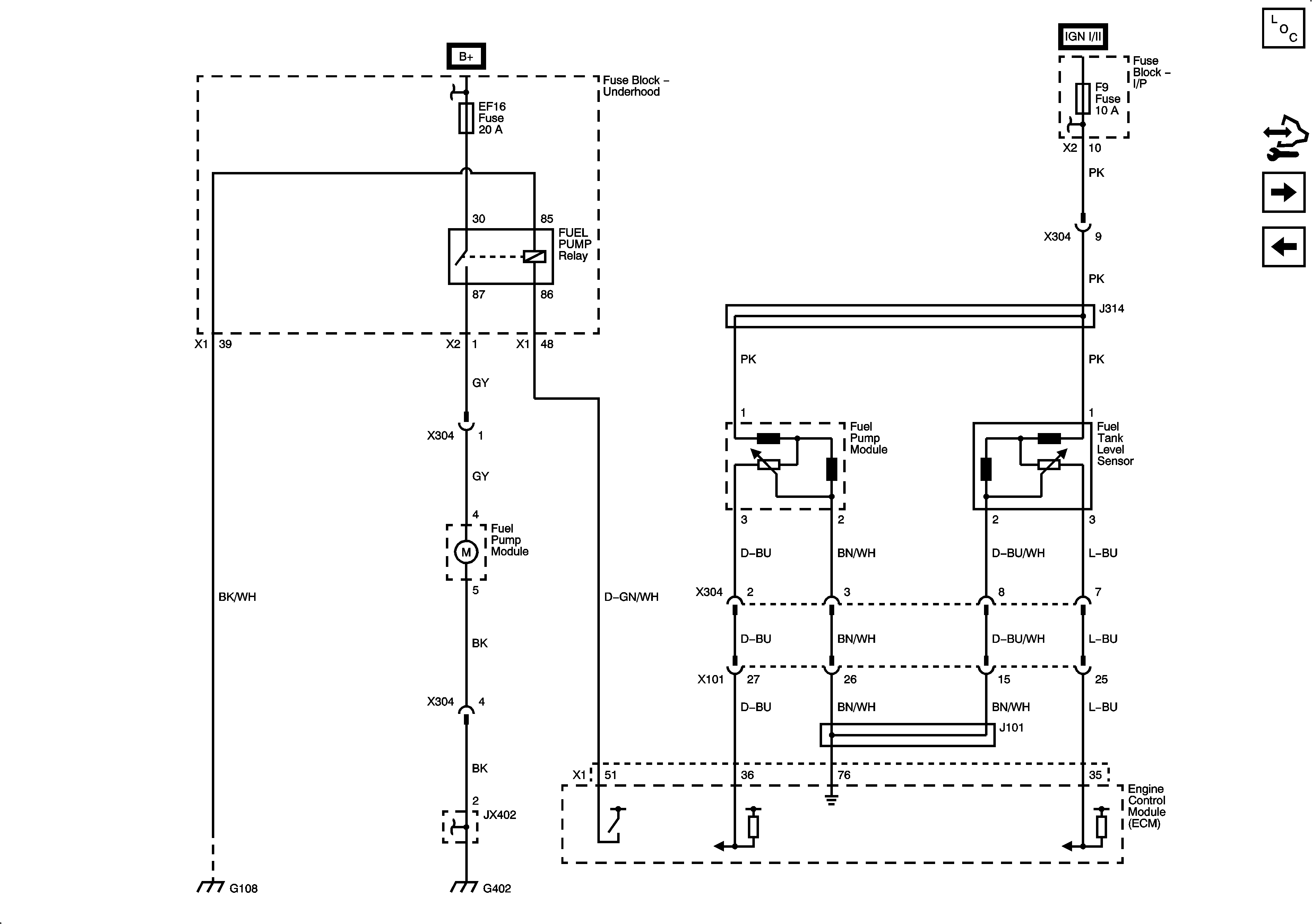
Figure 7:

Fuel Controls


Object Number: 1950202  Size: FS
Master Electrical Component List
Control Module References
Fuel Injectors
Ignition Sensors
EF5, 13, 16, 24, 31, 32 Fuses, Starter, Park Lamps, Fuel Pump Relays
EF7, F6, 8, 9, 13, 17, 20, 25, 27, 29 Fuses, Run/Crank, Rear Fog Lamps, Outside Rearview Mirror, liftgate Glass Relays
G402
G108, G111 (2.4L)
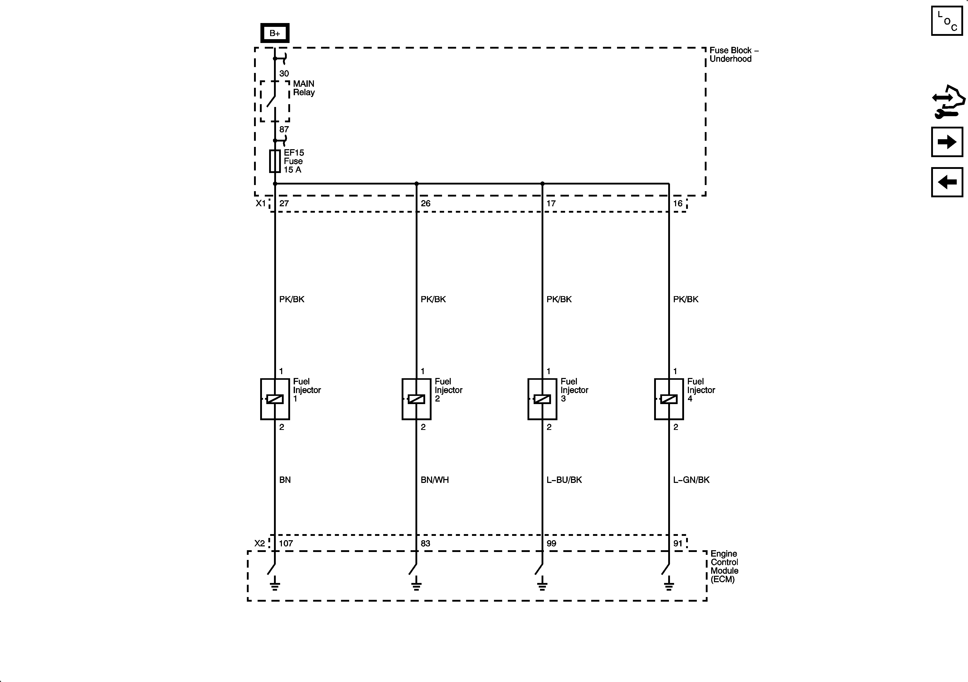
Figure 8:

Fuel Injectors


Object Number: 1950203  Size: FS
Master Electrical Component List
Control Module References
System References
Fuel Controls
EF10, 11, 12, 13, 15 Fuses, Main Relay (2.4L)
EF10, 11, 12, 13, 15 Fuses, Main Relay (2.4L)
Figure 9:

System References


Object Number: 1950205  Size: FS
Master Electrical Component List
Control Module References
Fuel Injectors
Stop and Backup Lamps
Engine Cooling Schematics
Compressor Controls
Compressor Controls
Charging System