GM Service Manual Online
For 1990-2009 cars only
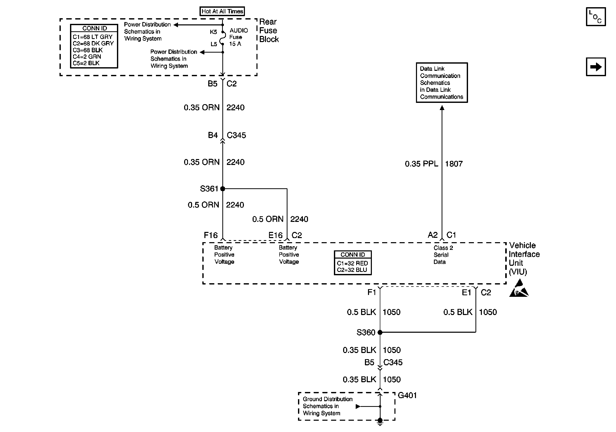
Figure 1:

Power and Ground


Object Number: 648384  Size: FS
Cellular Communication Components
Keypad Microphone Signals
Serial Data Class 2
Battery Voltage to the Rear Fuse Block
TSIG/HAZ, STOP LP, AUDIO, and CD Fuses
G401 (1 of 2)
Figure 2:

Keypad Microphone Signals


Object Number: 648382  Size: FS
Cellular Communication Components
VIU and VCU Signals
Power and Ground
G402
G402
Figure 3:

VIU and VCU Signals


Object Number: 648386  Size: FS
Cellular Communication Components
OnStar Description
Keypad Microphone Signals
G305