GM Service Manual Online
For 1990-2009 cars only
Makes
🢒
Pontiac
🢒
2000
🢒
Bonneville
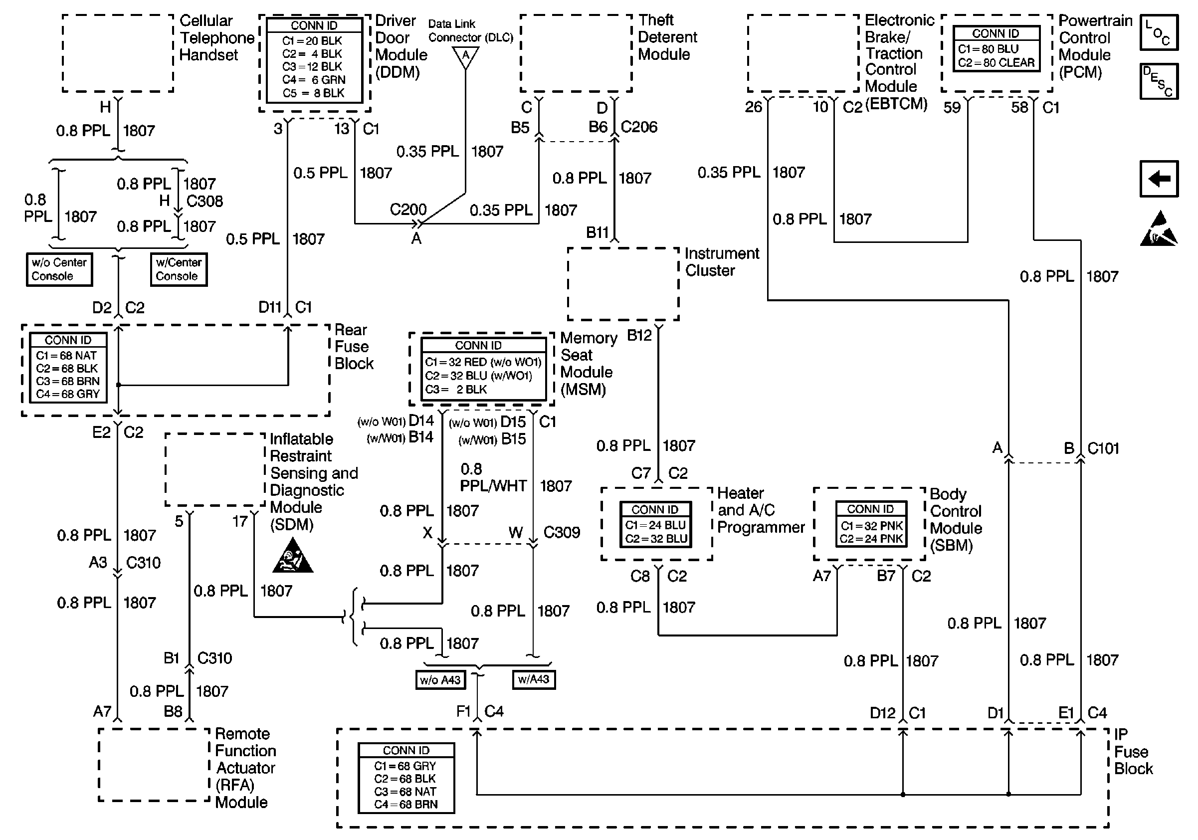
🢒 Cell 50: Class 2 Serial Data Line
Cell 50: Class 2 Serial Data Line
Cell 50: Class 2 Serial Data Line
Data Link Communications Components
Data Link Communications Description
Cell 50: Power, Ground and E&C Serial Data Line
Handling ESD Sensitive Parts Notice
SIR Caution
Cell 50: Power, Ground and E&C Serial Data Line