GM Service Manual Online
For 1990-2009 cars only
Makes
🢒
Pontiac
🢒
2000
🢒
Bonneville
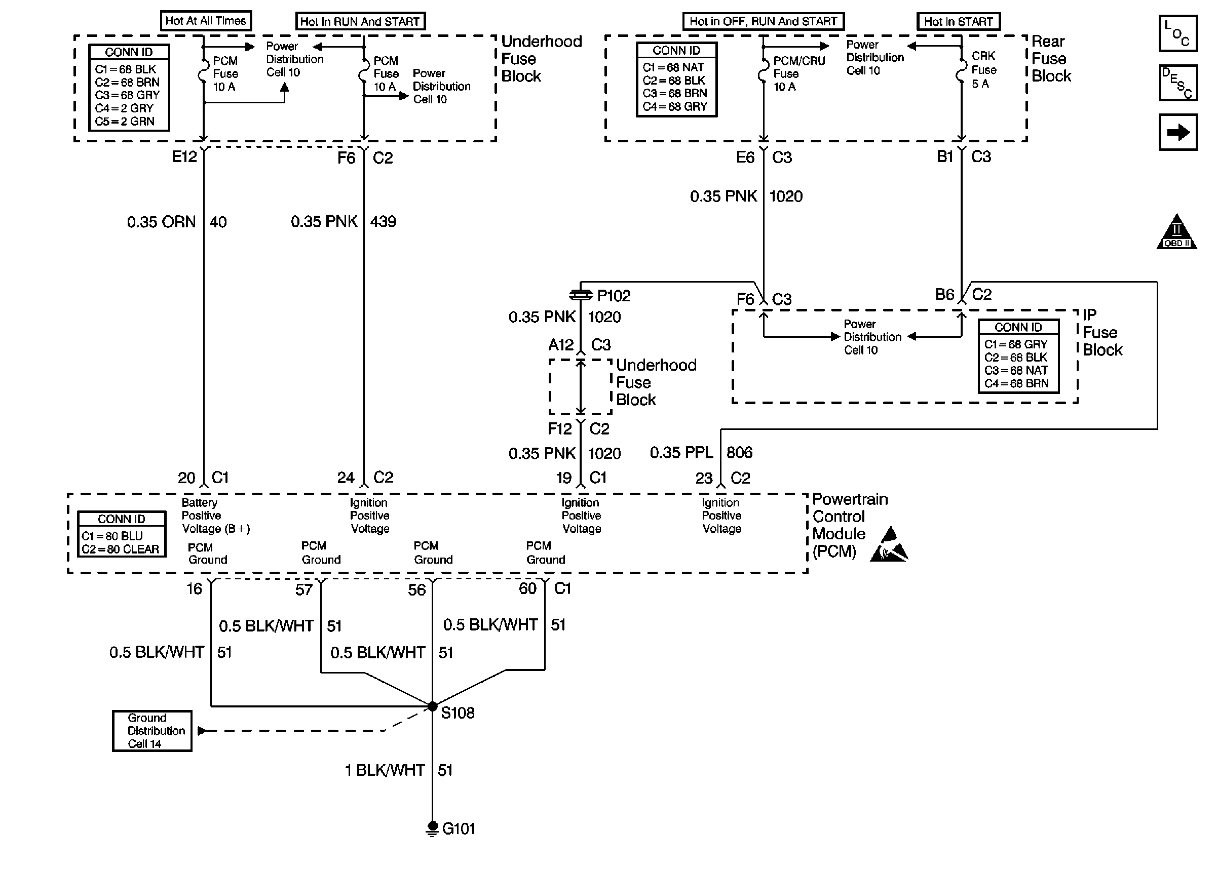
🢒 Cell 20: PCM Power and Ground
Cell 20: PCM Power and Ground
Cell 20: PCM Power and Ground
Engine Controls Components
Powertrain Control Module Description
Cell 20: MIL and Data Link Connector (DLC)
OBDII Symbol Description Notice
Handling ESD Sensitive Parts Notice
Cell 10: Horn and PCM Fuses
Cell 10: IGN, RUN/CRK, RUN, SBM, and PDM/CRU Fuses
Cell 10: IGN, RUN/CRK, RUN, SBM, and PDM/CRU Fuses
Cell 10: IGN, RUN/CRK, RUN, SBM, and PDM/CRU Fuses
Cell 14: G101, G102 and G103
Powertrain Control Module Connector End Views
Power and Grounding Connector End Views
Power and Grounding Connector End Views
Power and Grounding Connector End Views