GM Service Manual Online
For 1990-2009 cars only
Makes
🢒
Pontiac
🢒
2000
🢒
Bonneville
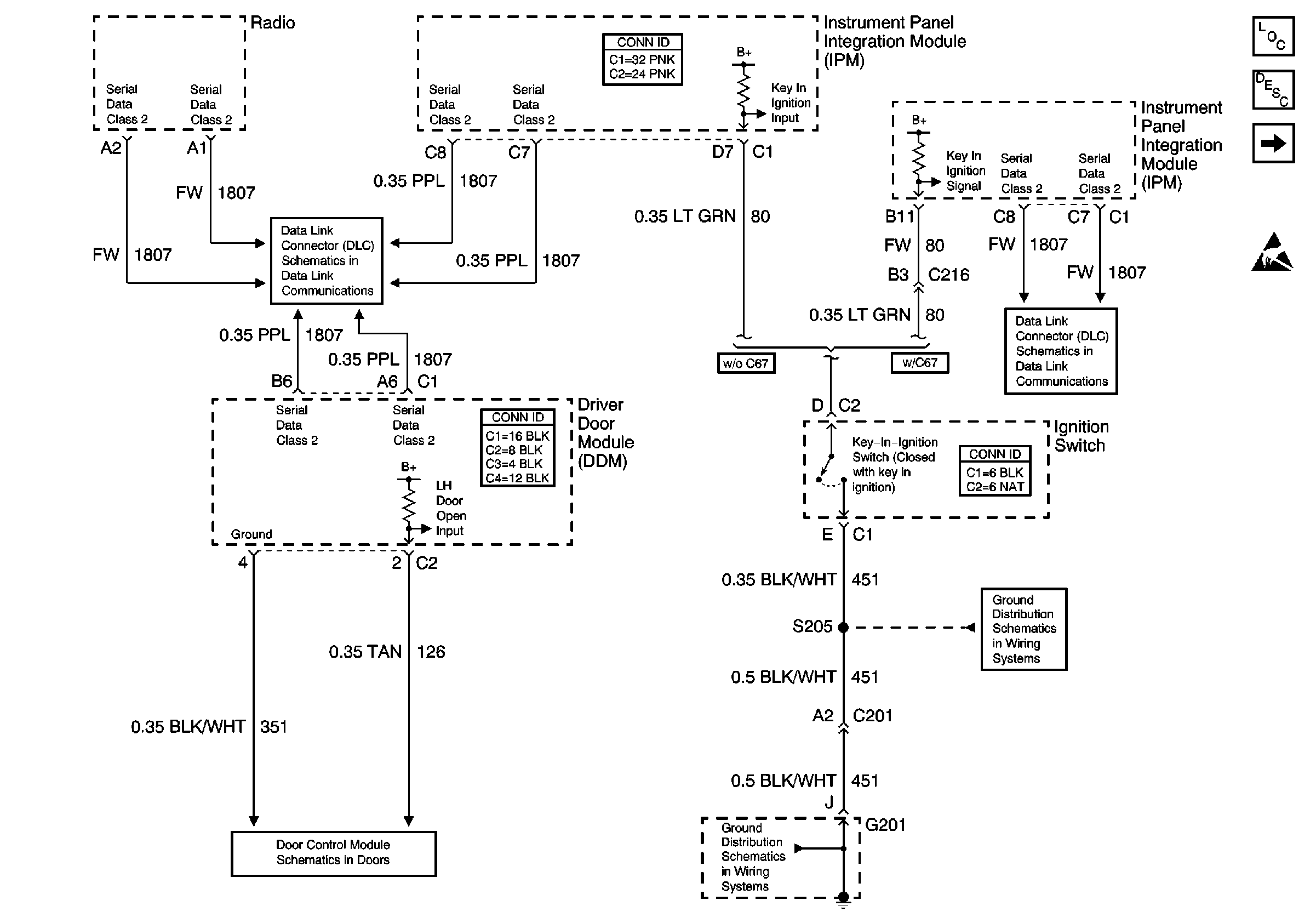
🢒 Radio Output, Door, Ignition Switch
Radio Output, Door, Ignition Switch
Radio Output, Door, Ignition Switch
Instrument Cluster and HUD Components
Instrument Cluster Circuit Description
Seat Belt, Headlamp Switches
Handling ESD Sensitive Parts Notice
Serial Data Class 2
Serial Data Class 2
G201 (2 of 3)
Driver Door Module (DDM) Inputs/Outputs
G201 (2 of 3)