GM Service Manual Online
For 1990-2009 cars only
Makes
🢒
Pontiac
🢒
2000
🢒
Bonneville
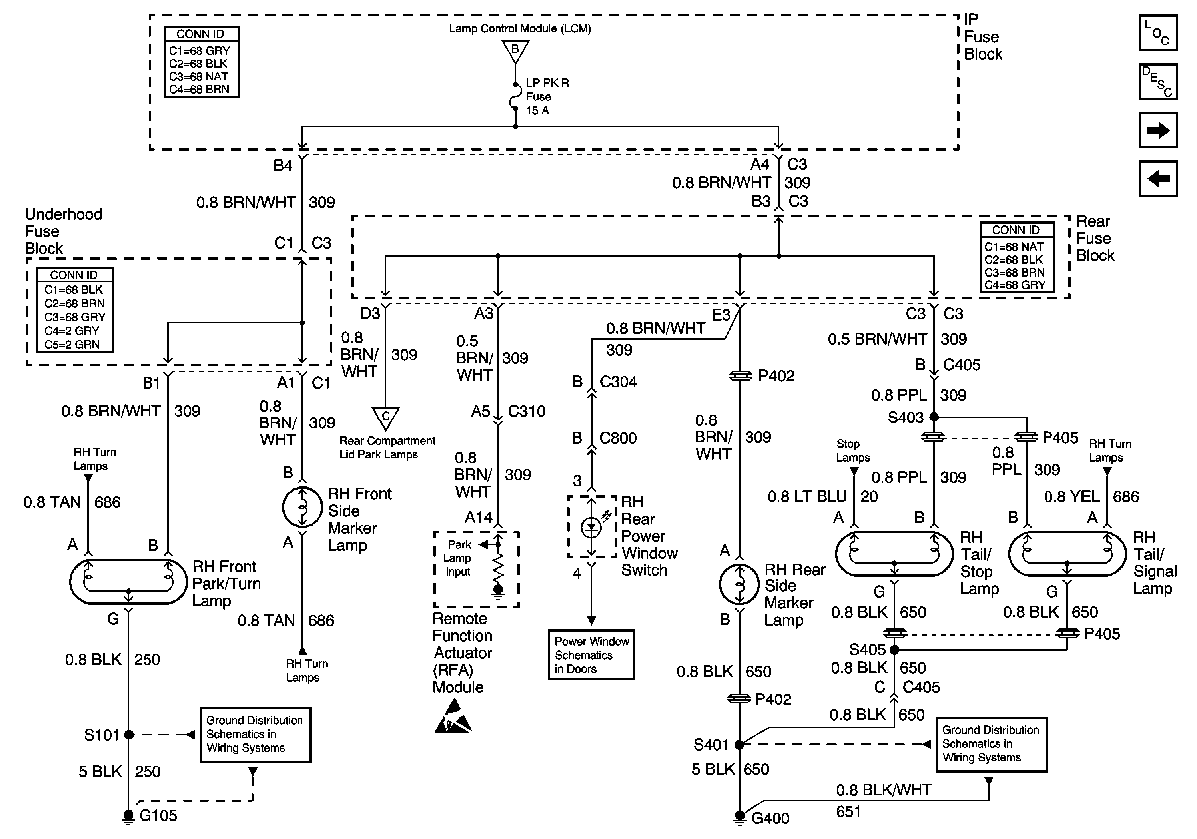
🢒 RH Park Lamps
RH Park Lamps
RH Park Lamps
Lighting Systems Components
Exterior Lights Circuit Description
Rear Compartment Lid Park Lamps
LH Park Lamps
Headlamp Switch and Park Lamp Control
RH Turn Lamps
Rear Compartment Lid Park Lamps
Stop Lamps
RH Turn Lamps
RH Turn Lamps
G105
Handling ESD Sensitive Parts Notice
G400, 1 of 2