GM Service Manual Online
For 1990-2009 cars only
Makes
🢒
Pontiac
🢒
2000
🢒
Bonneville
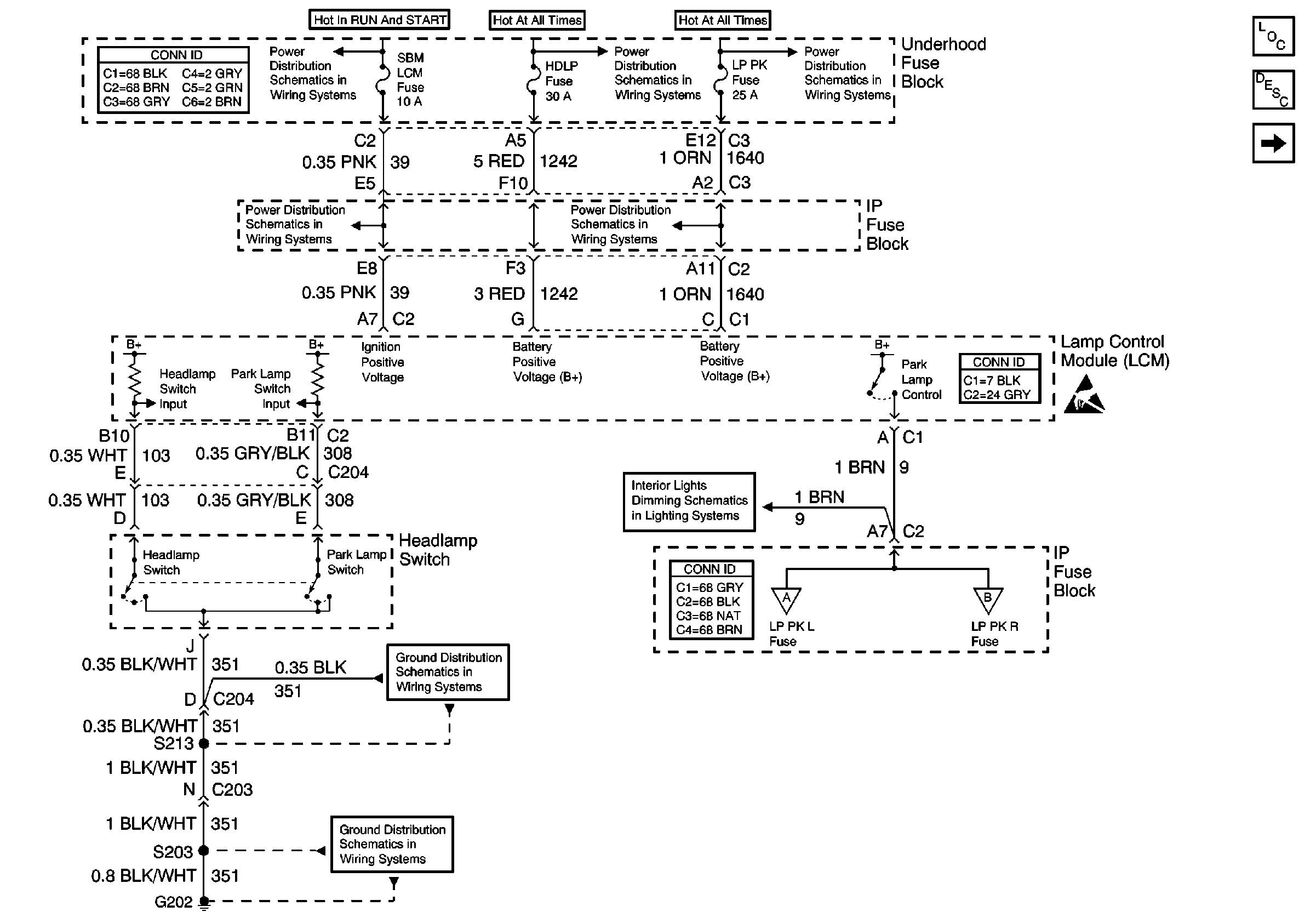
🢒 Headlamp Switch and Park Lamp Control
Headlamp Switch and Park Lamp Control
Headlamp Switch and Park Lamp Control
Lighting Systems Components
Exterior Lights Circuit Description
LH Park Lamps
Underhood Fuse Block, RUN/CRANK Fuse and IGN-1 Relay
Underhood Fuse Block and Underhood Maxi-Fuse Block
Underhood Fuse Block, PCM, ABS, HAZARD, FUEL PUMP, PARKLMP Fuses And Fuel Pump Relay
Underhood Fuse Block, OXYGEN SENSOR and IGN-1 Fuses
Underhood Fuse Block, PCM, ABS, HAZARD, FUEL PUMP, PARKLMP Fuses And Fuel Pump Relay
Handling ESD Sensitive Parts Notice
Dimming Control: Passenger Temperature Control, Ashtray, and Heated Seat Switches Backlighting
LH Park Lamps
RH Park Lamps
G202, 2 of 4
G202, 1 of 4