GM Service Manual Online
For 1990-2009 cars only
Makes
🢒
Pontiac
🢒
2000
🢒
Bonneville
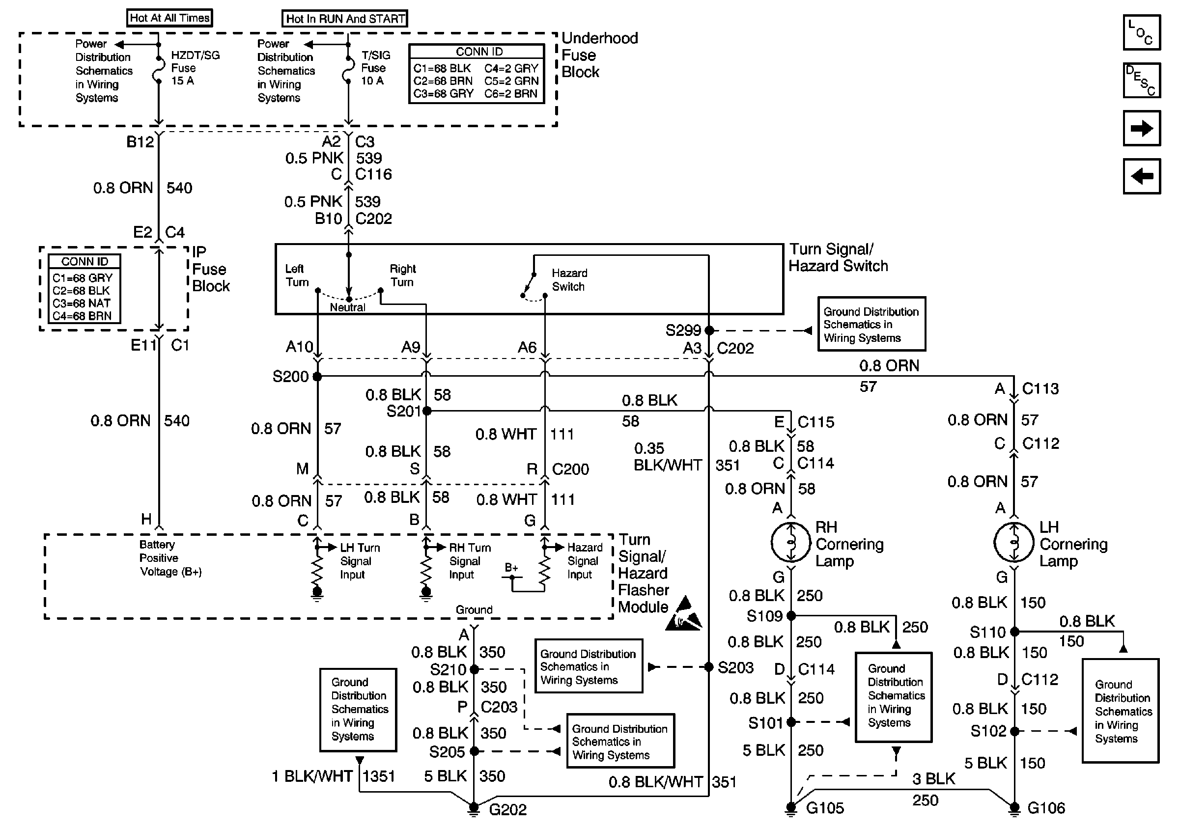
🢒 Turn Signal/Hazard Switch and Cornering Lamps
Turn Signal/Hazard Switch and Cornering Lamps
Turn Signal/Hazard Switch and Cornering Lamps
Lighting Systems Components
Exterior Lights Circuit Description
LH Turn Lamps
Rear Compartment Lid Park Lamps
Underhood Fuse Block and Underhood Maxi-Fuse Block
Underhood Fuse Block, TURN, A/C Fuses and A/C Relay
G202, 1 of 4
Handling ESD Sensitive Parts Notice
G202, 3 of 4
G202, 1 of 4
G202, 4 of 4
G105
G104 and G106