GM Service Manual Online
For 1990-2009 cars only
Makes
🢒
Pontiac
🢒
2000
🢒
Bonneville
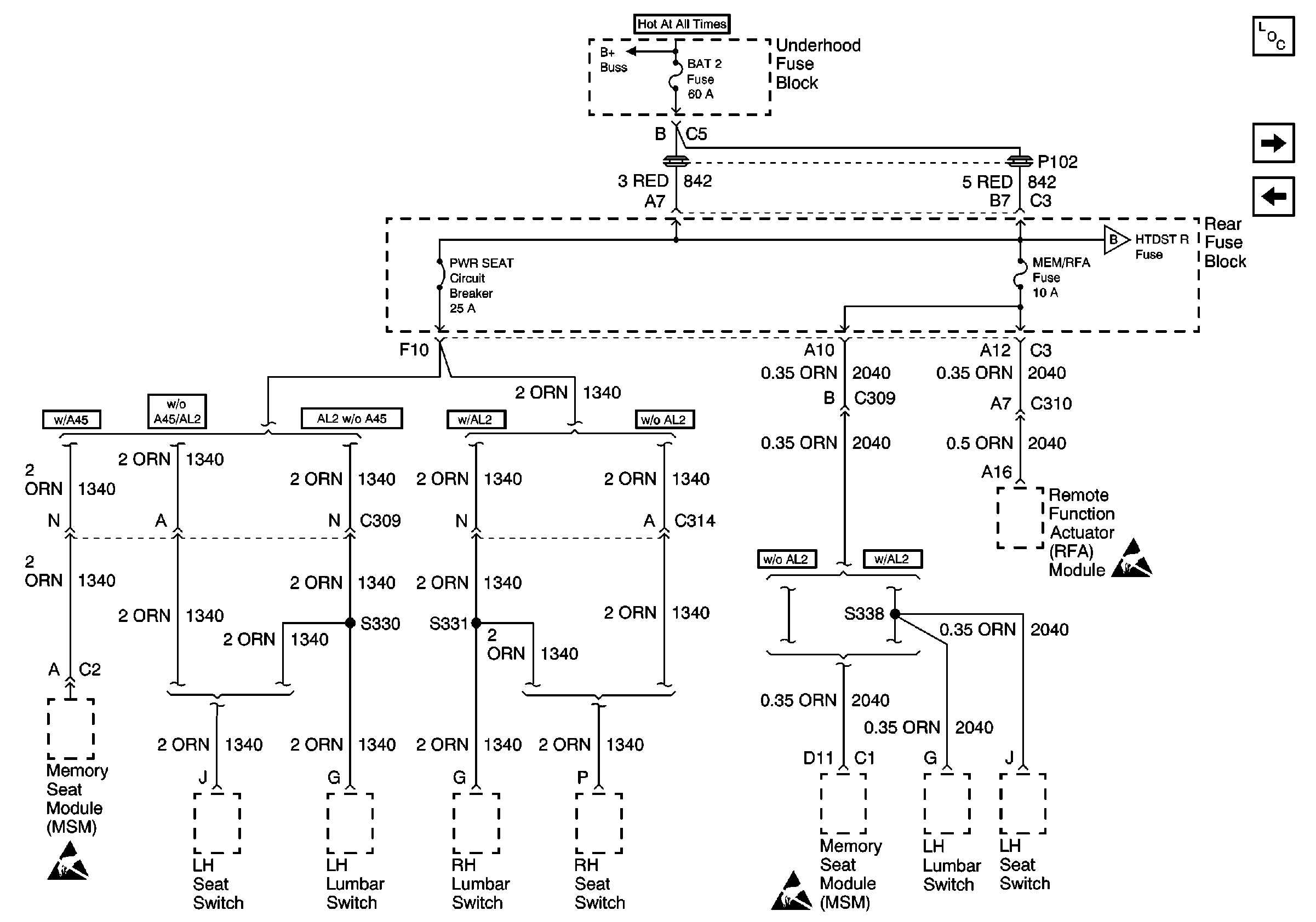
🢒 Underhood Fuse Block, BAT 2 Fuse/Rear Fuse Block, PWR SEAT and MEM/RFA Fuses
Underhood Fuse Block, BAT 2 Fuse/Rear Fuse Block, PWR SEAT and MEM/RFA Fuses
Underhood Fuse Block, BAT 2 Fuse/Rear Fuse Block, PWR SEAT and MEM/RFA Fuses
Power and Grounding Components
Rear Fuse Block, HTDST R C/LTRL C/LTRL Fuses and ELC Circuit Breaker
IP Fuse Block, RFA/RAIN SENSOR and WIPER Fuses
Underhood Fuse Block and Underhood Maxi-Fuse Block
Rear Fuse Block, HTDST R C/LTRL C/LTRL Fuses and ELC Circuit Breaker
Handling ESD Sensitive Parts Notice
Handling ESD Sensitive Parts Notice
Handling ESD Sensitive Parts Notice