GM Service Manual Online
For 1990-2009 cars only
Makes
🢒
Pontiac
🢒
2000
🢒
Bonneville
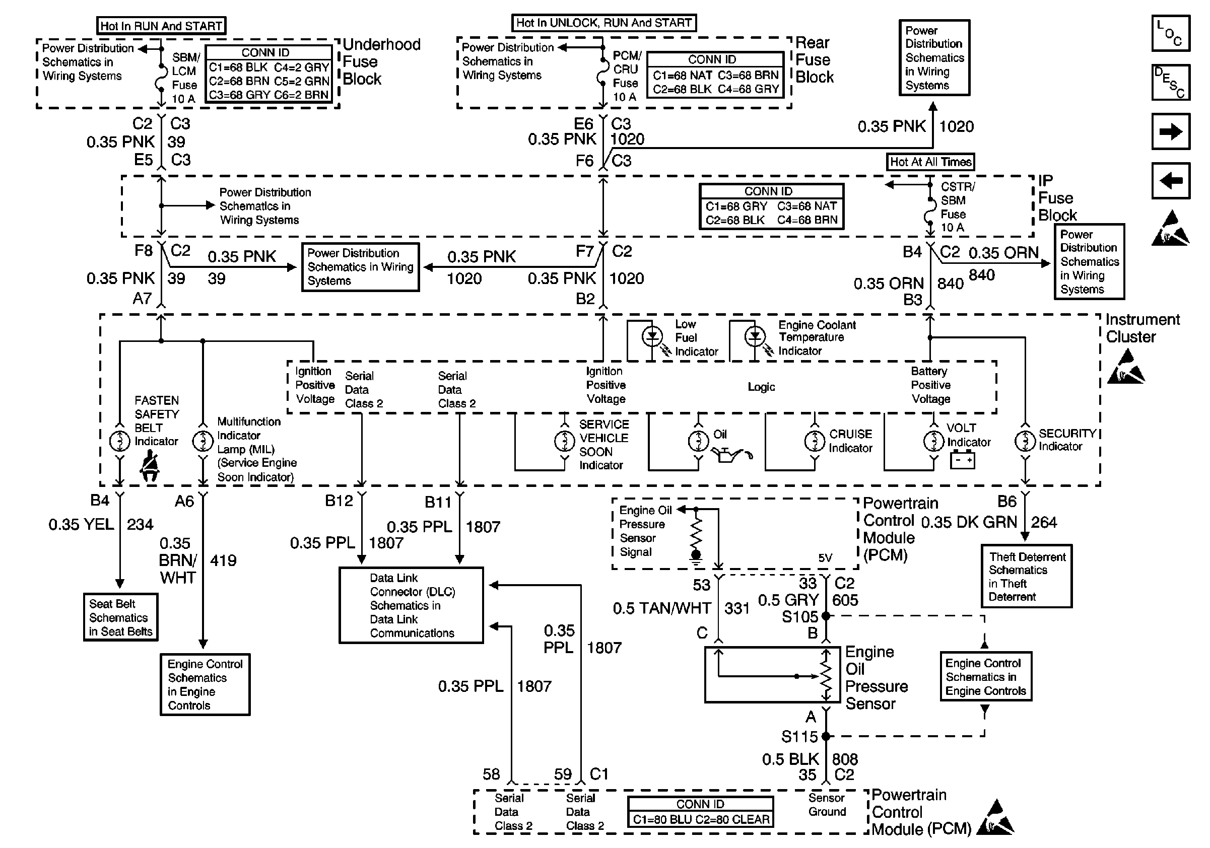
🢒 Cruise, Fuel, Oil, and Volt Indicators
Cruise, Fuel, Oil, and Volt Indicators
Cruise, Fuel, Oil, and Volt Indicators
Instrument Cluster and HUD Component Views
Instrument Cluster Gauge Operation
Air Bag, Brake, High Beam, Lamp, and Turn Signal Indicators
Fuel Gauge, Speedometer, Temperature Gauge, and Tachometer
Handling ESD Sensitive Parts Notice
Handling ESD Sensitive Parts Notice
Handling ESD Sensitive Parts Notice
Underhood Fuse Block, RUN/CRANK Fuse and IGN-1 Relay
Underhood Fuse Block, RUN/CRANK Fuse and IGN-1 Relay
Underhood Fuse Block, CRANK, PCM/CRUISE AND SBM Fuses
Underhood Fuse Block, OXYGEN SENSOR and IGN-1 Fuses
Underhood Fuse Block, OXYGEN SENSOR and IGN-1 Fuses
Underhood Fuse Block, CRANK, PCM/CRUISE AND SBM Fuses
Underhood Fuse Block, BAT 1 Fuse/Rear Fuse Block, RDM, C/LTR, DDM, HTDST L and TRK REL Fuses/ IP Fuse Block, PDM, SBM and CSTR/SBM Fuses
Seat Belt Schematic
MIL and Data Link Connector (DLC)
Class 2 Serial Data Line
Content Theft Deterrent