GM Service Manual Online
For 1990-2009 cars only
Makes
🢒
Pontiac
🢒
2000
🢒
Bonneville
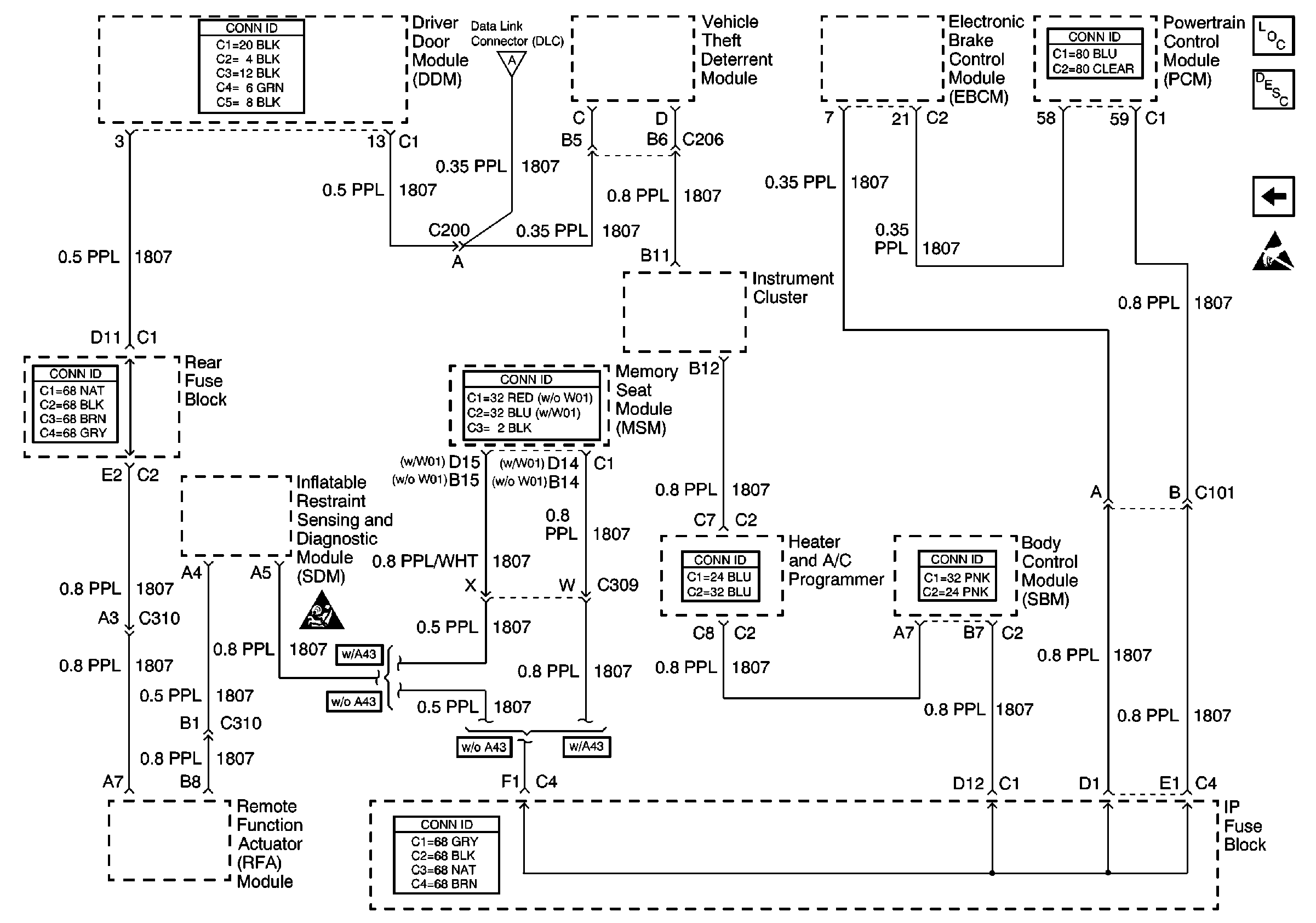
🢒 Class 2 Serial Data Line
Class 2 Serial Data Line
Class 2 Serial Data Line
Data Link Communications Components
Data Link Communications Description
Power, Ground and Serial Data Lines
Handling ESD Sensitive Parts Notice
SIR Caution
Power, Ground and Serial Data Lines