GM Service Manual Online
For 1990-2009 cars only
Makes
🢒
Pontiac
🢒
2001
🢒
Bonneville
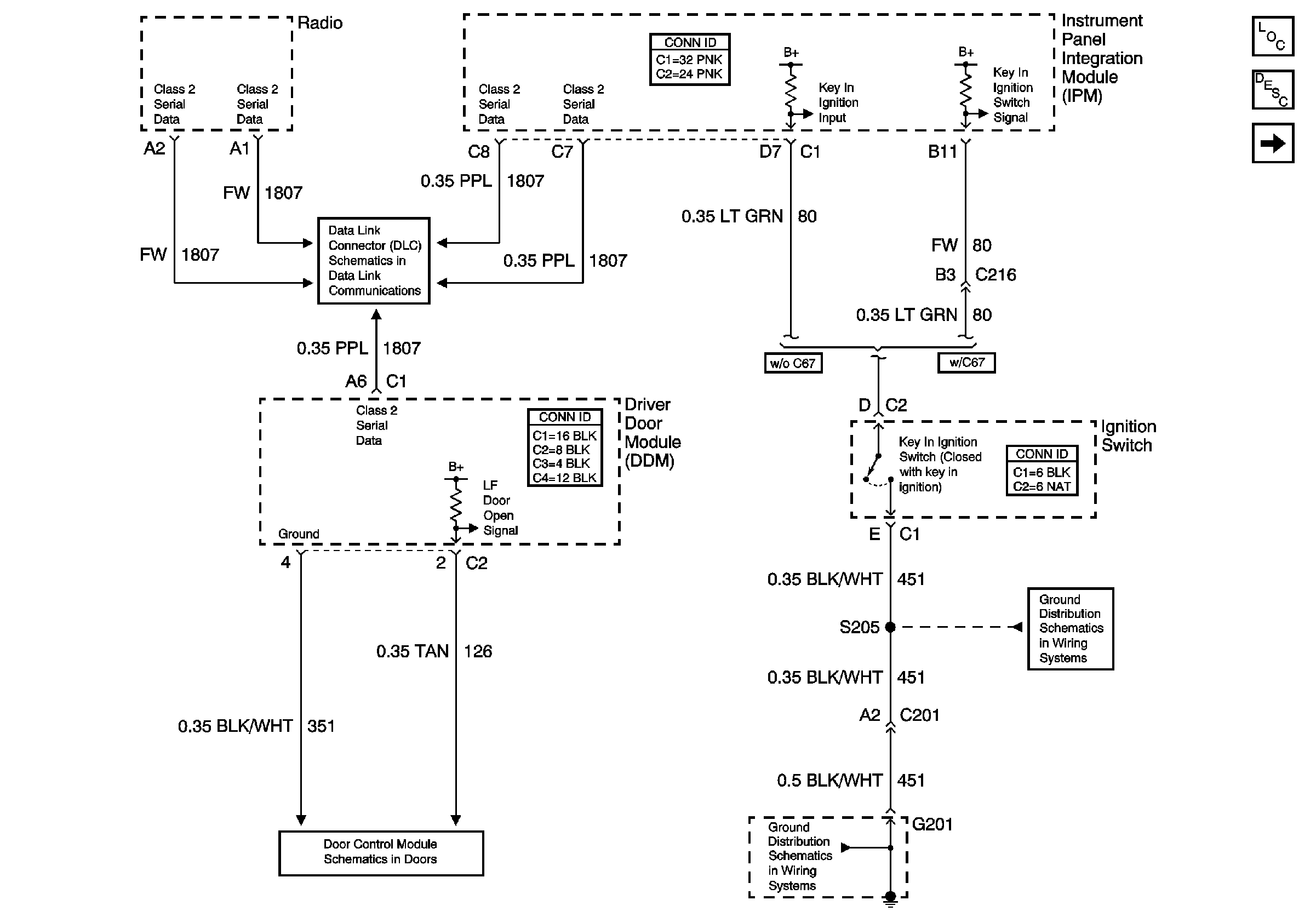
🢒 Radio, Door, and Ignition Switch Audible Warnings
Radio, Door, and Ignition Switch Audible Warnings
Radio, Door, and Ignition Switch Audible Warnings
Master Electrical Component List
Seat Belt and Headlamp Switch Audible Warnings
Class 2 Serial Data
DDM Inputs/Outputs
G201 (2 of 2)
G201 (2 of 2)