GM Service Manual Online
For 1990-2009 cars only
Makes
🢒
Pontiac
🢒
2001
🢒
Firebird
🢒
Body and Accessories
🢒
Lighting Systems
🢒 Interior Lights Dimming Schematics
Figure
1:
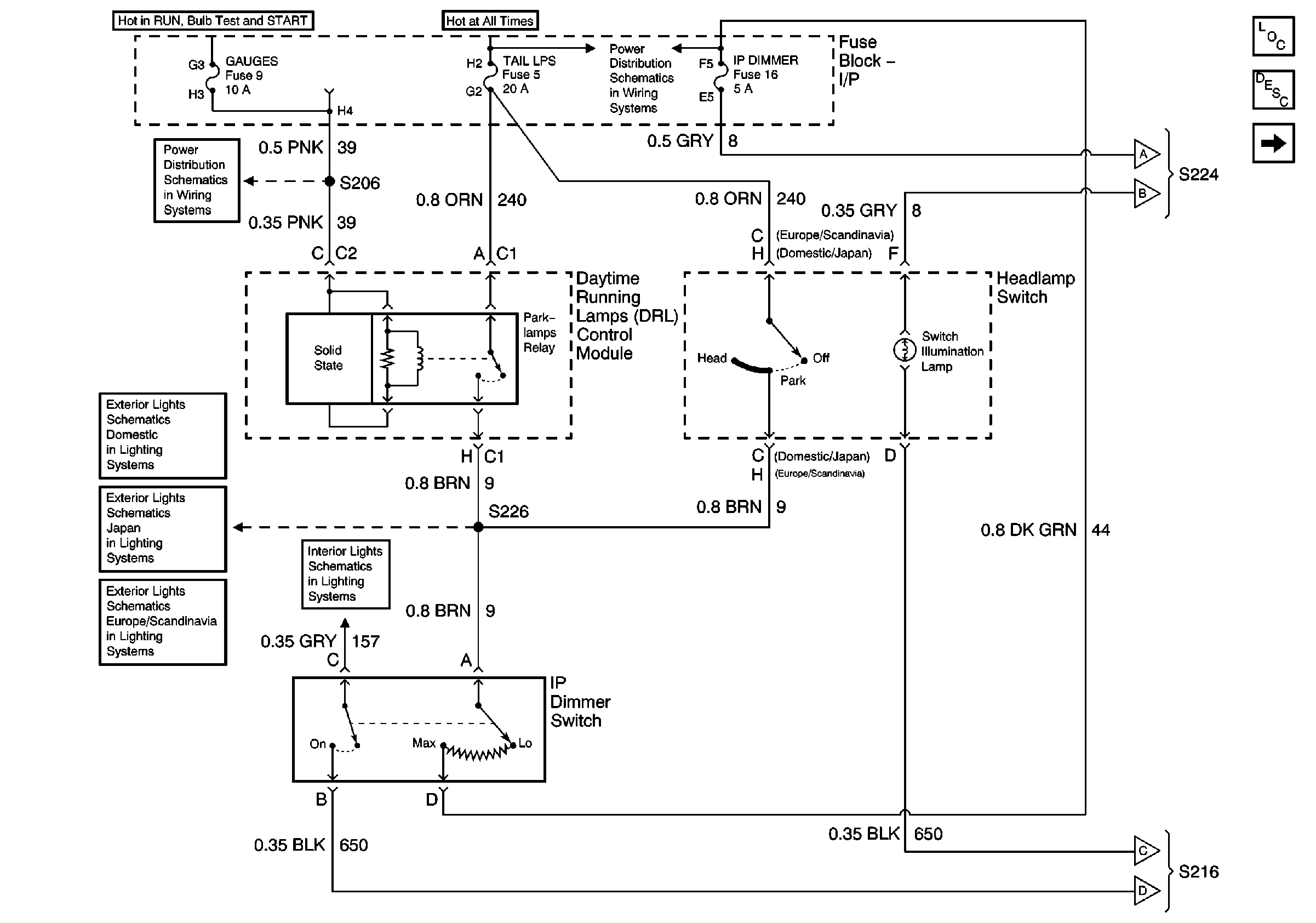
Headlamp Switch and IP Dimmer Switch
Master Electrical Component List
Interior Lighting Systems Description and Operation
Interior Illumination Lamps (1 of 2)
AIR BAG and GAUGES Fuses
Interior Illumination Lamps (1 of 2)
Body Control Module and Switch Inputs
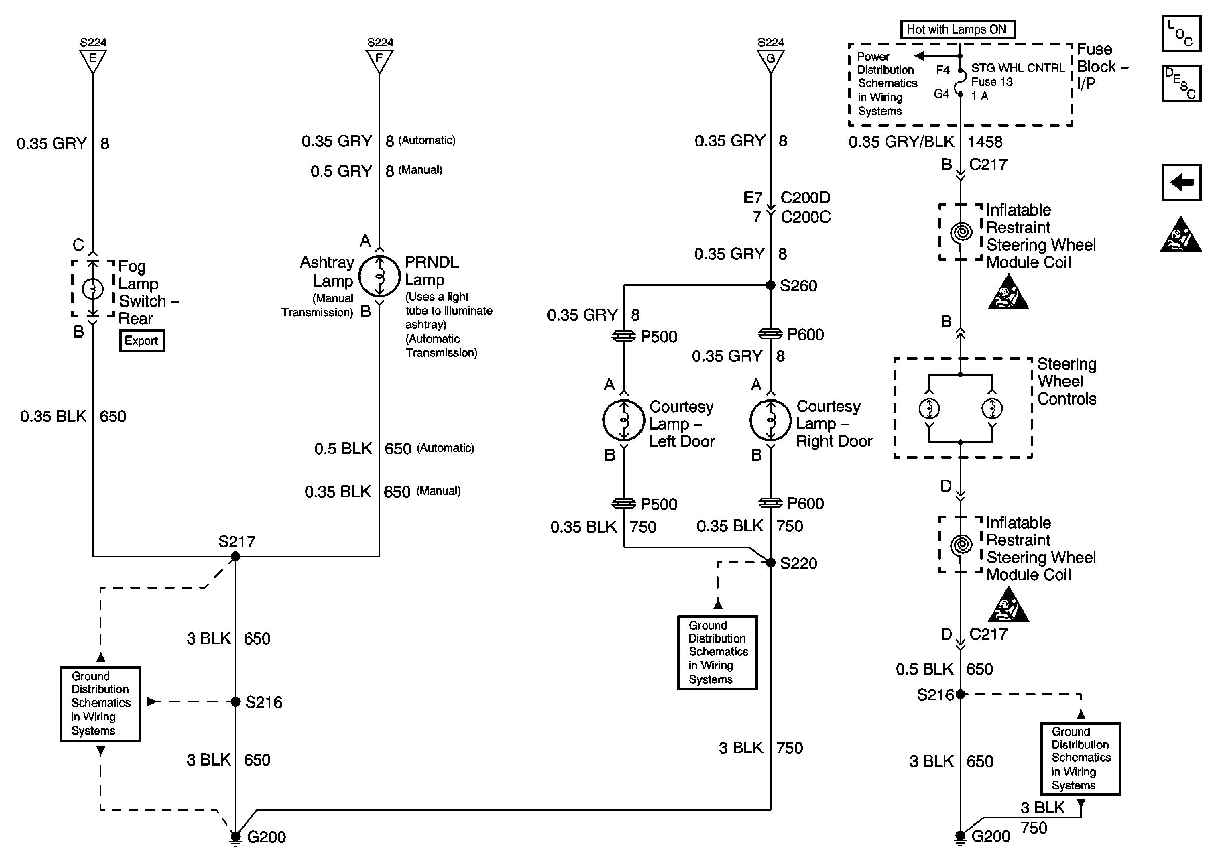
Interior Illumination Lamps (1 of 2)
Figure
2:
Interior Illumination Lamps (1 of 2)
Master Electrical Component List
Interior Lighting Systems Description and Operation
Interior Illumination Lamps (2 of 2)
Headlamp Switch and IP Dimmer Switch
Headlamp Switch and IP Dimmer Switch
Headlamp Switch and IP Dimmer Switch
G200 Splice S220
Figure
3:
Interior Illumination Lamps (2 of 2)
Master Electrical Component List
Interior Lighting Systems Description and Operation
Interior Illumination Lamps (1 of 2)
SIR Handling Caution
Interior Illumination Lamps (1 of 2)
Interior Illumination Lamps (1 of 2)
Interior Illumination Lamps (1 of 2)
IP DIMMER and STG WHL CNTRL Fuses
G200 Splice S220
G200 Splice S220
G200 Splice S220