GM Service Manual Online
For 1990-2009 cars only
Makes
🢒
Pontiac
🢒
2001
🢒
Firebird
🢒
Body and Accessories
🢒
Body Rear End
🢒 Body Rear End Schematics
Figure
1:
Body Control Module, Rear Release Actuator, Relay, and Switch
Master Electrical Component List
Luggage Compartment Description and Operation
Park Brake Switch and Park/Neutral Position Switch
Power Distribution Schematics
AIR BAG and GAUGES Fuses
Instrument Cluster Schematics
TAIL LPS and STOP/HAZARD Fuses
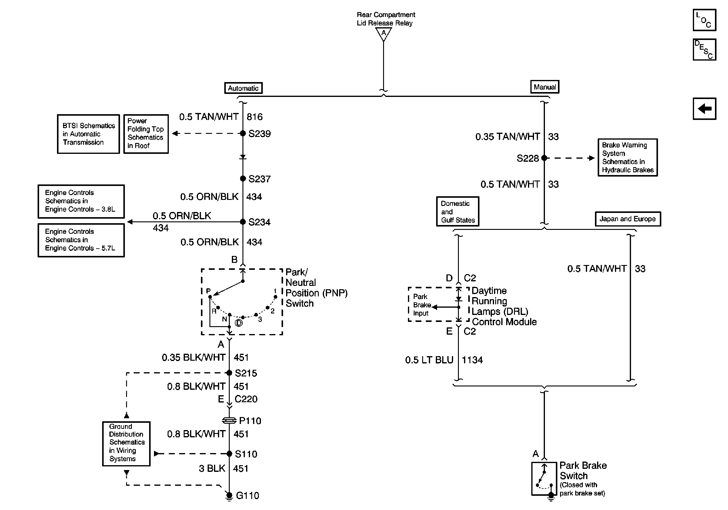
Park Brake Switch and Park/Neutral Position Switch
G400 Splice S470
G200 Splice S220
G400 Splice S470
Figure
2:
Park Brake Switch and Park/Neutral Position Switch
Master Electrical Component List
Luggage Compartment Description and Operation
Body Control Module, Rear Release Actuator, Relay, and Switch
Body Control Module, Rear Release Actuator, Relay, and Switch
AT Shift Lock Control Actuator Solenoid, and Diode
Park Neutral Position Switch
Brake Fluid Level Sensor, Instrument Cluster and Park Brake Switch
Automatic Transmission, Park Neutral Position Switch
Automatic Transmission and Park/Neutral Position Switch
Ground Distribution Schematics