GM Service Manual Online
For 1990-2009 cars only
Makes
🢒
Pontiac
🢒
2001
🢒
Firebird
🢒 Chevrolet
Chevrolet
Chevrolet
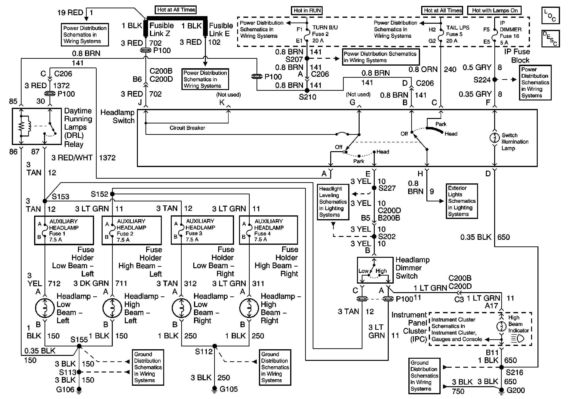
Master Electrical Component List
Exterior Lighting Systems Description and Operation
Interior Illumination Lamps (1 of 2)
Chevrolet: Side Marker Lamp, Position Lamp, License Lamps, Tail/Stop/Turn Lamps
Instrument Cluster Illumination and Indicators
G200 Splice S216
Chevrolet
HVAC and TURN B/U Fuses
TAIL LPS and STOP/HAZARD Fuses
HVAC and TURN B/U Fuses
Fusible Links, CIG/ACCY, ENG CTRL, IGN, I/P-1, I/P-2, and PWR ACCY Fuses
Fusible Links, CIG/ACCY, ENG CTRL, IGN, I/P-1, I/P-2, and PWR ACCY Fuses
G105
G106