GM Service Manual Online
For 1990-2009 cars only
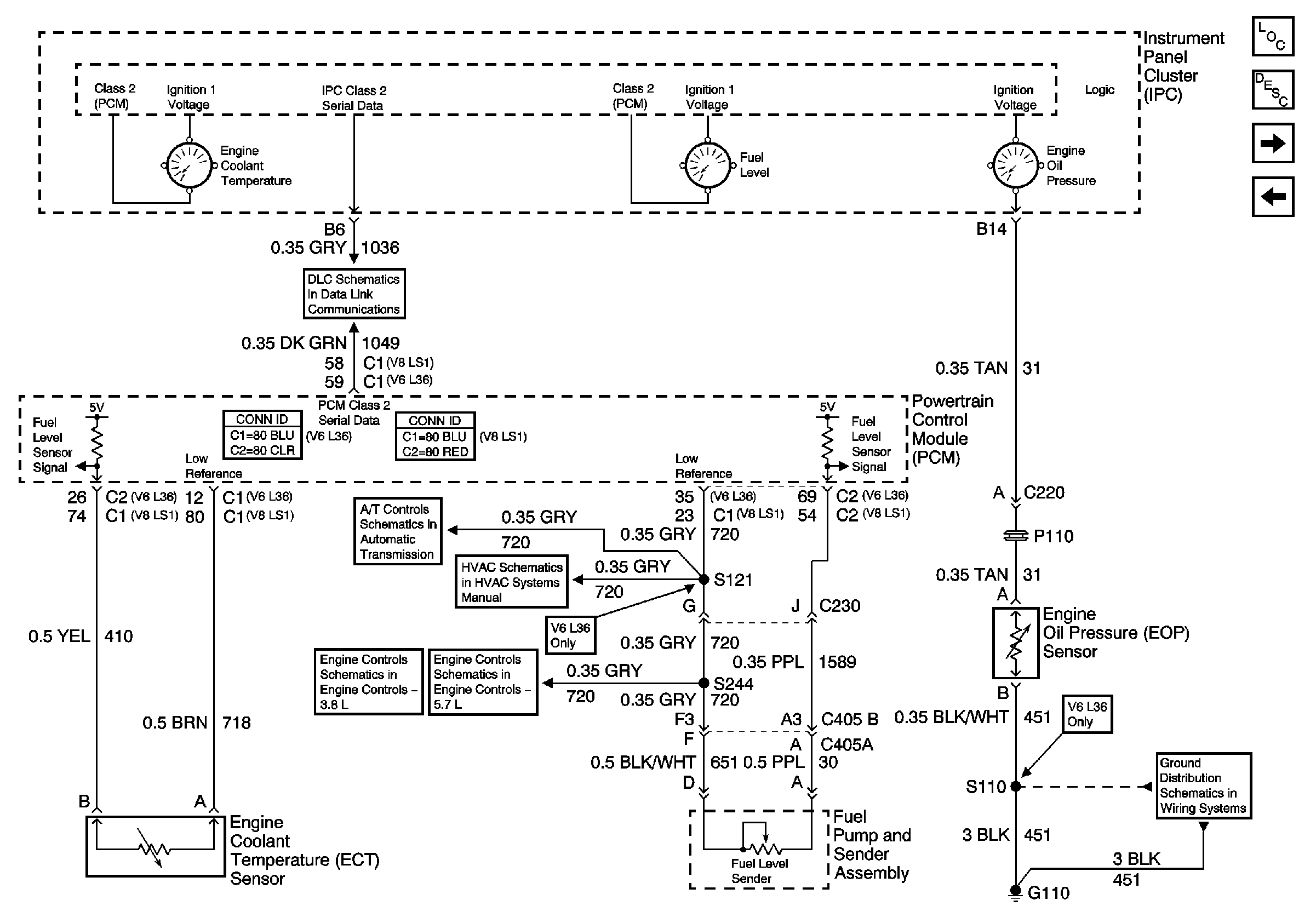
Figure 1:

Power, Ground, Serial Data,Speedometer, Tachometer and Voltmeter


Object Number: 775206  Size: FS
Master Electrical Component List
Instrument Cluster Description and Operation
Engine Coolant Temperature Gauge, Engine Oil Pressure Gauge and Fuel Level Gauge
Class 2 Serial Data Communication
G200 Page 1 of 3
ABS IGN, PCM IGN and STRTR Fuses
AIR BAG and GAUGES Fuses
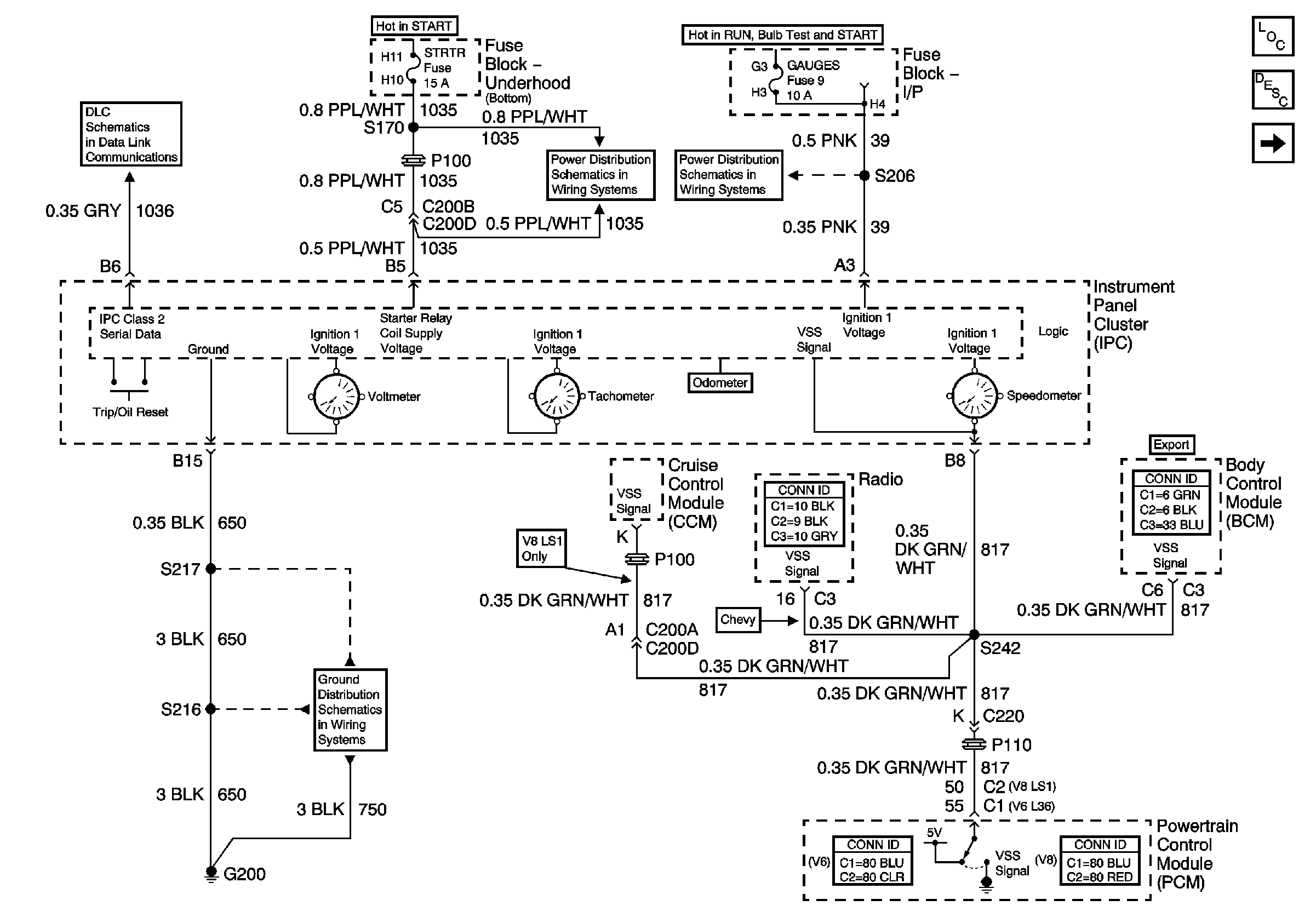
Figure 2:

Engine Coolant Temperature (ECT), Engine Oil Pressure (EOP), and Fuel Level Gage


Object Number: 775208  Size: FS
Master Electrical Component List
Instrument Cluster Description and Operation
Lamp Indicators
Power, Ground, SerialData, Speedometer,Tachometer and Voltmeter
Class 2 Serial Data Communication
VSS, TFT and PNP V6 L36
Compressor Controls - V6 L36
Fuel Controls-Fuel Pump Controls
Fuel Controls-EVAP Controls
G110 V6 L36
Figure 3:

Lamp Indicators


Object Number: 775211  Size: FS
Master Electrical Component List
Indicator/Warning Message Description and Operation
Indicators
Engine Coolant Temperature Gauge, Engine Oil Pressure Gauge and Fuel Level Gauge
Turn Signal Lamps Chevrolet Domestic and Gulf
Turn Signal Lamps Chevrolet Japan
Turn Signal Control Chevrolet Europe and Scandinavia
G200 Page 1 of 3
Chevrolet (Europe)
Headlights Chevrolet Scandinavia
Chevrolet (Japan)
Headlights Chevrolet Domestic and Gulf
Headlights Pontiac
Interior Lamps
Seat Belt Schematic
Front Parklamps Chevrolet Domestic and Gulf
Front Park Lamps Chevrolet Japan
Parklamps Chevrolet Europe and Scandanavia
I/P-2,TAIL LPS, STOP/HAZARD,PWR ACCY and CIG/ACCY Fuses
I/P-2,TAIL LPS, STOP/HAZARD,PWR ACCY and CIG/ACCY Fuses
G200 Page 1 of 3
Module Power,Ground,Serial Data and MIL
Module Power,Ground Serial Data and MIL
Rear Compartment Lid Release/Ajar Controls
Vehicle Theft Deterrent Components
Figure 4:

Indicators


Object Number: 775213  Size: FS
Master Electrical Component List
Indicator/Warning Message Description and Operation
Lamp Indicators
Class 2 Serial Data Communication
G110 V6 L36
Brake Warning System Schematics