GM Service Manual Online
For 1990-2009 cars only
Makes
🢒
Pontiac
🢒
2002
🢒
Firebird
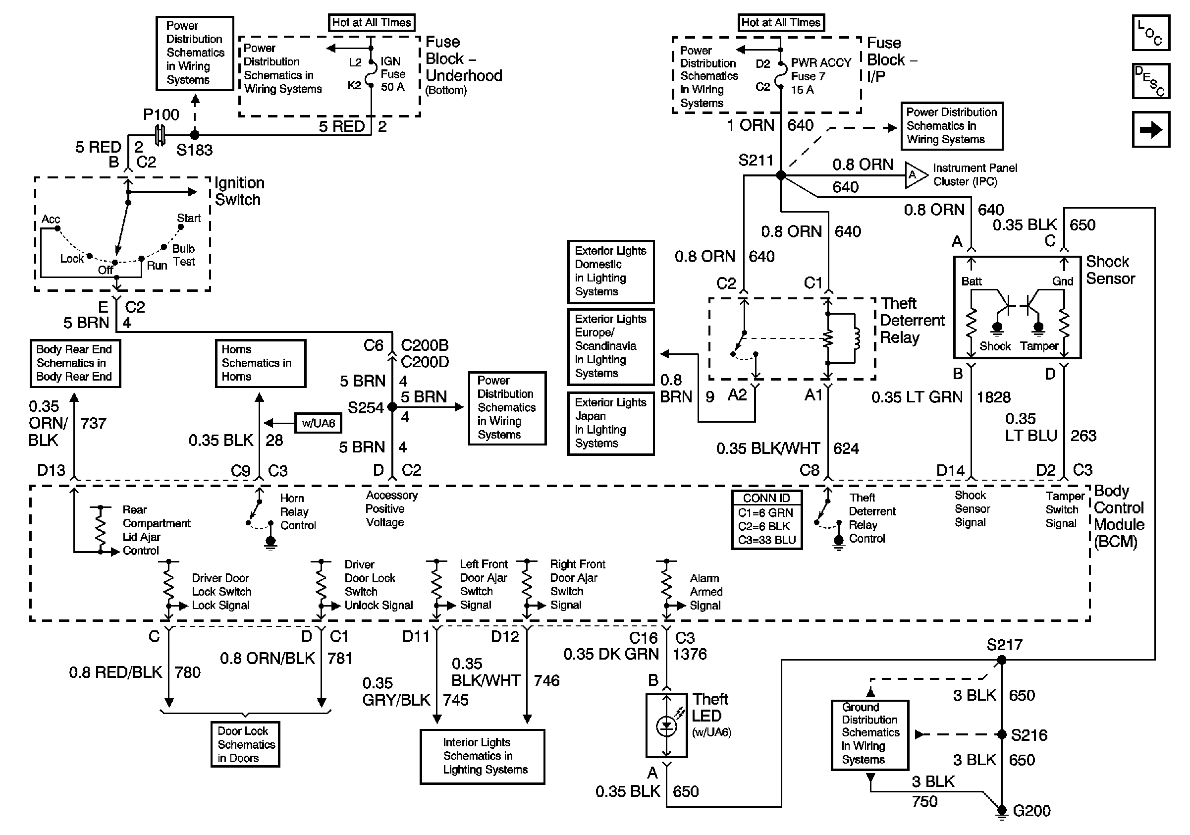
🢒 Content Theft Deterrent Components
Content Theft Deterrent Components
Content Theft Deterrent Components
Master Electrical Component List
Theft Systems Description and Operation
Vehicle Theft Deterrent Components
IGN Fuse and Ignition Switch Bussing
IGN Fuse and Ignition Switch Bussing
Rear Compartment Lid Release/Ajar Controls
Horns Schematic
Ignition Switch Bussing
Door Lock/Indicator Schematic
Switch Signals
I/P-2,TAIL LPS, STOP/HAZARD,PWR ACCY and CIG/ACCY Fuses
Rear Parklamps Chevrolet Domestic and Gulf
Parklamps Chevrolet Europe and Scandanavia
Rear Park Lamps Chevrolet Japan
I/P-2,TAIL LPS, STOP/HAZARD,PWR ACCY and CIG/ACCY Fuses
Vehicle Theft Deterrent Components
G200 Page 1 of 3