GM Service Manual Online
For 1990-2009 cars only
Makes
🢒
Pontiac
🢒
2007
🢒
G6
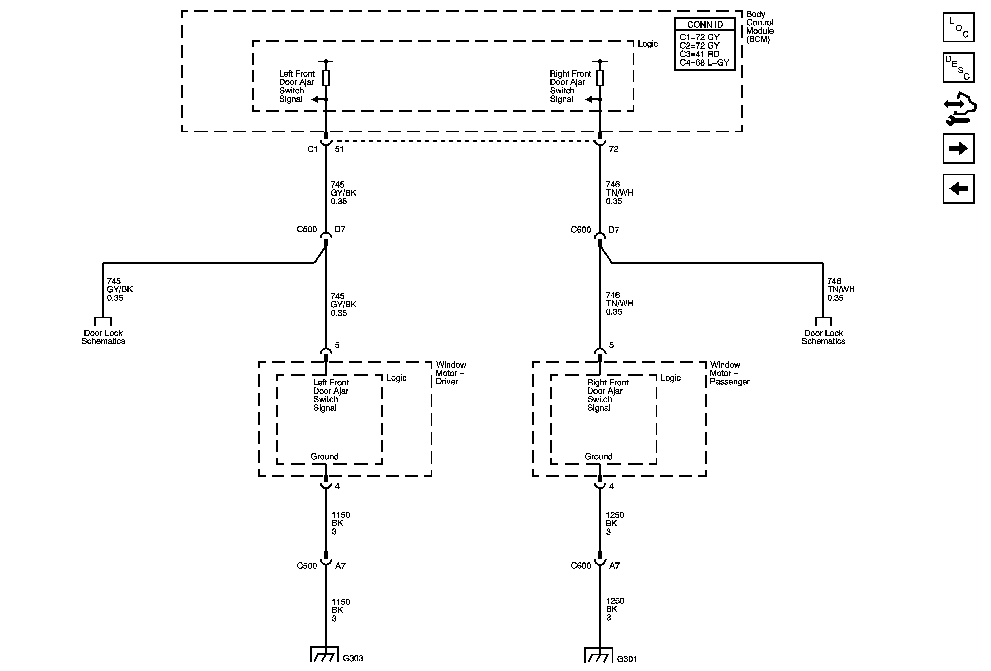
🢒 Ajar Switches - Coupe
Ajar Switches - Coupe
Ajar Switches - Coupe
Master Electrical Component List
Power Windows Description and Operation
Control Module References
Sedan
Window Motors - Coupe
Door Ajar Indicators
Door Ajar Indicators
G303
G301