GM Service Manual Online
For 1990-2009 cars only
Makes
🢒
Pontiac
🢒
1999
🢒
Grand Am
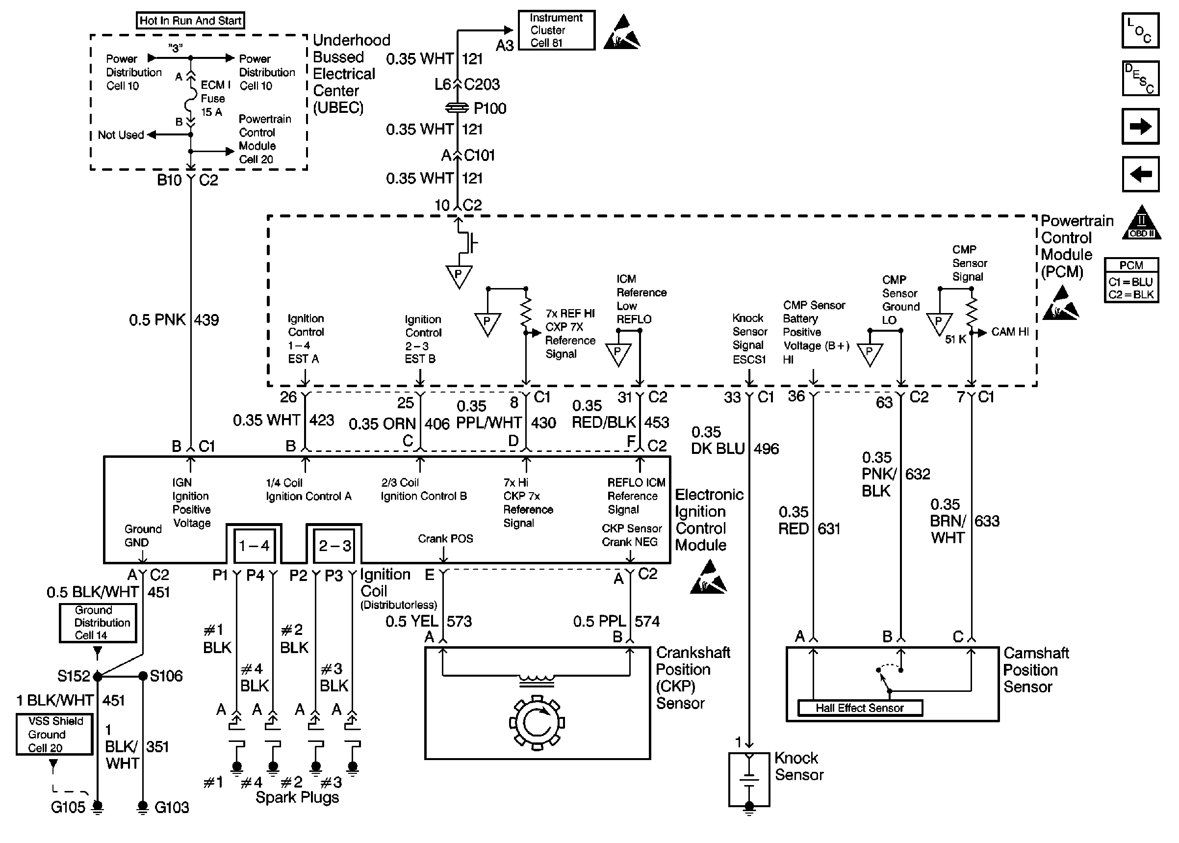
🢒 Ignition Controls
Ignition Controls
Ignition Controls
Power, Grounding, Generator, And MIL
Handling Electrostatic Discharge Sensitive Parts Notice
Engine Controls Components
Powertrain Control Module Description
Fuel Level And Fuel Tank Pressure Sensors
Data Link Connector
OBD II Symbol Description Notice
Handling Electrostatic Discharge Sensitive Parts Notice
Handling Electrostatic Discharge Sensitive Parts Notice
Vehicle Speed Sensor W/O Cruise Control