GM Service Manual Online
For 1990-2009 cars only
Makes
🢒
Pontiac
🢒
2001
🢒
Grand Am
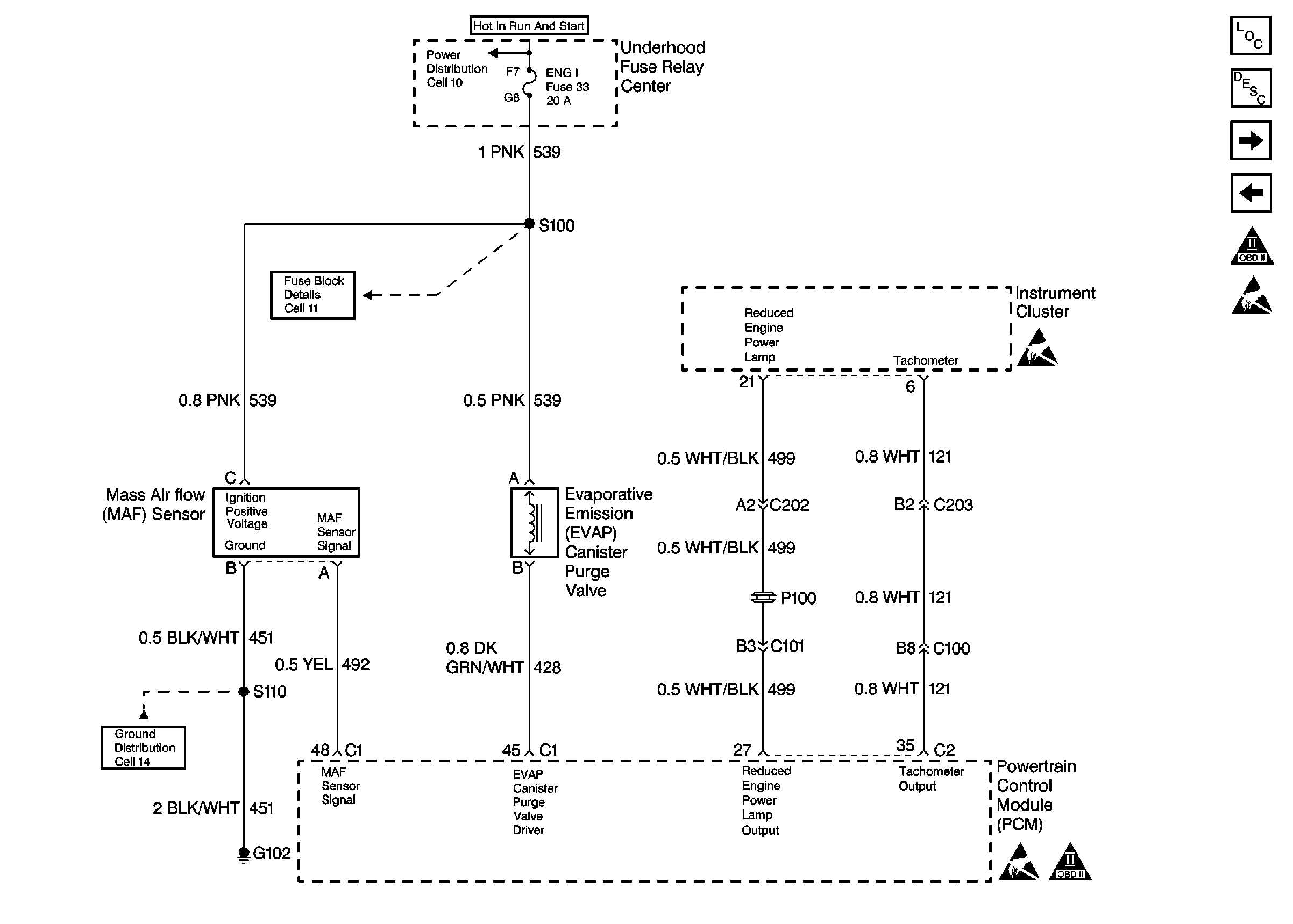
🢒 Cell 20: EVAP Purge Valve, MAF Sensor, and Instrument Cluster
Cell 20: EVAP Purge Valve, MAF Sensor, and Instrument Cluster
Cell 20: EVAP Purge Valve, MAF Sensor, and Instrument Cluster
Cell 10: Hot in Run and Start Fuses
Cell 11: Gauges, Turn/Backup, and ETM fuses
Cell 14: G102
Engine Controls Components
Powertrain Control Module Description
Cell 20: Heated Oxygen Sensors
Cell 20: Throttle Actuator Control (TAC) Module
OBD II Symbol Description Notice
Handling Electrostatic Discharge Sensitive Parts Notice
Handling Electrostatic Discharge Sensitive Parts Notice