GM Service Manual Online
For 1990-2009 cars only
Makes
🢒
Pontiac
🢒
2001
🢒
Grand Am
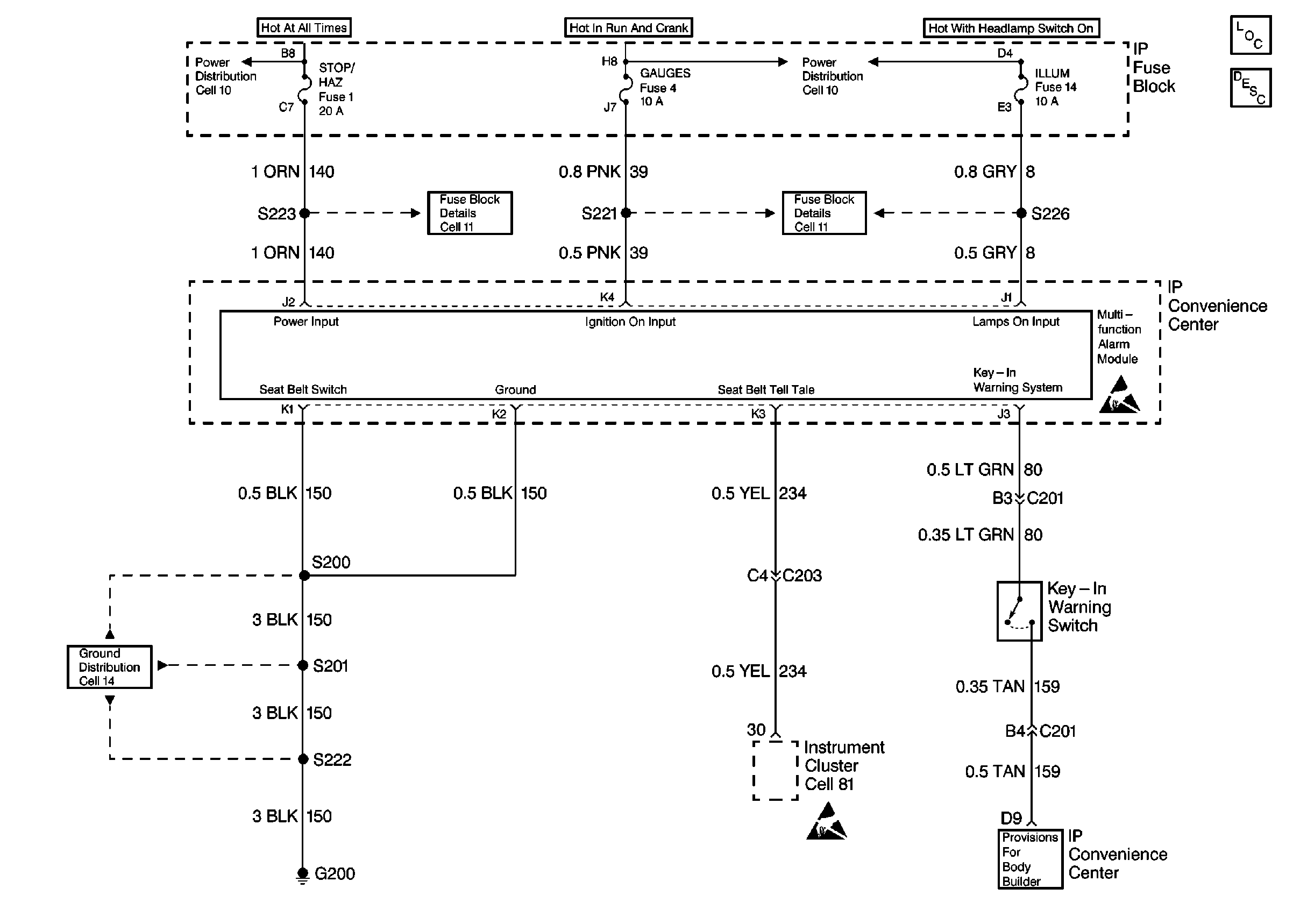
🢒 Cell 76
Cell 76
Cell 76
Cell 10: Always Hot Secondary Fuses
Cell 10: Hot in Run and Start Fuses
Cell 18: Cavities D
Cell 18: Cavities D
Cell 11: Gauges, Turn/Backup, and ETM fuses
Cell 11: Horn, Brake Lamp, Pwr Accy #1, Radio Bat, Cig Ltr, Aux Pwr, Stop/Haz Fuses
Cell 14: G200
Handling Electrostatic Discharge Sensitive Parts Notice
Handling Electrostatic Discharge Sensitive Parts Notice
Cell 81: Indicator and Illumination Lamps
Instrument Cluster Components
Audible Warnings Circuit Description