GM Service Manual Online
For 1990-2009 cars only
Makes
🢒
Pontiac
🢒
1998
🢒
Grand Prix
🢒
Restraints
🢒
SIR
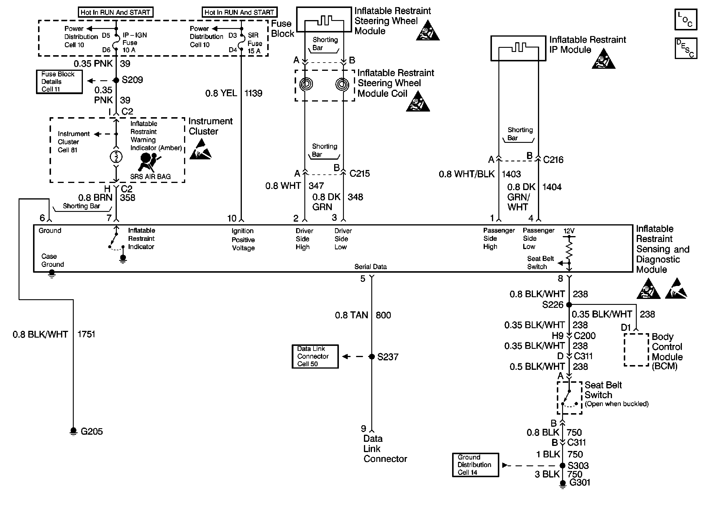
🢒 SIR Schematics
Cell 47
SIR Components
SIR Schematics
SIR Caution
SIR Caution
SIR Caution
SIR Caution
Handling ESD Sensitive Parts Notice
Handling ESD Sensitive Parts Notice