GM Service Manual Online
For 1990-2009 cars only

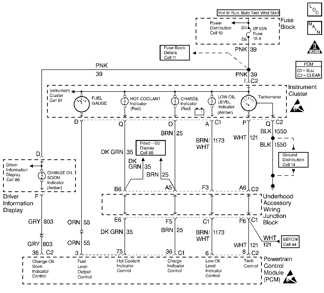
Object Number: 240138  Size: LF
Engine Controls Components
Gauges and Indicators
OBD II Symbol Description Notice
Handling ESD Sensitive Parts Notice
Handling ESD Sensitive Parts Notice

Circuit Description

The PCM energizes the the bulb, LED, or driver information center indicator by supplying a path to ground through the PCM.

Conditions which will illuminate each lamp are as follows:

    • Low Oil Level Lamp - will be illuminated for about a 1 minute after the ignition has been turned ON when the PCM tests for low oil level and the engine oil level switch indicates that a low oil level condition exists (Engine Oil Level Switch circuit not grounded). The PCM determines whether or not to test for low oil level based on the difference between engine coolant temperature at the last shutdown and engine coolant temperature at startup. This is to ensure that the oil has drained back into the sump before testing. When the ignition is first turned ON, the PCM commands the Low Oil Level lamp ON for a brief period of time to test the bulb. To test for low oil level at startup, one of the following conditions must be present:
       -  If the engine coolant temperature was between 15°C (59°F) and 130°C (266°F) at the last key OFF, the engine coolant termperature at key ON must be at least 12°C (22°F) cooler than the engine coolant temperature at the last key OFF.
       -  If the engine coolant termperature was higher than 82°C (180°F) at the last key OFF, the time between last key OFF and the present key ON must be sufficient to allow the oil to drain back to the sump. The PCM will remian powered up for 15 seconds to ensure that the oil has drained back to the sump. If the key is turned back ON while the PCM is still powered up, the oil level will not be tested.
    • Charge Lamp - The PCM supplies battery voltage to the generator's internal regulator (generator terminal L). When a fault in the Charging System occurs, the internal regulator grounds the L terminal voltage and the PCM commands the generator lamp ON. The PCM will command the generator lamp ON when the following condition(s) are present:
       -  Engine speed is above 1200 RPM and system voltage is below 10 volts for at least 10 seconds.
       -  The PCM detects a low voltage condition on the generator's L terminal for at least 10 seconds.
    • Hot Coolant Lamp - The PCM will command the hot coolant lamp ON when engine coolant temperature reises above 124°C (255°F). The PCM will turn the hot coolant lamp OFF when engine coolant temperature decreases to below 121°C (248°F).
    • Change Oil Lamp - The PCM will command the Change Oil lamp ON when the PCM determines the oil life has reached its maximum.
    • Fuel Level Gauge - The PCM controls the fuel level guage by using inputs to the PCM from the Fuel Level Sensor in the fuel tank.

Diagnostic Aids

Check for the following conditions:

    •  Poor connection at the PCM, cooling fan relays, or cooling fan motors. Inspect harness connectors for backed out terminals, improper mating, broken locks, improperly formed or damaged terminals, and poor terminal to wire connection. Refer to Intermittents and Poor Connections Diagnosis and Connector Repairs and Wiring Repairs .
    •  Damaged harness. Inspect the wiring harness for damage. Refer to Intermittents and Poor Connections Diagnosis and Connector Repairs and Wiring Repairs .

Test Description

Number(s) below refer to the step number(s) on the Diagnostic Chart:

  1. Normally, ignition feed voltage should be present on the output control circuit with the PCM disconnected and the ignition turned on.

  2. Checks for a shorted component or a short to battery positive voltage on the output control circuit. Either condition would result in a measured current of over 1.5 amps. Also checks for a component that is going open while being operated, resulting in a measured current of 0 amps.

  3. Checks for a malfunctioning instrument cluster.

  4. This vehicle is equipped with a PCM which utilizes an Electrically Erasable Programmable Read Only Memory (EEPROM). When the PCM is being replaced, the new PCM must be programmed. Refer to Powertrain Control Module Replacement/Programming .

PCM Controlled Lamps

Step

Action

Value(s)

Yes

No

1

Was the Powertrain On-Board Diagnostic (OBD) System Check performed?

--

Go to Step 2

Go to the Powertrain On Board Diagnostic (OBD) System Check

2

Was the Instrument Cluster System check performed?

--

Go to Step 3

Go to Instrument Cluster System Check

3

  1. Turn off the ignition switch.
  2. Disconnect the PCM.
  3. Turn on the ignition switch.
  4. Using a J 39200 DMM, measure voltage between the affected PCM output circuit at the PCM harness connector and ground.

Is the voltage near the specified value?

B+

Go to Step 4

Go to Step 7

4

  1. Set the J 39200 DMM to the 10 amp scale and install the J 39200 DMM to measure current between the affected PCM output circuit and ground.
  2. Monitor the current reading on the J 39200 DMM for at least 2 minutes.

Does the current reading remain between the specified values?

0.05 Amp-1.5 Amps

Go to Step 12

Go to Step 5

5

  1. Disconnect the instrument panel cluster (leave the PCM disconnected). Refer to Instrument Cluster Replacement .
  2. Measure voltage between the affected PCM output circuit and ground.

Is the voltage at the specified value?

0.0V

Go to Step 15

Go to Step 6

6

Locate and repair the short to voltage in the affected PCM output circuit. Refer to Wiring Repairs .

Is the action complete?

--

Go to Step 17

--

7

Check the ignition feed fuse for the instrument panel cluster indicator lamps.

Is the the fuse blown?

--

Go to Step 8

Go to Step 9

8

  1. Locate and repair the short to ground in the ignition feed circuit for the instrument panel cluster indicator lamps. Refer to Wiring Repairs .
  2. Replace the fuse.

Is the action complete?

--

Go to Step 17

--

9

  1. Disconnect the instrument panel cluster. Refer to Instrument Cluster Replacement .
  2. Turn on the ignition switch.
  3. Measure voltage between the ignition feed circuit for the instrument panel cluster indicator lamps and ground.

Is voltage near the specified value?

B+

Go to Step 10

Go to Step 14

10

  1. Check the affected lamp control circuit for an open or a short to ground.
  2. If a problem is found repair as necessary. Refer to Wiring Repairs .

Was a problem found?

--

Go to Step 17

Go to Step 11

11

  1. Check the affected lamp control circuit and the ignition feed circuit for a poor connection at the instrument panel cluster or at the PCM.
  2. If a problem is found, replace the terminal(s). Refer to Testing for Continuity Intermittents and Poor Connections Diagnosis Repairing Connector Terminals and Connector Repairs .

Was a problem found?

--

Go to Step 17

Go to Step 15

12

  1. Turn off the ignition switch.
  2. Reconnect the PCM and disconnect the instrument panel cluster. Refer to Instrument Cluster Replacement .
  3. Turn on the ignition switch.
  4. Connect a J 35616-200 test lamp between the affected PCM output circuit and the ignition feed circuit at the instrument panel cluster harness connector.
  5. Using the scan tool outputs test function, cycle the affected lamp on and off.

Does the J 35616-200 test light flash on and off?

--

Go to Diagnostic Aids

Go to Step 13

13

  1. Check the affected lamp control circuit for a poor connection at the PCM.
  2. If a problem is found, replace the terminal. Refer to Testing for Continuity Intermittents and Poor Connections Diagnosis Repairing Connector Terminals and Connector Repairs .

Was a problem found?

--

Go to Step 17

Go to Step 16

14

Locate and repair open in the ignition feed circuit to the instrument panel cluster indicator lamps. Refer to Wiring Repairs .

Is the action complete?

--

Go to Step 17

--

15

Replace the instrument panel cluster. Refer to Instrument Cluster Replacement .

Is the action complete?

--

Go to Step 17

--

16

Important: :  Replacement PCM must be programmed. Refer to Powertrain Control Module Replacement/Programming .

Replace the PCM.

Is the action complete?

--

Go to Step 17

--

17

Operate the affected lamp using the scan tool output tests function.

Does the affected lamp operate properly?

--

System OK

Go to Step 3