GM Service Manual Online
For 1990-2009 cars only
Makes
🢒
Pontiac
🢒
1999
🢒
Grand Prix
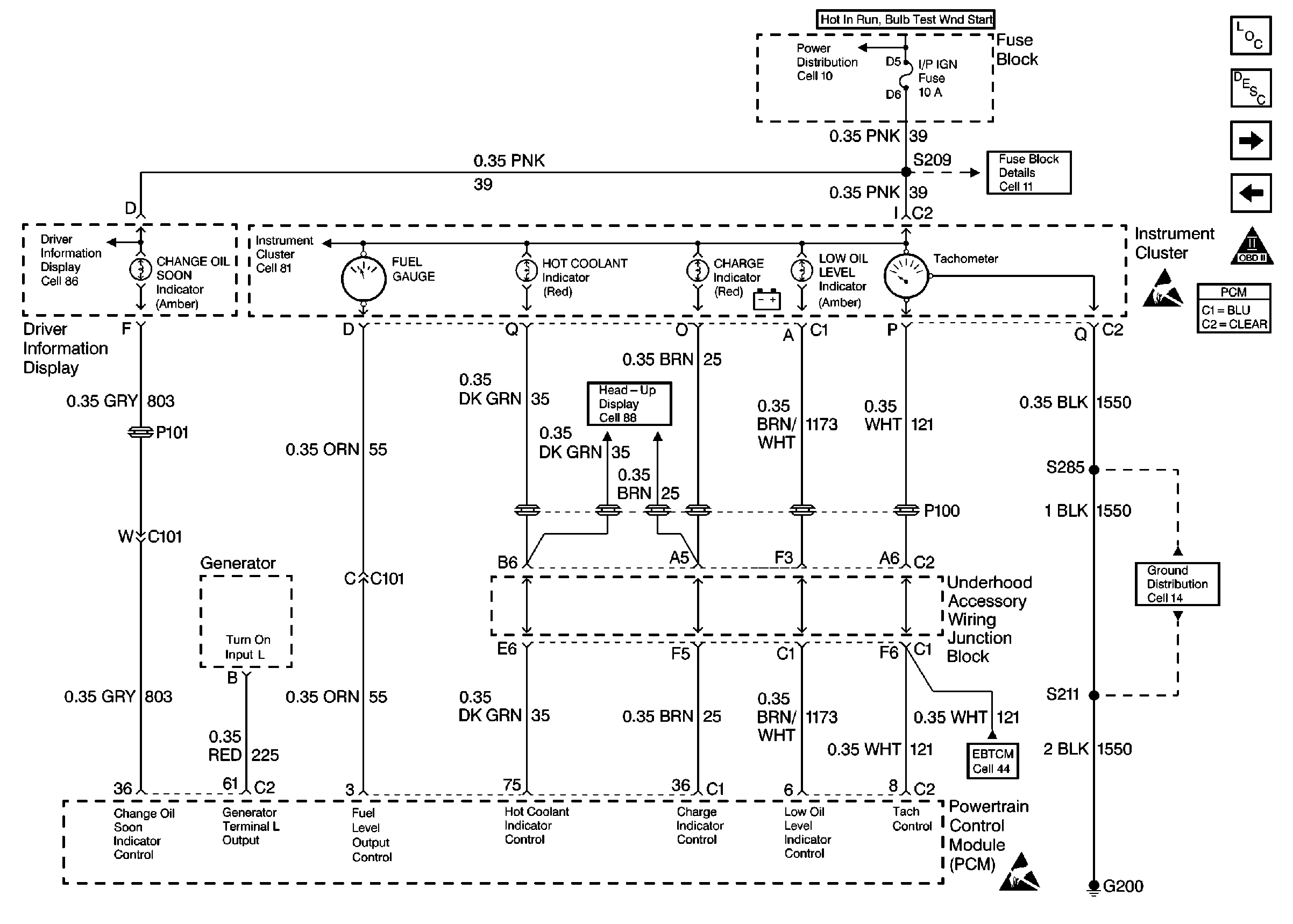
🢒 Gauges and Indicators
Gauges and Indicators
Gauges and Indicators
Engine Controls Components
Handling ESD Sensitive Parts Notice
Handling ESD Sensitive Parts Notice
OBD II Symbol Description Notice
Ground Distribution Schematics
ABS/TCS Schematics
Head Up Display Schematics
Driver Information System Schematics
Instrument Cluster: Analog Schematics
Power Distribution Schematics
Power Distribution Schematics
Vehicle Speed Signal
Inputs and Outputs, Continued
Powertrain Control Module Description