GM Service Manual Online
For 1990-2009 cars only
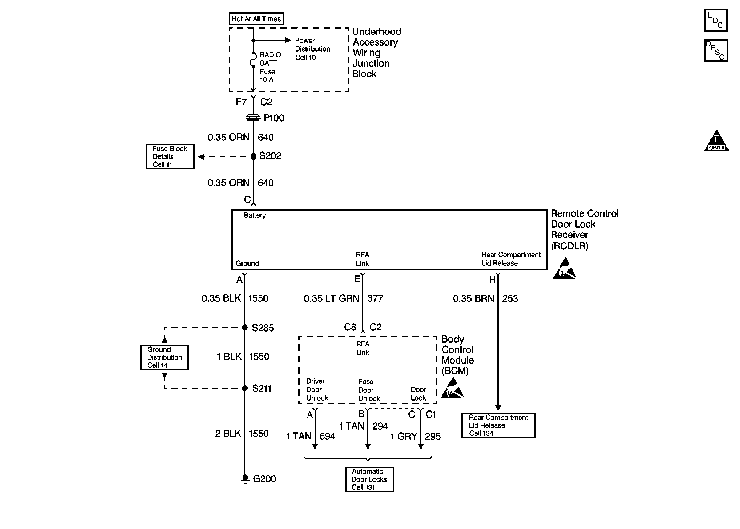
Figure 1:

Cell 132-0


Object Number: 325923  Size: FS
Keyless Entry Components
Keyless Entry System Circuit Description
Fuse Block Schematics
Ground Distribution Schematics
Release Systems Schematics
Handling ESD Sensitive Parts Notice
OBD II Symbol Description Notice
Figure 2:

Cell 51: Fuse Block


Object Number: 325915  Size: FS
Body Control Module Components
Body Control System Circuit Description
Cell 134
OBD II Symbol Description Notice
Fuse Block Schematics
Ground Distribution Schematics
Headlights/Daytime Running Lights (DRL) Schematics
Audible Warnings Schematics
Headlights/Daytime Running Lights (DRL) Schematics
Theft Deterrent System Schematics
Audible Warnings Schematics
Fuse Block Schematics
Handling ESD Sensitive Parts Notice
Figure 3:

Cell 134


Object Number: 325981  Size: FS
Body Rear End Components
Rear Compartment Lid Release Circuit Description
Cell 14: Left Rear Compartment Ground G302 (1 of 2)
Cell 11: B/U LAMP, ECM SENSE, ALT SENSE, FUEL PUMP, FOG LP and HORN Fuses
Cell 131: B/U Lamp, Pwr Dist, I/P IGN Fuses