GM Service Manual Online
For 1990-2009 cars only
Makes
🢒
Pontiac
🢒
1999
🢒
Grand Prix
🢒 Fuel Control
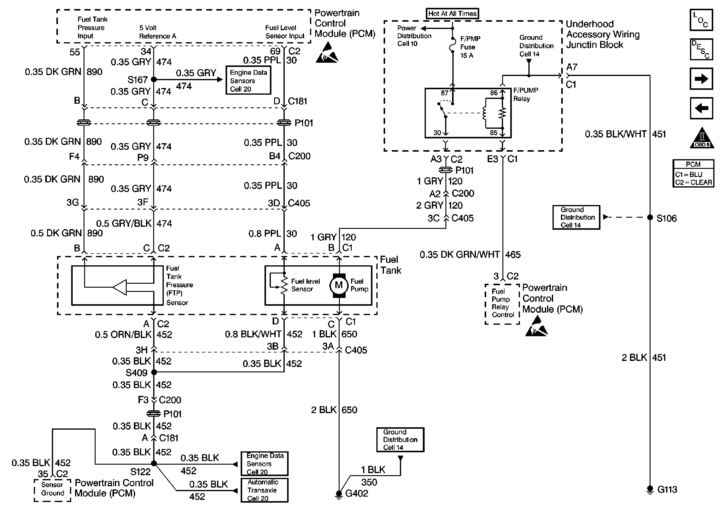
Fuel Control
Fuel Control
Engine Controls Components
Information Sensors/Switches Description
Fuel Injectors
Ignition System, Knock Sensor
OBD II Symbol Description Notice
Powertrain Control Module Connector End Views