GM Service Manual Online
For 1990-2009 cars only
Makes
🢒
Pontiac
🢒
2004
🢒
Grand Prix
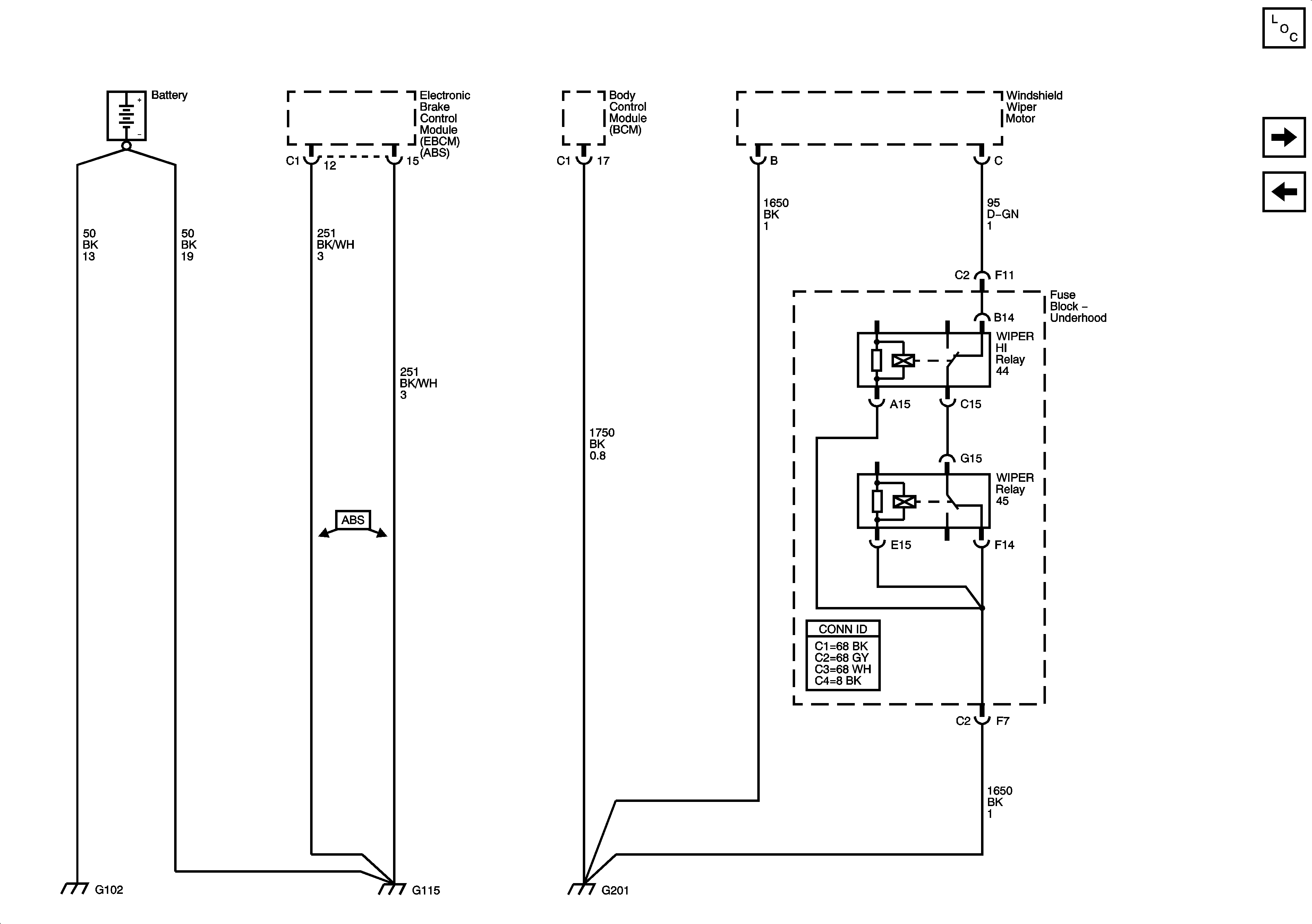
🢒 G102, G115 and G201
G102, G115 and G201
G102, G115, and G201
Master Electrical Component List
G200
G101, G112 and G113