GM Service Manual Online
For 1990-2009 cars only
Makes
🢒
Pontiac
🢒
2006
🢒
Pursuit
🢒
Body
🢒
Instrument Panel, Gages, and Console
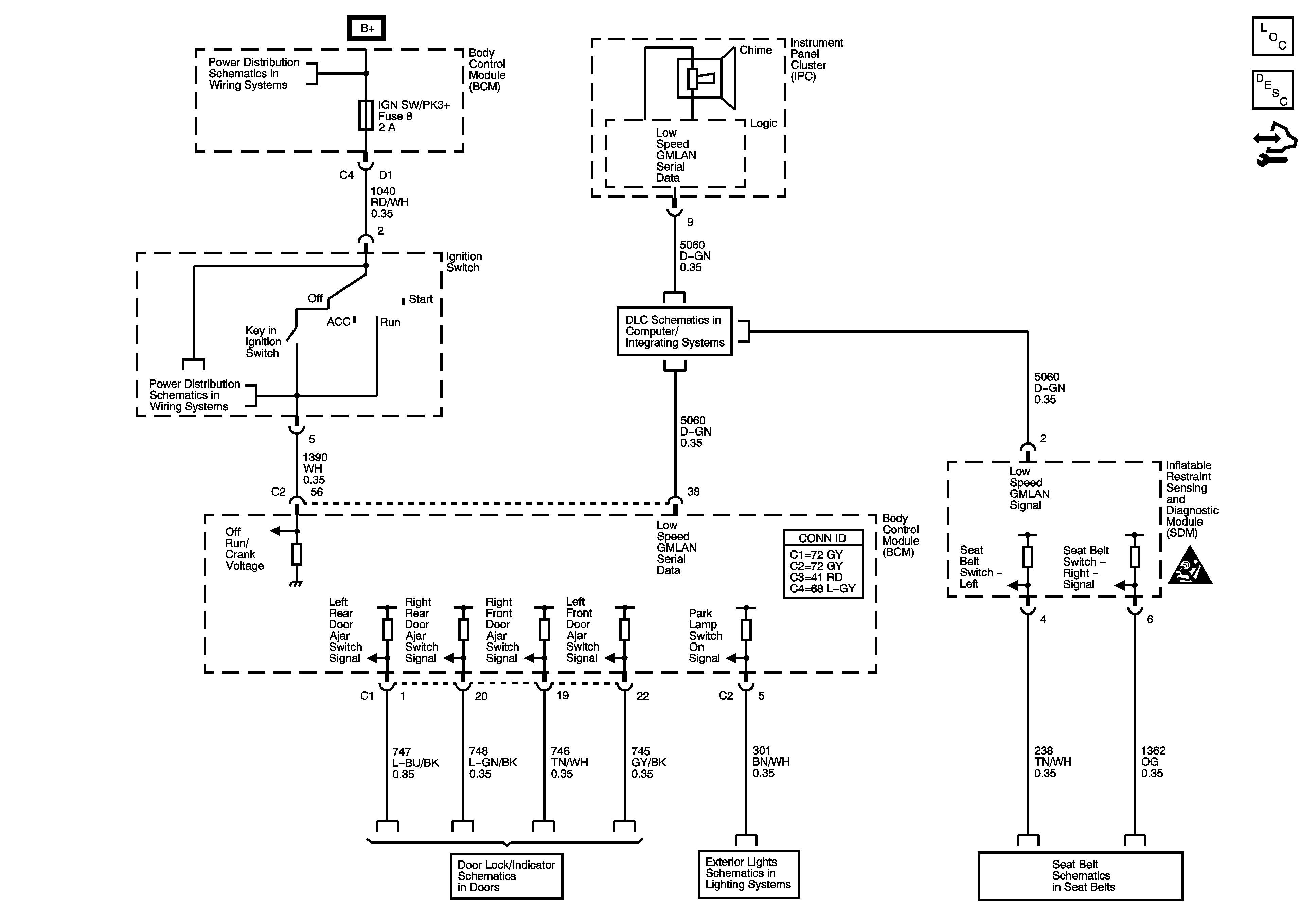
🢒 Audible Warnings Schematics
Master Electrical Component List
Audible Warnings Description and Operation
Control Module References
BCM2, CLUSTER, IGN SW, STOP LPS, AUDIO AMPLIFIER Fuses
DLC Power, Ground, and Low Speed GMLAN
Instrument Panel, Gages, and Console Schematic Icons
Door Lock and Indicators 2 of 2
Park Lamps
Seat Belt Schematics