GM Service Manual Online
For 1990-2009 cars only
Makes
🢒
Pontiac
🢒
2006
🢒
Pursuit
🢒
HVAC
🢒
HVAC Systems - Manual
🢒 Instrument Cluster Schematics
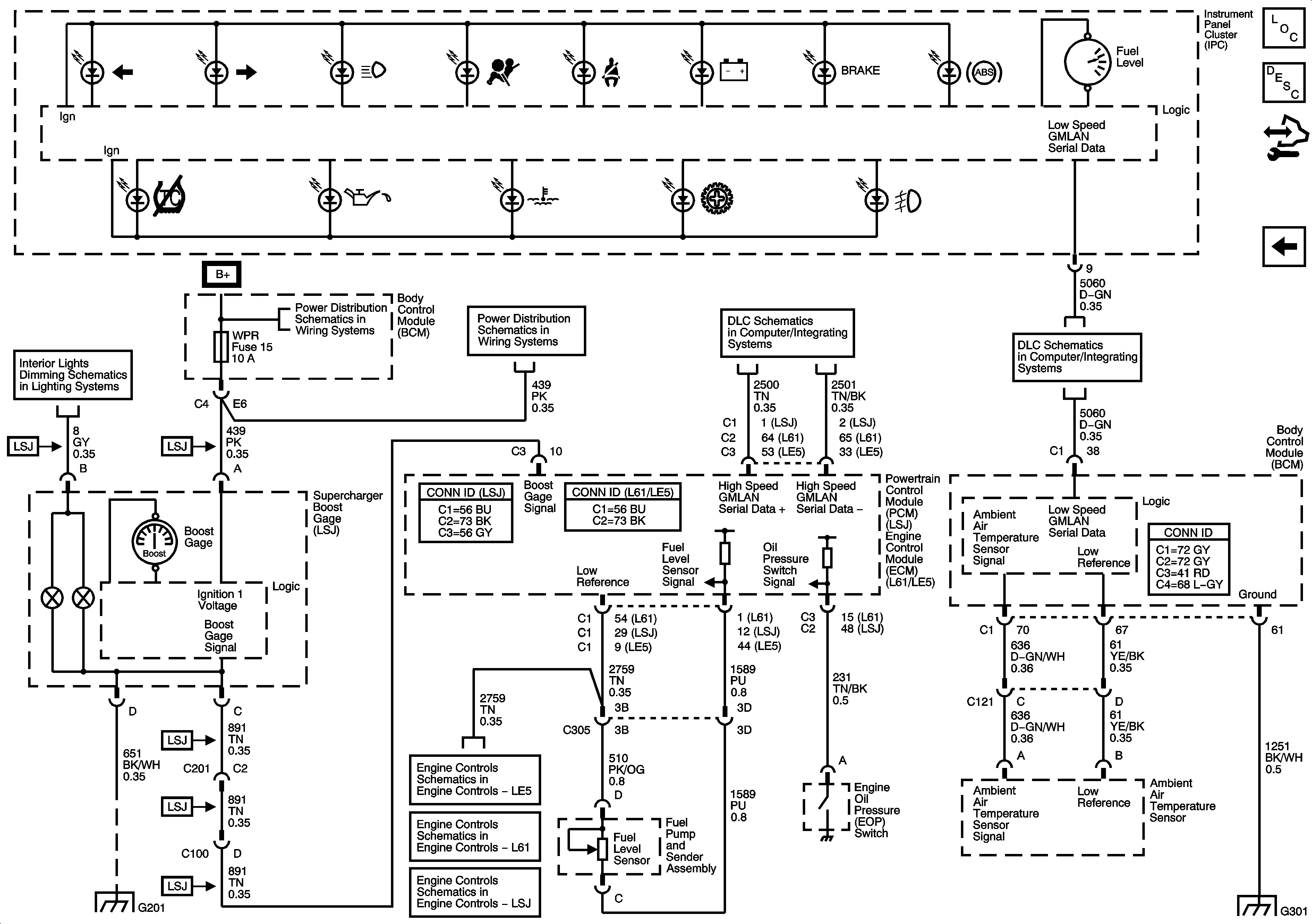
Figure
1:
Power, Ground, and Illumination MIL
Master Electrical Component List
Instrument Cluster Description and Operation
Control Module References
Ambient Air Temperature Sensor, EOP Sensor, Fuel Level Sensor and Indicator
BCM2, CLUSTER, IGN SW, STOP LPS, AUDIO AMPLIFIER Fuses
IPC, HVAC Control Module, Heated Seats
G109, G203, G306
G201
G109, G203, G306
RUN/CRANK, HVAC Relays, I/P, IGN, BCM3, WIPER, I/P IGN Fuses
Power, Ground, MIL, and DLC
Power, Ground, MIL, and DLC
Power, Ground, MIL, and DLC
Theft Deterrent
DLC Power, Ground, and Low Speed GMLAN
Figure
2:
Ambient Air Temperature Sensor, EOP Sensor, Fuel Level Sensor, and Indicator
Master Electrical Component List
Indicator/Warning Message Description and Operation
Control Module References
Power, Ground, and Illumination MIL
Dimmer Switch Inputs
High Speed GMLAN
DLC Power, Ground, and Low Speed GMLAN
G201
Engine Data Sensors - 5-Volt and Low Reference
EVAP Controls
Engine Data Sensors - 5-Volt and Low Reference Bussing
G301 (1 of 2)