GM Service Manual Online
For 1990-2009 cars only
Makes
🢒
Pontiac
🢒
2007
🢒
Solstice
🢒
Body Systems
🢒
Mirrors
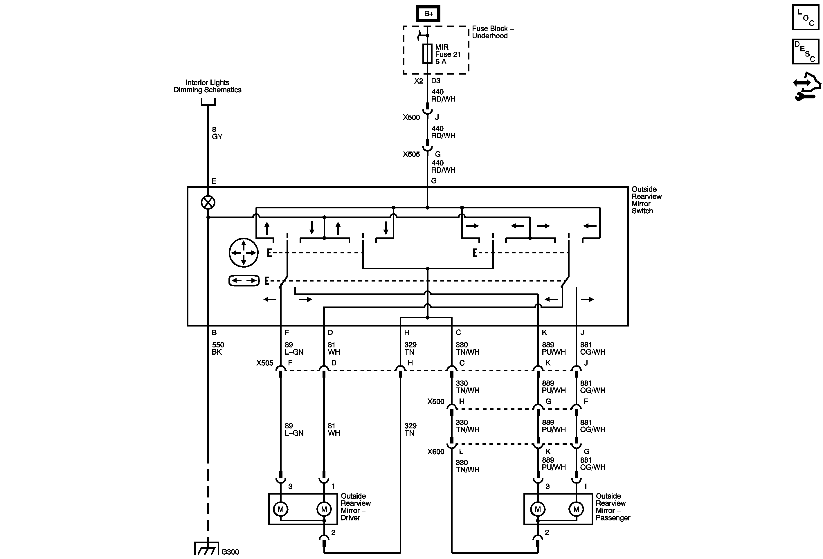
🢒 Outside Rearview Mirror Schematics
Master Electrical Component List
Outside Mirror Description and Operation
Control Module References
Lights
ABS, MIR, and S BAND ONSTAR/RKE Fuses and PWR SEATS Circuit Breaker (Underhood Fuse Block)
G300 - 2 of 2
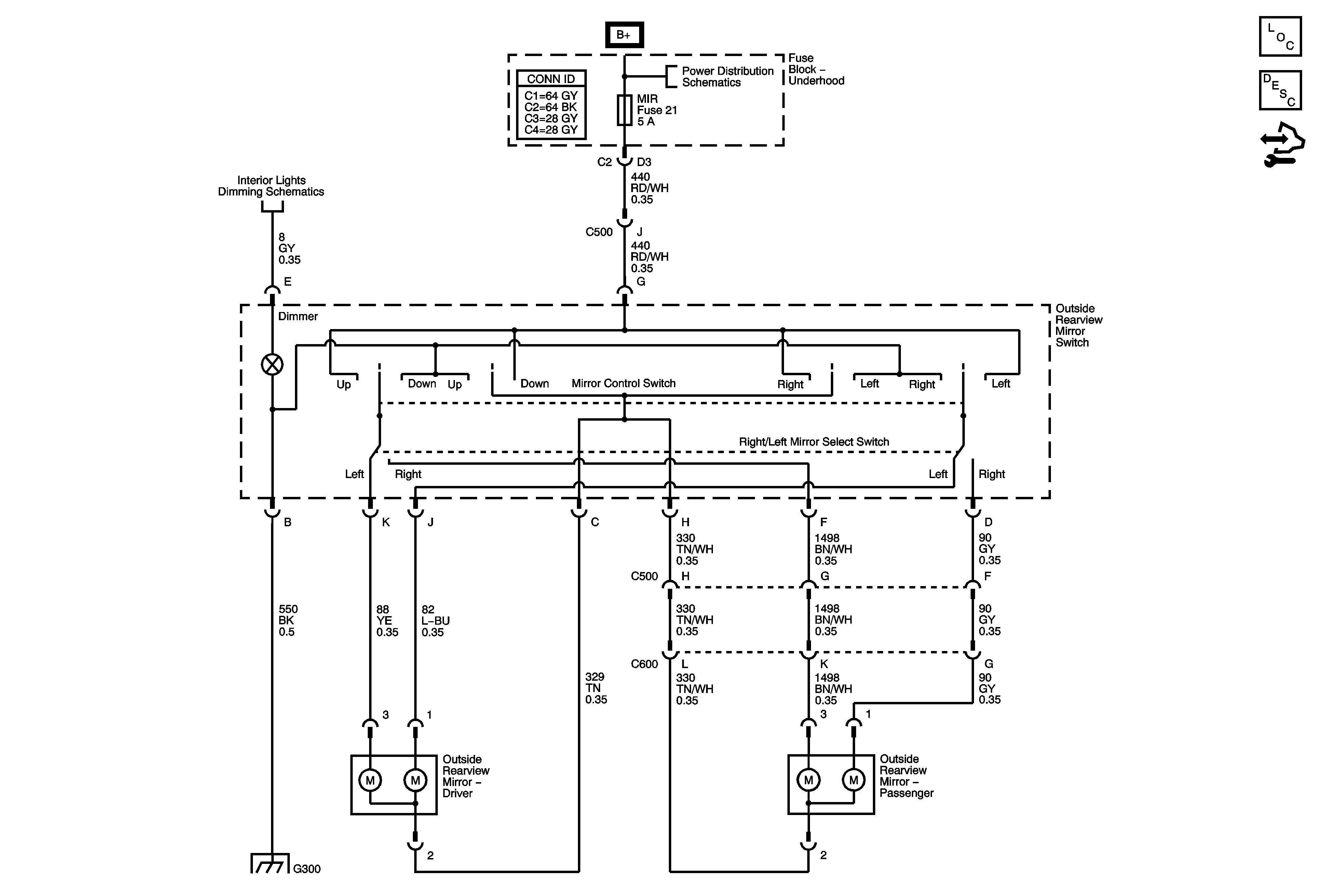
Master Electrical Component List
Outside Mirror Description and Operation
Control Module References
I/P Dimmer Switch
B+ Bus Bar - 2 of 2
G300 - 2 of 2