GM Service Manual Online
For 1990-2009 cars only
Makes
🢒
Pontiac
🢒
2007
🢒
Solstice
🢒 Remote Function Schematics
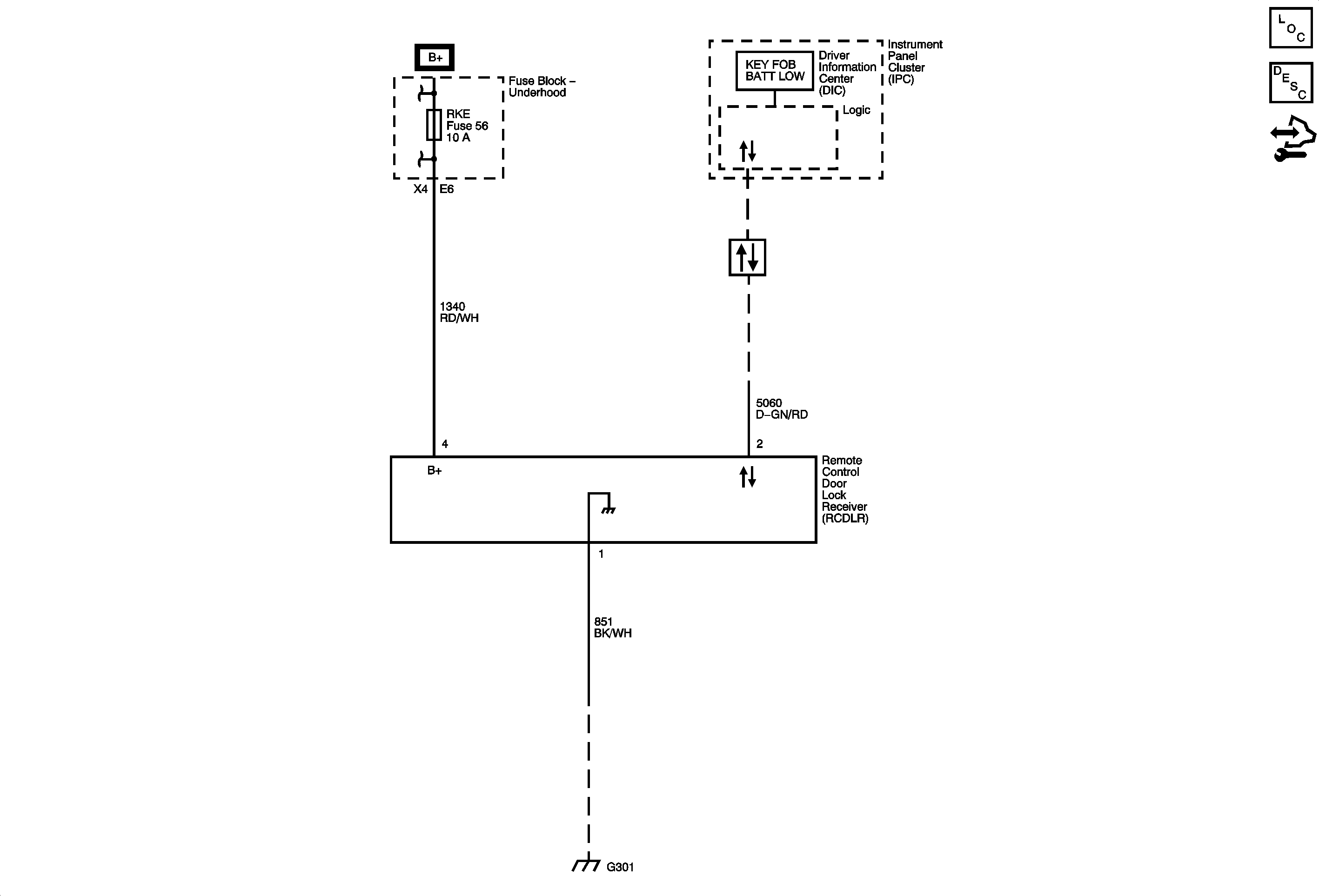
Remote Function Schematics
Master Electrical Component List
Keyless Entry System Description and Operation
Control Module References
B+ Bus Bar - 2 of 2
MIRRORS, ABS, ABS/BCM, and S-BAND ONSTAR Fuses
Data Communication Schematics
G301, G102, G303, and G402