GM Service Manual Online
For 1990-2009 cars only
Makes
🢒
Pontiac
🢒
1998
🢒
Sunfire
🢒
Body and Accessories
🢒
Lighting Systems
🢒 Interior Lights Dimming Schematics
Figure
1:
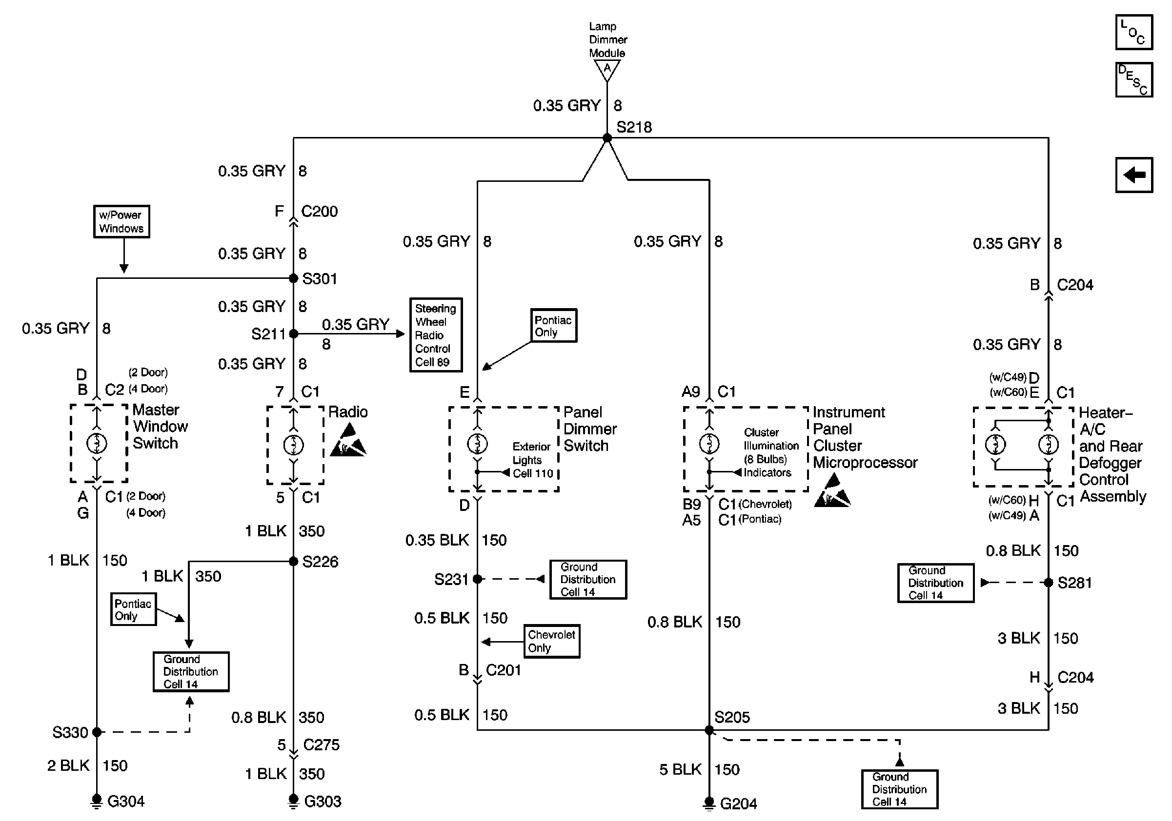
Cell 117: Panel Dimmer Switch and Lamp Dimmer Module
Lighting Systems Components
Interior Lights Dimming Circuit Description
Cell 117: Interior Lamps
Headlights/Daytime Running Lights (DRL) Schematics
Ground Distribution Schematics
Handling ESD Sensitive Parts Notice
Cell 117: Interior Lamps
Exterior Lights Schematics
Audible Warnings Schematics
Figure
2:
Cell 117: Interior Lamps
Lighting Systems Components
Interior Lights Dimming Circuit Description
Cell 117: Panel Dimmer Switch and Lamp Dimmer Module
Handling ESD Sensitive Parts Notice
Ground Distribution Schematics
Ground Distribution Schematics
Ground Distribution Schematics
Ground Distribution Schematics
Handling ESD Sensitive Parts Notice
Steering Wheel Controls Schematics
Cell 117: Panel Dimmer Switch and Lamp Dimmer Module