GM Service Manual Online
For 1990-2009 cars only

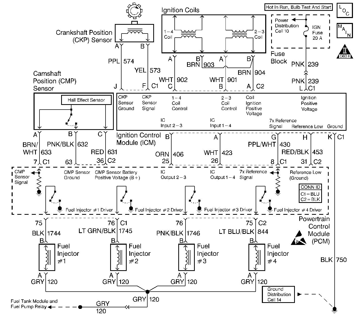
Object Number: 409350  Size: LF
Engine Controls Components
Ignition Controls
OBD II Symbol Description Notice
Powertrain Control Module Connector End Views
Handling ESD Sensitive Parts Notice

Circuit Description

This engine is equipped with a distributorless ignition system called the Electronic Ignition (EI) system. The primary circuit of the EI system consists of the following items:

    • Two separate ignition coils
    • Electronic Ignition Control Module (ICM)
    • Crankshaft Position (CKP) sensor
    • Related connecting wires and the ignition control portion of the PCM

Each secondary circuit consists of the following items:

    • Secondary winding of the coil
    • Two connecting metal strips that are molded into the coil housing
    • Spark plug boot/connector assemblies
    • Spark plugs

Diagnostic Aids

    • A small amount of resistance in the battery positive voltage circuit to the PCM may cause a no start with a functioning MIL. Check the battery positive voltage circuit for excessive resistance or corrosion.
    • Loss of Serial Data from the PCM to the IPC will cause no start condition.
    • Check the Throttle Position (TP) sensor for the following conditions:
       - Binding
       - Sticking
       - Intermittently shorted
       - Intermittently open
    • If the THEFT SYSTEM telltale is flashing on the Instrument Panel Cluster (IPC), the theft deterrent system has been activated, refer to the DTC P1629 Theft Deterrent Fuel Enable Signal Not Received 2.4L, or the DTC P1629 Theft Deterrent Fuel Enable Signal Not Received 2.2L for further diagnosis.
    • Check the fuel system for the following conditions:
       - Alcohol contaminants
       - Water
       - Foreign material
    • Check for a basic engine problem (low compression, timing chain ect.).
    • A scan tool can be used to energize the following items:
       - Fuel pump ON to check the fuel pump operation
       - Fuel injector to check for Ignition voltage at the fuel injector harness

Test Description

Number(s) below refer to the step number(s) on the Diagnostic Table.

  1. The Powertrain OBD System Check prompts the technician to complete some basic checks and store the freeze frame and failure records data on the scan tool if applicable. This creates an electronic copy of the data taken when the malfunction occurred. The information is then stored in the scan tool for later reference.

  2. Diagnosis of the DTCs that may be set could lead to the cause of the Cranks But Will Not Run condition.

  3. The PCM grounds will only cause a problem if all the grounds are not making a good connection. If a PCM ground problem is suspected, the most probable place to check is where all the grounds meet at the engine block.

  4. Locate and repair any shorts that may have caused the fuse to open before replacing the fuse.

  5. A TP sensor that reads too high may cause an incorrect fueling condition (Clear flood enabled).

  6. An engine that has not been started or recently started should display ECT and IAT temperatures that are relatively close to each other. During the warmer weather, the IAT readings maybe slightly higher than the ECT readings. If a malfunctioning coolant sensor is suspected, the spark plugs may have fouled out and need to be replaced to start the engine.

  7. If the scan tool loses serial data only while cranking the engine, then the ignition switch is not sending voltage to the PCM while in the crank position.

  8. This step looks for a normal barometer reading and a change in MAP sensor values while cranking the engine. This step verifies the MAP sensor can detect the change in the manifold pressure that occurs while cranking the engine. Compare any questionable barometer readings with readings from another vehicle. If a malfunctioning MAP sensor is suspected, the spark plugs mat have fouled out and need to be replaced.

  9. While cranking the engine, the CKP Activity (7X reference should increment to 255, then rollover to 0.

  10. Check for possible voltage loss to the PCM including the ignition switch itself.

  11. The ignition positive voltage should be available at the ignition feed terminal (L) of the ICM 11 pin harness electrical connector, and the ground terminal (K) should be a good ground.

  12. The CKP sensor core is a magnet and should be magnetized.

  13. The CKP sensor should output a AC voltage near 1100-1300 mV as the crankshaft turns. It is possible to trigger the ICM with a voltage as low as 200 mV. If no voltage is produced, a poor CKP sensor electrical connection or a malfunctioning CKP sensor is indicated.

  14. The test light connected to B+ simulates a reference signal to the PCM. A fuel injector test light can be installed and will blink for every other touch of the test light if the CKP Activity (7X reference) circuit, the PCM and the fuel injector driver circuits are all functioning properly.

  15. If the test light illuminates while probing the CKP Activity (7X reference) circuit, then the CKP Activity (7X reference) circuit is shorted to ground. If the test light remains OFF and the CKP Activity Counter does not increment, then the CKP Activity (7X reference) circuit is open. If the CKP Activity Counter increment several counts, when the reference low (terminal H) is probed, then the CKP Activity (7X reference) is shorted to voltage.

  16. Replacement PCMs must be reprogrammed and the crankshaft position system variation learn procedure must be performed. Refer to the latest Techline information for PCM programming and the CKP System Variation Learn Procedure for the Crankshaft Position System Variation Procedure.

  17. Battery voltage should be available at the fuel injector ignition feed circuit whenever the fuel pump power feed circuit is switched ON and when the PCM is receiving ignition pulses, during engine cranking or when running. The ignition switch must be turned OFF for at least 10 seconds to assure that the PCM powers down and will then switch the fuel pump back ON for 2-3 seconds when the ignition switch is turned back ON.

  18. By installing the spark plug jumper leads and testing for spark on all 4 plug wire leads (one at a time), each ignition coil(s) ability to produced at least 25,000 volts is verified.

  19. The fuel pump is turned ON by the PCM for 2-3 seconds after ignition switch is first turned ON. This step checks to see if the fuel pump and fuel pump relay are operating correctly and if the fuel pressure is within the proper range. Refer to the Fuel System Diagnosis for fuel pressure gauge installation procedure.

  20. This step verifies that the PCM is sending a signal to the Ignition Control Module (ICM) to fire the ignition coils. If the test light blinks, then the signal is OK to this point and the no spark condition lies in the ignition coil electrical harness or the ignition coil that did not produce spark.

  21. The ignition coil electrical harness can easily be checked by performing the previous step with the ignition coil electrical harness connected to the ICM. Check for a voltage and ground signal to the ignition coils at the coil electrical connector.

Engine Cranks But Will Not Run

Step

Action

Value(s)

Yes

No

1

Was the Powertrain On-Board Diagnostic (OBD) System Check performed?

--

Go to Step 2

Go to Powertrain On Board Diagnostic (OBD) System Check

2

  1. Turn ON the ignition switch leaving the engine OFF.
  2. Install a scan tool.

Are DTCs P0601, P0602, P1629 set?

--

Go to applicable DTC table

Go to Step 3

3

Inspect the PCM ground connection(s) at the engine block.

Is the ground connection OK?

--

Go to Step 4

Go to Step 5

4

Inspect the following fuses:

    • Fuel pump and injector feed
    • Ignition positive voltage feed

Are the fuses OK?

--

Go to Step 6

Go to Step 7

5

Repair the PCM ground connection. Refer to Wiring Repairs in Wiring Systems.

Is the action complete?

--

Go to Step 37

--

6

  1. Check the fuel level.
  2. Add fuel if necessary.

Was it necessary to add fuel?

--

Go to Step 37

Go to Step 8

7

  1. Check for a short to ground in the following circuit(s):
  2. • Fuel pump/Fuel injector feed
    • Ignition Positive Voltage to the ICM
  3. Repair as necessary. Refer to Wiring Repairs in Wiring Systems.
  4. Replace the open fuse.

Is the action complete?

--

Go to Step 37

--

8

  1. Verify that the throttle is closed.
  2. Check the TP sensor reading with the scan tool.

Does the TP sensor read less then the specified value?

1.0 V

Go to Step 9

Go to DTC P0123 Throttle Position (TP) Sensor Circuit High Voltage

9

Is the Engine Coolant Temperature (ECT) relatively close to the Intake Air Temperature (IAT)?

--

Go to Step 10

Go to DTC P0117 Engine Coolant Temperature (ECT) Sensor Circuit Low Voltage

or

DTC P0118 Engine Coolant Temperature (ECT) Sensor Circuit High Voltage

10

Crank the engine while watching the MAP sensor readings on the scan tool.

Was serial data lost while cranking the engine?

--

Go to Step 13

Go to Step 11

11

  1. Check to see if the Manifold Absolute Pressure (MAP) sensor reading is over the specified value with the scan tool.
  2. Crank the engine.

Does the MAP sensor read over the specified value and then change while cranking the engine?

4.0 V

Go to Step 12

Go to Manifold Absolute Pressure Sensor Output Diagnosis

12

Check to see if the CKP Activity Counter increments while cranking the engine with the scan tool.

Does the CKP Activity Counter increment while cranking?

--

Go to Step 28

Go to Step 14

13

Repair the voltage loss to the PCM from the ignition switch. Refer to Wiring Repairs in Wiring Systems.

Is the action complete?

--

Go to Step 37

--

14

  1. Turn OFF the ignition switch.
  2. Disconnect the electronic Ignition Control Module (ICM) 11 pin harness electrical connector.
  3. Turn ON the ignition switch leaving the engine OFF.
  4. Connect the DMM between the following circuit terminals:
  5. • ICM ground terminal
    • Ignition positive voltage terminal

Does the DMM read the specified voltage?

B+

Go to Step 15

Go to Step 16

15

  1. Connect the DMM between the following terminals:
  2. • CKP sensor signal terminal (cavity F)
    • CKP sensor ground terminal (cavity J)
  3. Measure the combined resistance of the CKP sensor and ICM electrical harness with the DMM.

Is the resistance reading within the specified value?

500-900ohms

Go to Step 19

Go to Step 18

16

Repair the poor electrical terminal connection or open in the following ICM circuit(s): Refer to Wiring Repairs in Wiring Systems.

    • Ignition positive voltage circuit
    • Ground circuit

Is the action complete?

--

Go to Step 37

--

17

  1. Check the CKP signal circuit for a short to ground.
  2. Repair as necessary.

Was a repair necessary?

--

Go to Step 37

Go to Step 23

18

  1. Turn OFF the ignition switch.
  2. Remove the CKP sensor from the engine. Refer to Crankshaft Position Sensor Replacement
  3. Connect the DMM across the CKP sensor terminals. (CKP sensor side)
  4. Measure the CKP sensor resistance with the DMM.
  5. Check and verify the following condition(s):
  6. • CKP sensor is magnetic
    • CKP terminals for damage
    • CKP sensor is not damaged

Is the CKP sensor magnetic with undamaged terminals and the resistance within the specified value?

500-900ohms

Go to Step 22

Go to Step 23

19

  1. Connect the DMM between following ICM harness electrical connector terminals:
  2. • CKP sensor Signal circuit (cavity F)
    • CKP sensor ground circuit (cavity J)
  3. Note the voltage (AC scale) on the DMM.
  4. Crank the engine.

Is the voltage reading greater than the specified value?

200 mV

Go to Step 20

Go to Step 17

20

  1. Check for a short to voltage in the CKP sensor signal circuit.
  2. Repair the short as necessary. Refer to Wiring Repairs in Wiring Repairs.

Is the action complete?

--

Go to Step 37

Go to Step 21

21

  1. Connect a test light to the ICM 7x Reference Signal circuit terminal (Cavity G ) electrical harness connector side.
  2. Use the clip end of the test light to touch the battery negative terminal and then touch the battery positive terminal. Keep alternating between the terminals while watching the scan tool.

Does the CKP Activity Counter increment one count as the test light touches the 7x Reference signal terminal (cavity G)?

--

Go to Step 24

Go to Step 25

22

  1. Check for the following condition(s) in the CKP sensor electrical harness signal and ground circuit(s):
  2. • Poor electrical terminal connection at the CKP sensor
    • Open in the circuit
  3. Repair the circuit(s) as necessary. Refer to Wiring Repairs in Wiring Systems.

Is the action complete?

--

Go to Step 37

--

23

Replace the CKP sensor. Refer to the Crankshaft Position Sensor Replacement .

Is the action complete?

--

Go to Step 37

--

24

  1. Visually inspect the ICM harness electrical connector for the following condition(s):
  2. • Damaged terminals
    • Electrical terminals are clean and tight
    • Backed out terminals
  3. Repair the connector as necessary. Refer to Wiring Repairs in Wiring Systems.

Was a repair necessary?

--

Go to Step 37

Go to Step 26

25

  1. Check the CKP activity (7X reference) circuit for the following condition(s):
  2. • Open circuit
    • Short to ground
    • Short to voltage
  3. Repair the circuit as necessary. Refer to Wiring Repairs in Wiring Systems.

Was a repair necessary?

--

Go to Step 37

Go to Step 27

26

Replace the ICM. Refer to the Ignition Control Module Replacement .

Is the action complete?

--

Go to Step 37

--

27

  1. Turn OFF the ignition switch.
  2. Check for a poor electrical terminal connection(s) at the PCM, if OK replace the PCM. Refer to the PCM Replacement .

Is the action complete?

--

Go to Step 37

--

28

  1. Disconnect all of the fuel injectors electrical connectors.
  2. Install J 34730-405 Fuel Injector Test Light on fuel injector #1 electrical connector.
  3. Crank the engine and note the light.

Does the test light blink?

--

Go to Step 29

Go to Fuel Pump Electrical Circuit Diagnosis

29

  1. Remove the ignition coil and the electronic ignition control module assembly. Refer to Ignition Control Module Replacement for the removal procedure.
  2. Install the J 36012-A spark plug jumper wires.
  3. Install the J 26792 spark tester on the #1 spark plug jumper wire.
  4. Remove the spark plug boot assembly from the #4 companion cylinder of the ignition coil housing
  5. Install a jumper wire from the #4 spark plug connector at the ignition coil housing to ground.
  6. Crank the engine with the remaining spark plug wires still connected.
  7. Check for spark with the spark tester on all 4 spark plug wires (one at a time).

Does spark jump the spark tester on all 4 spark plug wires?

--

Go to Step 30

Go to Step 32

30

  1. Install a fuel pressure gauge.
  2. Important: The ignition switch may have to be cycled more than one time to achieve the highest fuel pressure.

  3. Note the fuel pressure after the ignition switch is turned ON for 2 seconds.

Is the fuel pressure between the specified value?

358-405 kPa (52-58 psi)

Go to Step 31

Go to Fuel System Diagnosis

31

  1. Check for fouled spark plugs. Refer to the Spark Plug Visual Diagnosis in Engine Electrical.
  2. Replace the spark plugs if necessary. Refer to the Spark Plug Replacement in Engine Electrical.

Was any spark plug replacement necessary?

--

Go to Step 37

Go to Diagnostic Aids

32

  1. Turn the ignition switch OFF.
  2. Disconnect the PCM electrical connector (C1).
  3. Turn ON the ignition switch leaving the engine OFF.
  4. Notice: Do not leave the test lamp connected to the PCM IC circuit connector for longer than 5 seconds at a time. Failure to do so may damage the ignition coil and/or the Ignition Control Module.

  5. Connect a test light to B+.
  6. Momentarily probe the IC Input circuit for the coil that did not spark with the test light.
  7. Remove the test light from the IC Input circuit and a spark should jump from the spark tester.

Does a spark jump on the spark tester?

--

Go to Step 27

Go to Step 33

33

  1. Turn the ignition switch OFF.
  2. Disconnect the spark plug jumper wires.
  3. Remove the ignition coil housing from the cover. Refer to Ignition Coil Replacement for the removal procedure.
  4. Disconnect the ignition coil harness electrical connector from the ICM.
  5. Connect another test light to B+.
  6. Probe the ICM control terminal for the ignition coil(s) which did not spark with the test light.
  7. Notice: Do not leave the test lamp connected to the PCM IC circuit connector for longer than 5 seconds at a time. Failure to do so may damage the ignition coil and/or the Ignition Control Module.

  8. Again, momentarily touch the affected IC circuit at the PCM electrical connector (C1-25 or C1-26) with the test light while watching the other test light.

Does the other test light blink?

--

Go to Step 34

Go to Step 36

34

  1. Check the coil control circuit between the ignition coil(s) and the ICM for the following condition(s):
  2. • Poor ignition coil harness electrical terminal connection(s)
    • Open in the coil control circuit(s)
    • Short to ground in the coil control circuit(s)
    • Short to battery voltage in the coil control circuit(s)
    • Open in the ignition feed circuit(s) to the ignition coil(s)
  3. Repair the condition(s) found as necessary. Refer to Wiring Repairs in Wiring Systems.

Was a repair necessary?

--

Go to Step 37

Go to step 35

35

Replace the ignition coil that did not spark. Refer to the Ignition Coil Replacement .

Is the action complete?

--

Go to Step 37

--

36

  1. Check the IC input circuit between the ICM and the PCM for the following condition(s):
  2. • Poor electrical terminal connection
    • Open circuit
    • Short to ground
    • Short to voltage
  3. Repair the circuit as necessary. Refer to Wiring Repairs in Wiring Systems.

Was a repair necessary?

--

Go to Step 37

Go to Step 24

37

  1. Reconnect all previously disconnected components (if not already connected).
  2. Using the scan tool, clear any DTCs.
  3. Attempt to start the engine.

Does the engine start and continue to run?

--

Go to Step 38

Go to Step 2

38

  1. Allow the engine to idle until normal operating temperature is reached.
  2. Check if any DTCs are set.

Are any DTCs displayed that have not been diagnosed?

--

Go to Applicable DTC table

System OK