GM Service Manual Online
For 1990-2009 cars only
Makes
🢒
Pontiac
🢒
2004
🢒
Sunfire
🢒
Restraints
🢒
SIR
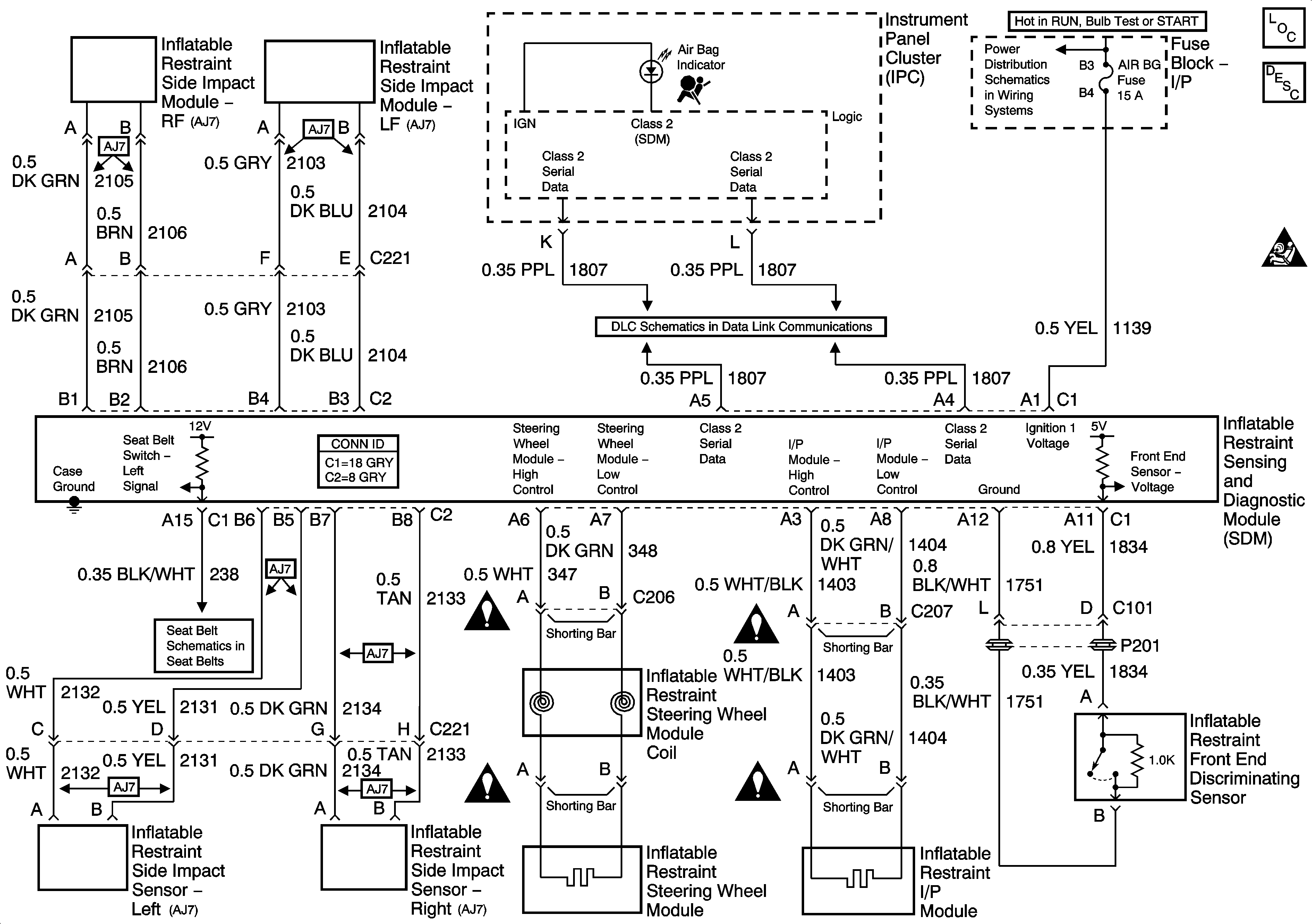
🢒 SIR Schematics
Master Electrical Component List
SIR System Description and Operation
SIR Caution for Zoning
Fuse Block Underhood, IGN, ABS, Fuse Block I/P, ABS, F/P INJ, AIR BG, CRUISE Fuses
Data Link Communication (DLC)
Seat Belt
SIR Schematic Icons
SIR Schematic Icons
SIR Schematic Icons
SIR Schematic Icons