GM Service Manual Online
For 1990-2009 cars only
Figure 1:

Module Power, Ground, IGN 1 Relay, Serial Data, Indicator, and Side Impact Sensor


Object Number: 1749234  Size: FS
Master Electrical Component List
SIR System Description and Operation
Control Module References
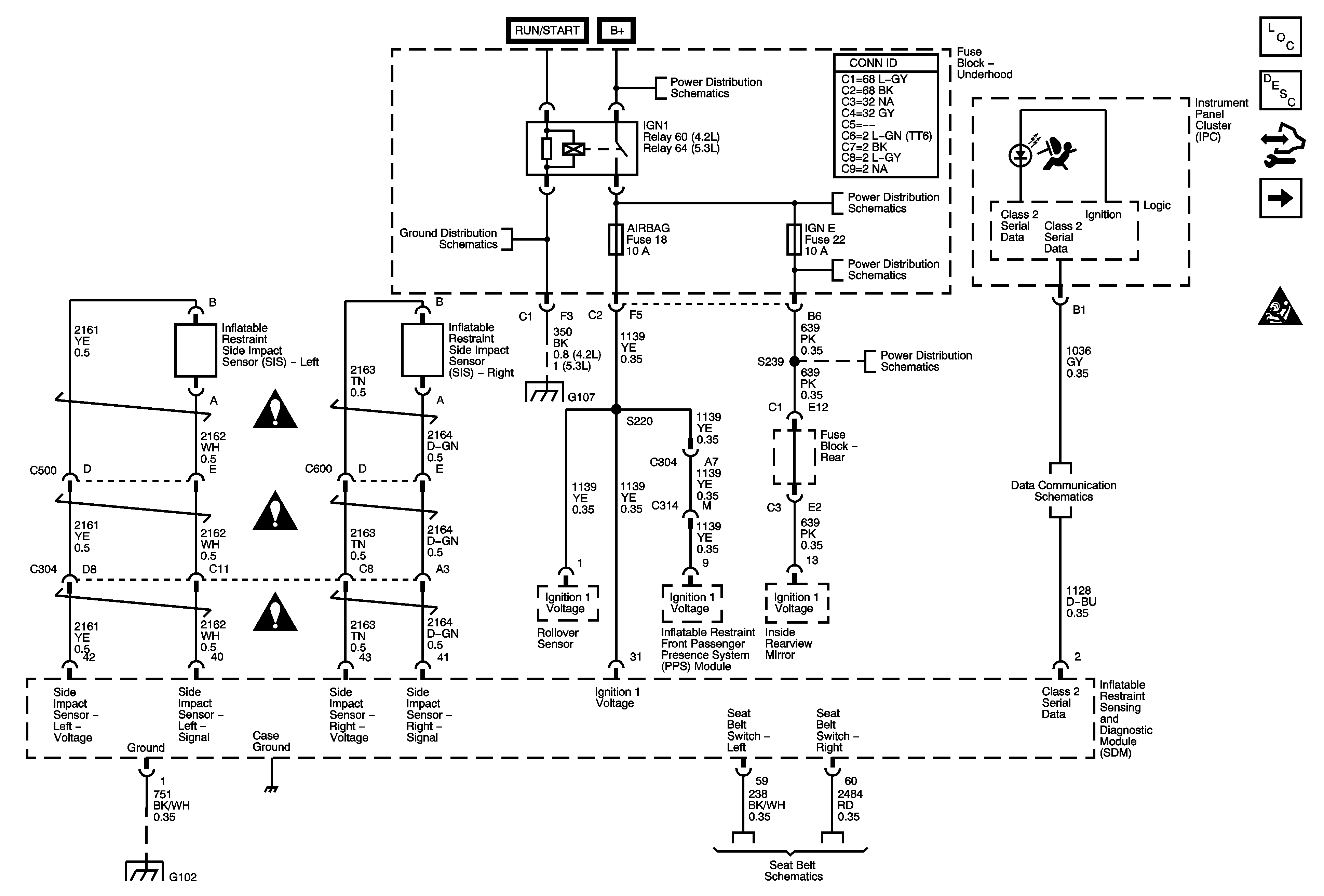
Front Sensors and Modules
SIR Schematic Icons
B+ BUS - Underhood Fuse Block - 2 of 2
G104, G105, and G107
B+ BUS - Underhood Fuse Block - 2 of 2
BCK/UP, BTSI, IGN E, and TRLR BCK/UP Fuses
SIR Schematic Icons
SIR Schematic Icons
SIR Schematic Icons
G104, G105, and G107
BCK/UP, BTSI, IGN E, and TRLR BCK/UP Fuses
SP205
G102
Seat Belt Schematics
Figure 2:

Front Sensors and Modules


Object Number: 1749237  Size: FS
Master Electrical Component List
SIR System Description and Operation
Control Module References
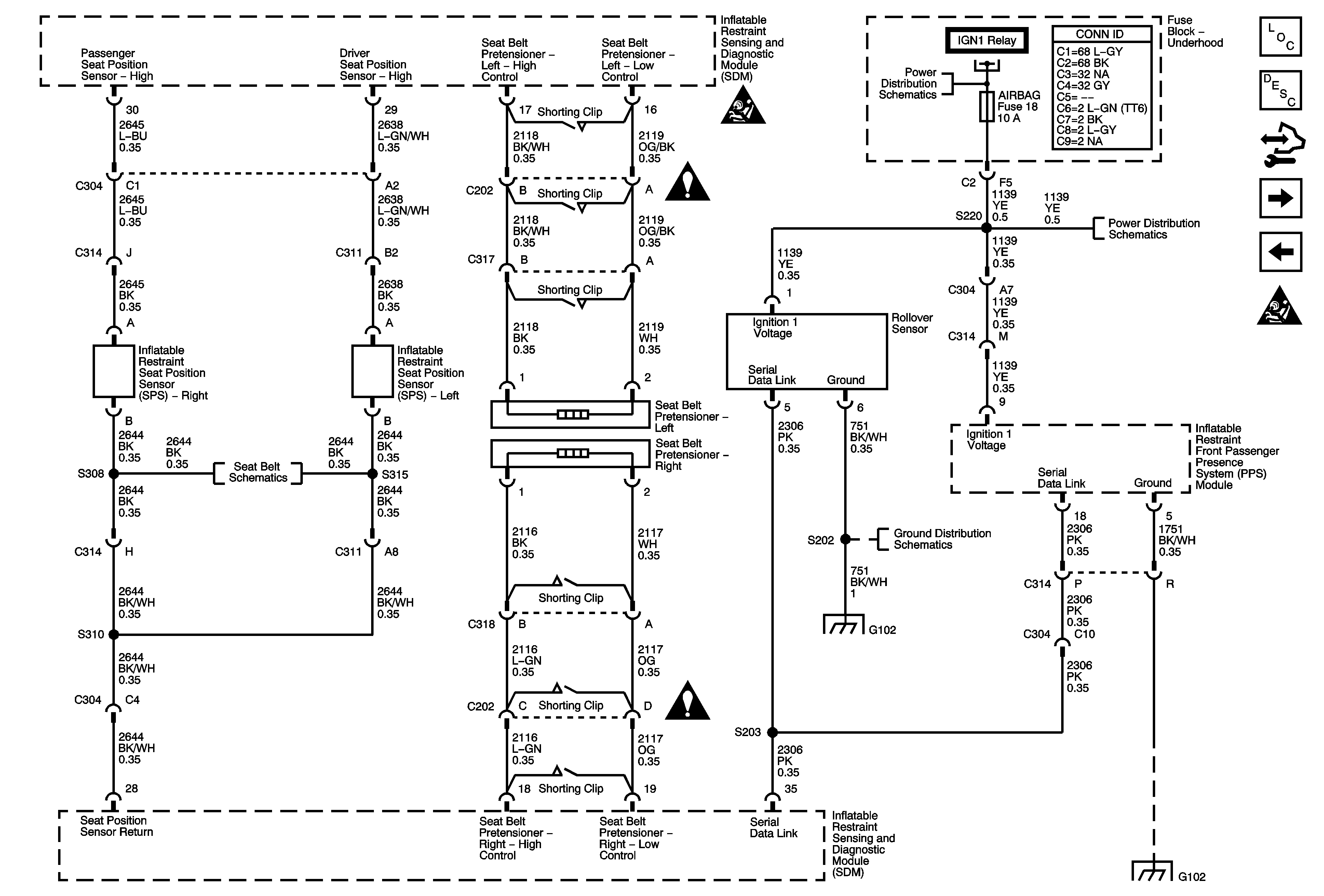
Seat Position Sensors, Rollover Sensor, and PPS Module
Module Power, Ground, IGN1 Relay, Serial Data, Indicator, and Side Impact Sensor
SIR Schematic Icons
SIR Schematic Icons
SIR Schematic Icons
SIR Schematic Icons
SIR Schematic Icons
SIR Schematic Icons
Figure 3:

Seat Position Sensors, Rollover Sensor, and PPS Module


Object Number: 1749240  Size: FS
Master Electrical Component List
SIR System Description and Operation
Control Module References
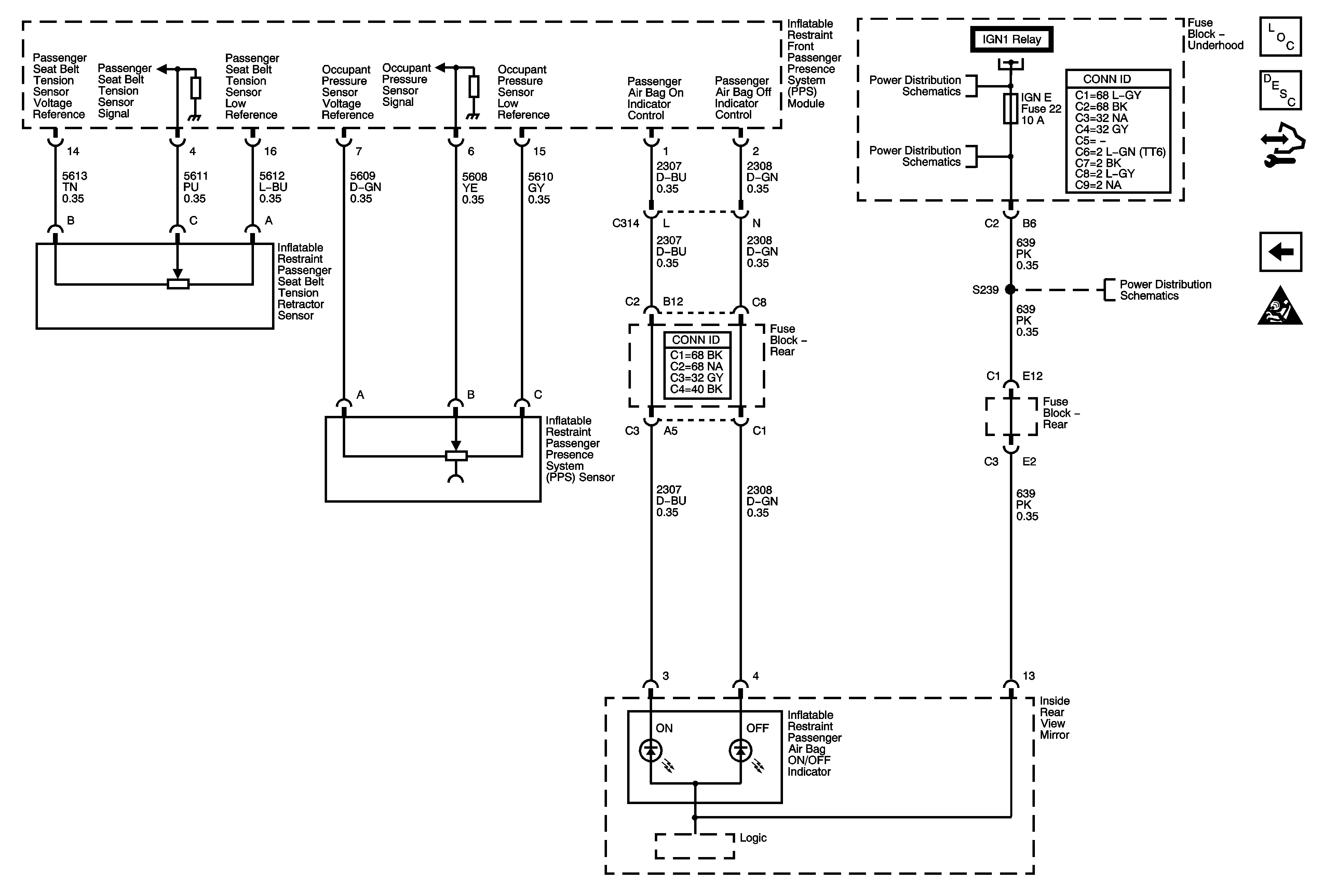
PPS Sensors and Indicators
Front Sensors and Modules
SIR Schematic Icons
SIR Schematic Icons
SIR Schematic Icons
Module Power, Ground, IGN1 Relay, Serial Data, Indicator, and Side Impact Sensor
Seat Belt Schematics
G102
G102
SIR Schematic Icons
G102
Figure 4:

PPS Sensors and Indicators


Object Number: 1749242  Size: FS
Master Electrical Component List
SIR System Description and Operation
Control Module References
Seat Position Sensors, Rollover Sensor, and PPS Module
SIR Schematic Icons
B+ BUS - Underhood Fuse Block - 2 of 2
BCK/UP, BTSI, IGN E, and TRLR BCK/UP Fuses
Module Power, Ground, IGN1 Relay, Serial Data, Indicator, and Side Impact Sensor
BCK/UP, BTSI, IGN E, and TRLR BCK/UP Fuses