GM Service Manual Online
For 1990-2009 cars only

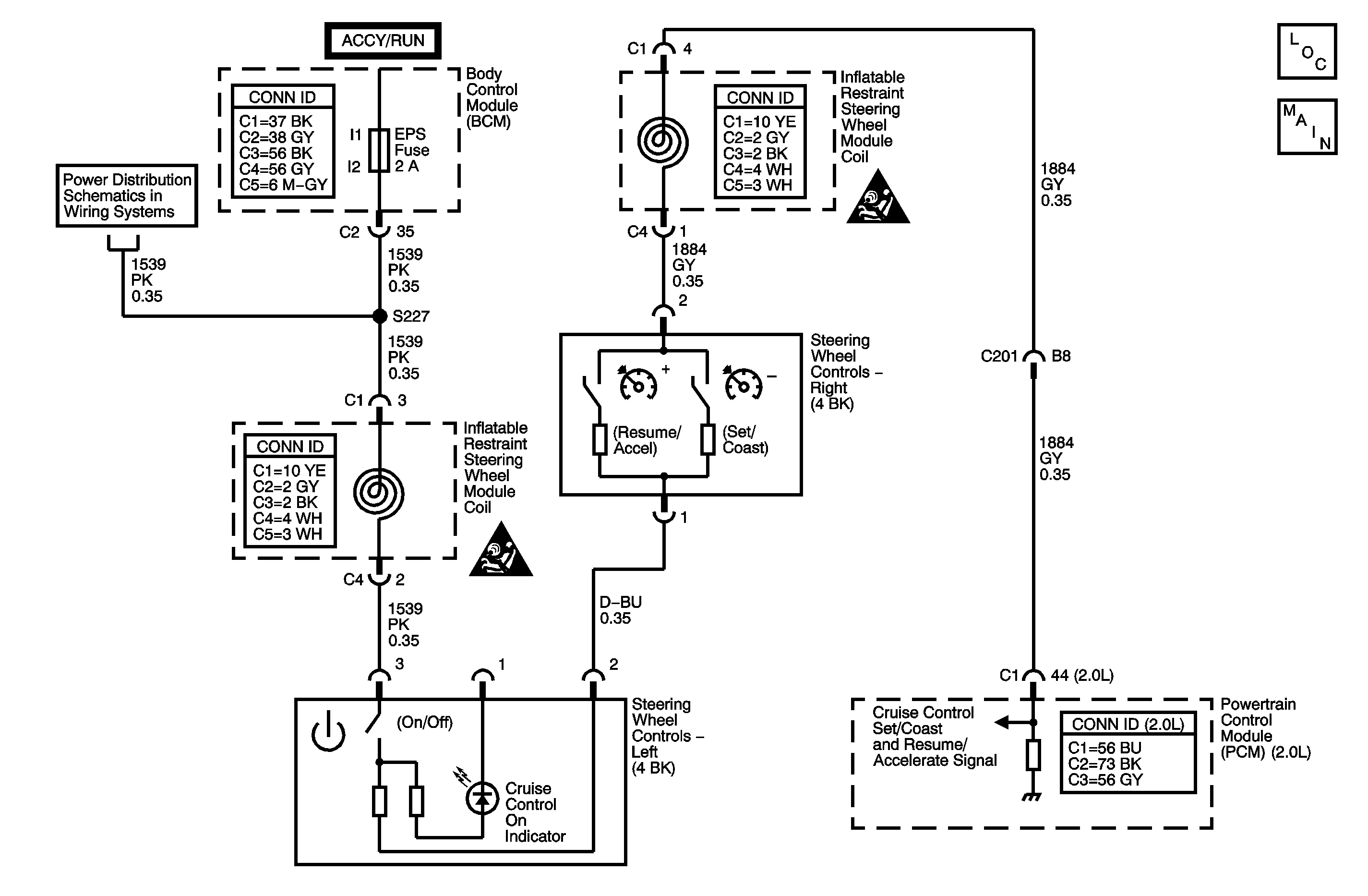
Object Number: 1409663  Size: MF

Circuit Description

Caution: Refer to SIR Caution in the Preface section.

Disable the inflatable restraint steering wheel module when performing this diagnostic table. Refer to SIR Disabling and Enabling in SIR.

The cruise control switch is an input to the powertrain control module (PCM). The PCM monitors the cruise control set/coast and resume/accelerate switch signal circuit in order to detect when a cruise control function has been requested. The PCM detects a specific voltage signal on the cruise control set/coast and resume/accelerate switch signal circuit when a cruise control function switch is activated, with each switch having a different predetermined voltage value.

Conditions for Running the DTC

    • The ignition is ON.
    • The cruise control on/off switch is ON.

Conditions for Setting the DTC

    • This DTC sets when the PCM detects an invalid voltage signal on the cruise control set/coast and resume/accelerate switch signal circuit.
    • The above condition is present for greater than 1.5 seconds.
    • This diagnostic runs every 0.5 seconds.

Action Taken When the DTC Sets

    • The PCM stores the DTC information into memory when the diagnostic runs and fails.
    • The malfunction indicator lamp (MIL) will not illuminate.
    • The PCM records the operating conditions at the time the diagnostic fails. The PCM stores this information in the Failure Records.
    • The cruise control system is disabled.

Conditions for Clearing the DTC

    • A last test failed, or current DTC, clears when the diagnostic runs and does not fail.
    • A history DTC will clear after 40 consecutive warm-up cycles, if no failures are reported by this or any other non-emission related diagnostic.
    • Use a scan tool in order to clear the DTC.

Diagnostic Aids

    • With a scan tool, observe the associated cruise control switch parameter in the Powertrain Cruise Control Data list, while rotating the steering wheel to both steering stops and separately activating each cruise control switch. This will help eliminate the possibility of an internally shorted inflatable restraint steering wheel module coil.
    • For an intermittent condition, refer to Testing for Intermittent Conditions and Poor Connections in Wiring Systems.

Step

Action

Values

Yes

No

Schematic Reference: Cruise Control Schematics

Connector End View Reference: Cruise Control Connector End Views , Powertrain Control Module Connector End Views in Engine Controls - 2.0L (LSJ)

1

Did you perform the Diagnostic System Check - Vehicle?

--

Go to Step 2

Go to Diagnostic System Check - Cruise Control

2

  1. Turn OFF the ignition.
  2. Remove the inflatable restraint steering wheel module. Refer to Inflatable Restraint Steering Wheel Module Replacement in SIR.
  3. Disconnect the cruise control switch.
  4. Turn ON the ignition, with the engine OFF.
  5. With a DMM, measure the voltage of the ignition 1 voltage circuit.

Does the voltage measure at the specified value?

B+

Go to Step 3

Go to Step 7

3

Important: The cruise control on/off switch must be turned ON to correctly view the set/coast switch and the resume/accel switch resistance values with the DMM.

  1. Turn OFF the ignition.
  2. With a DMM, measure the resistance of the cruise control switch between the ignition 1 voltage circuit and the cruise control set/coast and resume/accelerate switch signal circuit.
  3. Individually activate and hold the cruise control function switches while measuring the resistance of the cruise control function switches.

Do the cruise control function switch resistance values measure between the specified values?

Off = O.L.

On = 7.8 K ohms to 8.6 K ohms

Resume = 2.7 K ohms to 3.0 K ohms

Set = 1.2 K ohms to 1.3 K ohms

Go to Step 4

Go to Step 5

4

Test the cruise control set/coast and resume/accelerate switch signal circuit for a high resistance, for a short to voltage, or for a short to ground between the cruise control switch and the powertrain control module (PCM). Refer to Circuit Testing and to Wiring Repairs in Wiring Systems.

Did you find and correct the condition?

--

Go to Step 10

Go to Step 6

5

Inspect for poor connections at the harness connector of the cruise control switch. Refer to Testing for Intermittent Conditions and Poor Connections and to Connector Repairs in Wiring Systems.

Did you find and correct the condition?

--

Go to Step 10

Go to Step 8

6

Inspect for poor connections at the harness connector of the PCM. Refer to Testing for Intermittent Conditions and Poor Connections and to Connector Repairs in Wiring Systems.

Did you find and correct the condition?

--

Go to Step 10

Go to Step 9

7

Repair the high resistance in the ignition 1 voltage circuit. Refer to Circuit Testing and to Wiring Repairs in Wiring Systems.

Did you complete the repair?

--

Go to Step 10

--

8

Replace the cruise control switch. Refer to Steering Wheel Control Switch Assembly Replacement in Steering Wheel and Column.

Did you complete the replacement?

--

Go to Step 10

--

9

Important: Program the replacement PCM.

Replace the PCM. Refer to Powertrain Control Module Replacement in Engine Controls - 2.0L (LSJ).

Did you complete the replacement?

--

Go to Step 10

--

10

  1. Install the inflatable restraint steering wheel module. Refer to Inflatable Restraint Steering Wheel Module Replacement in SIR.
  2. Enable the inflatable restraint steering wheel module. Refer to SIR Disabling and Enabling in SIR.
  3. Use the scan tool in order to clear the DTCs.
  4. Operate the vehicle within the Conditions for Running the DTC.

Does the DTC reset?

--

Go to Step 2

System OK