GM Service Manual Online
For 1990-2009 cars only
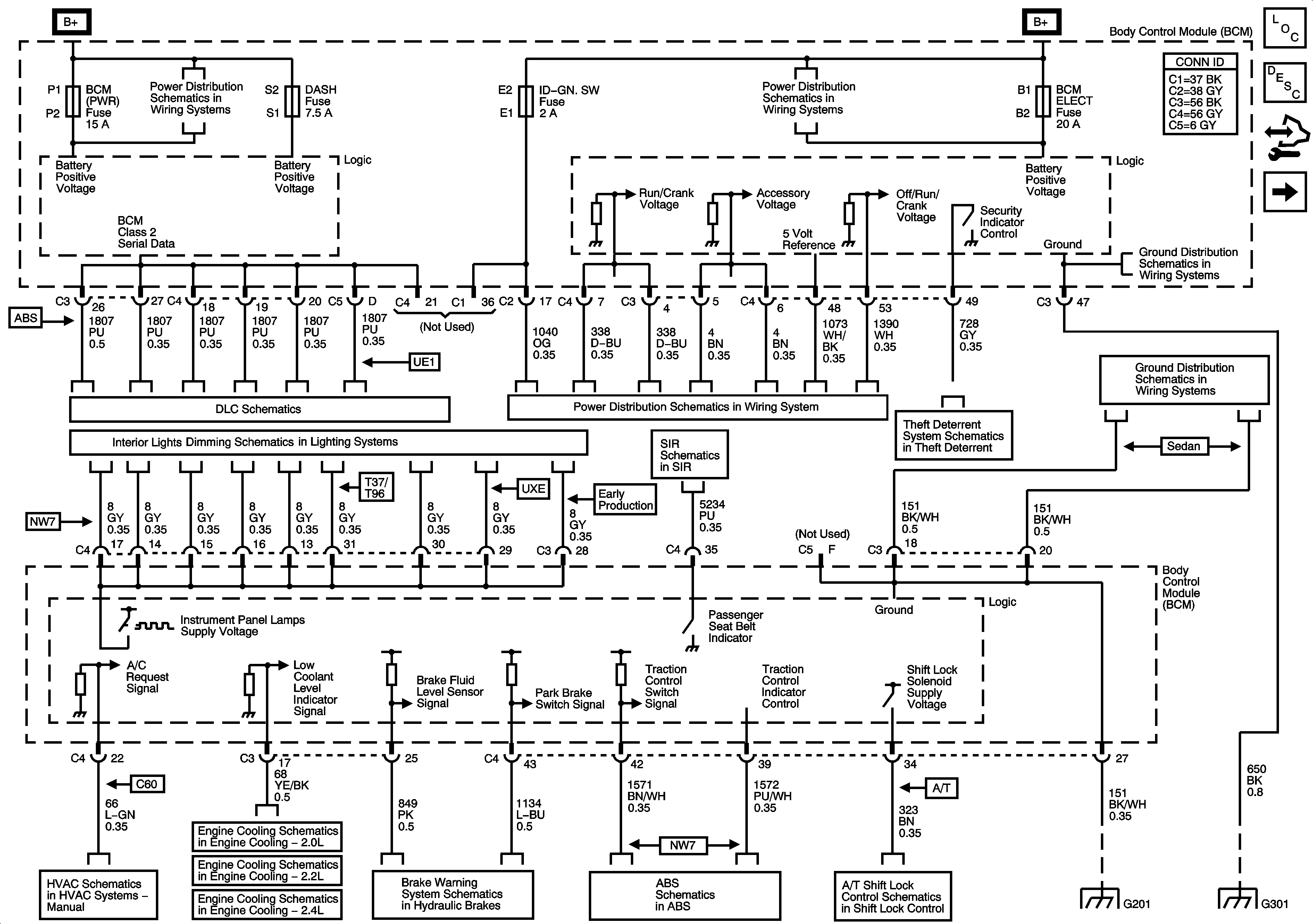
Figure 1:

BCM Power, Ground, and References to Brakes, Lights Dimming, DLC, HVAC, Shift Lock, and Theft Deterrent


Object Number: 1592847  Size: FS
Master Electrical Component List
Body Control System Description and Operation
Control Module References
References to Lighting - 1 of 2
BCM (PWR), DASH, IP BATT 1, IP BATT 1A, LIGHTER, ONSTAR, PARK, PWR OUTLET, PWR WINDOWS, RADIO (ACC.), RADIO (BATT), SUN ROOF, and WIPER SW Fuses
DLC Power, Ground, Class 2, and Low Speed GM LAN
Turn Signal/Multifunction Switch, Instrument Panel Cluster, I/P Dimmer Switch, Hazard Switch, Fog Lamp Switch, Traction Control Switch and Radio
Air Recirculation Controls (C60)
Engine Cooling Schematics - 2.0L
Engine Cooling Schematics - 2.2L
06 A Sat-Engine Cooling 2.4L
Brake Warning Schematics
Traction Control, DLC, and Indicators
Shift Lock Control Schematics
Passenger Presence System
Ignition Switch, RUN/CRANK Fuse, RUN/CRANK (IGN1) Relay
Vehicle Theft Deterrent
G201
G301
BCM ELECT, CLUSTER/AOS, EPS (60A), FUEL PUMP, HVAC, IGN SW, IP BATT 2, RUN (IGN 3), and STOP Fuses, RUN and FUEL PUMP Relays
G201
G301
Figure 2:

References to Lighting 1 of 2


Object Number: 1470986  Size: FS
Master Electrical Component List
Body Control System Description and Operation
Control Module References
References to Lighting - 2 of 2
BCM Power, Ground, and References to Brakes, Lights Dimming, DLC, HVAC, Shift Lock, and Theft Deterrent
BCM (PWR), DASH, IP BATT 1, IP BATT 1A, LIGHTER, ONSTAR, PARK, PWR OUTLET, PWR WINDOWS, RADIO (ACC.), RADIO (BATT), SUN ROOF, and WIPER SW Fuses
Parking Lamps
Turn Signal/Multifunction Switch, Instrument Panel Cluster, I/P Dimmer Switch, Hazard Switch, Fog Lamp Switch, Traction Control Switch and Radio
Headlights - Coupe
Turn/Hazard Lamps
Figure 3:

References to Body Rear End, Doors, Horns, and Lighting 2 of 2


Object Number: 1699846  Size: FS
Master Electrical Component List
Body Control System Description and Operation
Control Module References
References to Rear Defogger and Wiper/Washer
References to Lighting - 1 of 2
Interior Lights
Outside Rearview Mirror Schematics
Body Rear End Schematics
Horn Schematics
Power Door Lock Indicator
Fog Lights Schematics
Figure 4:

References to Rear Defogger and Wiper/Washer


Object Number: 1470992  Size: FS
Master Electrical Component List
Body Control System Description and Operation
Control Module References
References to Lighting - 2 of 2
Defogger Schematics
05 A Saturn Wiper/Washer Schematics