GM Service Manual Online
For 1990-2009 cars only

Object Number: 1247706  Size: MF
Engine Controls Component Views
Engine Controls Schematics

Circuit Description

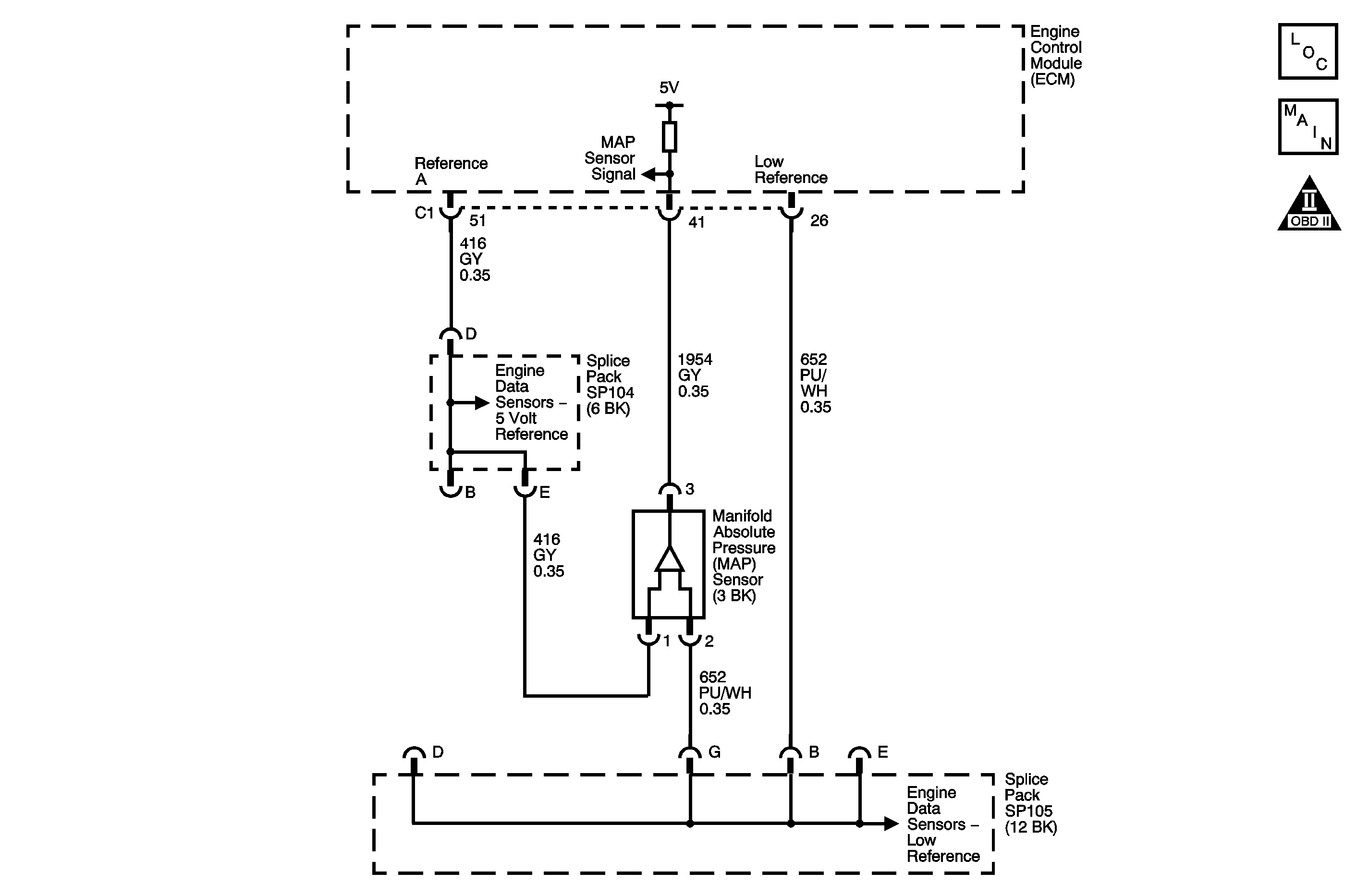
The manifold absolute pressure (MAP) sensor is a transducer that varies resistance according to pressure changes in the intake manifold. The pressure changes occur based on the engine load. The MAP sensor has the following circuits:

    • 5-volt reference circuit
    • Low reference circuit
    • MAP sensor signal circuit

The engine control module (ECM) supplies 5 volts to the MAP sensor on the 5-volt reference circuit. The ECM also provides a ground on the low reference circuit. The MAP sensor provides a signal to the ECM on the MAP sensor signal circuit which is relative to the pressure changes in the manifold. The ECM supplies a bias voltage measuring between 4-6 volts on the MAP sensor signal circuit. The ECM should detect a low signal voltage at a low MAP, such as during an idle or a deceleration. The ECM should detect a high signal voltage at a high MAP, such as the ignition is ON, with the engine OFF, or at a wide open throttle (WOT). The MAP sensor is also used in order to determine the barometric pressure (BARO). This occurs when the ignition switch is turned ON, with the engine OFF. The BARO reading may also be updated whenever the engine is operated at WOT. The ECM monitors the MAP sensor signal for voltage outside of the normal range.

If the ECM detects a MAP sensor signal voltage that is excessively low, DTC P0107 sets.

Conditions for Running the DTC

The engine is running.

Conditions for Setting the DTC

The MAP sensor voltage is less than 0.14 volts for more than 1 second.

Action Taken When the DTC Sets

    • The control module illuminates the malfunction indicator lamp (MIL) on the second consecutive ignition cycle that the diagnostic runs and fails.
    • The control module records the operating conditions at the time the diagnostic fails. The first time the diagnostic fails, the control module stores this information in the Failure Records. If the diagnostic reports a failure on the second consecutive ignition cycle, the control module records the operating conditions at the time of the failure. The control module writes the operating conditions to the Freeze Frame and updates the Failure Records.

Conditions for Clearing the MIL/DTC

    • The control module turns OFF the malfunction indicator lamp (MIL) after 3 consecutive ignition cycles that the diagnostic runs and does not fail.
    • A current DTC, Last Test Failed, clears when the diagnostic runs and passes.
    • A history DTC clears after 40 consecutive warm-up cycles, if no failures are reported by this or any other emission related diagnostic.
    • Clear the MIL and the DTC with a scan tool.

Diagnostic Aids

    • The ECM supplies voltage to various components using three separate 5-volt reference circuits. They are designated A, B, and C.
    • Through three terminals on the ECM, the 5-volt reference A circuit is distributed to the following components:
       - One circuit supplies voltage to the accelerator pedal position (APP) sensor 1.
       - Another circuit is spliced, and supplies voltage to the air conditioning (A/C) pressure sensor and the fuel tank pressure (FTP) sensor.
       - The last circuit is spliced through a 5-volt reference splice pack, and supplies voltage to the camshaft position (CMP) sensor. The mass air flow (MAF) sensor, the MAP sensor, and the exhaust gas recirculation (ERG) valve.
       - A circuit short or component failure that causes the 5-volt reference A system voltage to be pulled low or high, may affect any of the components that receive voltage from the 5-volt reference A circuit.

If this DTC is determined to be intermittent, refer to Intermittent Conditions .

Test Description

The number below refers to the step number on the diagnostic table.

  1. If you cannot duplicate the DTC, the information included in the Freeze Frame/Failure Records can aid in locating an intermittent condition.

Step

Action

Values

Yes

No

Schematic Reference: Engine Controls Schematics

Connect End View Reference: Engine Control Module Connector End Views or Engine Controls Connector End Views

1

Did you perform the Diagnostic System Check-Engine Controls?

--

Go to Step 2

Go to Diagnostic System Check - Engine Controls

2

  1. Turn ON the ignition, with the engine OFF.
  2. Observe the MAP parameter with the scan tool.

Is the voltage less than the specified value?

0.14 V

Go to Step 4

Go to Step 3

3

  1. Observe the Freeze Frame/Failure Records for this DTC.
  2. Turn OFF the ignition for 90 seconds.
  3. Start the engine.
  4. Operate the vehicle within the Conditions for Running the DTC. You may also operate the vehicle within the conditions that you observed from the Freeze Frame/Failure Records.

Does the DTC fail this ignition?

--

Go to Step 4

Go to Diagnostic Aids

4

Test for an intermittent and for a poor connection at the manifold absolute pressure (MAP) sensor. Refer to Testing for Intermittent Conditions and Poor Connections and Connector Repairs in Wiring Systems.

Did you find and correct the condition?

--

Go to Step 20

Go to Step 5

5

  1. Turn ON the ignition, with the engine OFF.
  2. Disconnect the MAP sensor electrical connector.
  3. Observe the MAP parameter with the scan tool.

Is the voltage more than the specified value?

4.8 V

Go to Step 6

Go to Step 13

6

Measure the voltage from the 5-volt reference circuit of the MAP sensor to a good ground with a DMM.

Is the voltage more than the specified value?

4.8 V

Go to Step 18

Go to Step 7

7

  1. Leave the DMM connected.
  2. Disconnect the following components, one at a time:
  3. • Camshaft position (CMP) sensor
    • Exhaust gas recirculation (EGR) valve
    • Mass air flow (MAF) sensor
    • Air conditioning (A/C) pressure sensor
    • Accelerator pedal position (APP) 1 sensor
    • Fuel tank pressure (FTP) sensor
  4. Monitor the DMM each time a component is disconnected.

Does the voltage measure more than the specified value after any of the components are disconnected?

4.8 V

Go to Step 17

Go to Step 8

8

  1. Leave the components disconnected.
  2. Measure the voltage from the 5-volt reference circuit of the MAF sensor to a good ground, with a DMM, at the MAF sensor connector.

Is the voltage more than the specified value?

4.8 V

Go to Step 12

Go to Step 9

9

  1. Disconnect the engine control module (ECM).
  2. Test for continuity between each of the three 5-volt reference A circuits and the following circuits, at the ECM connector.
  3. • Any low reference circuits
    • Any ground circuits

Refer to Circuit Testing in Wiring Systems.

Does continuity exist?

--

Go to Step 15

Go to Step 10

10

Test for continuity between each of the three 5-volt reference A circuits and a body ground, at the ECM connector. Refer to Circuit Testing in Wiring Systems.

Does continuity exist?

--

Go to Step 16

Go to Step 11

11

Test the 5-volt reference circuit between the 5-volt reference splice pack and the ECM for an open. Refer to Circuit Testing and Wiring Repairs in Wiring Systems.

Did you find and correct the condition?

--

Go to Step 20

Go to Step 14

12

Test the 5-volt reference circuit between the 5-volt reference splice pack and the MAP sensor for an open. Refer to Circuit Testing and Wiring Repairs in Wiring Systems.

Did you find and correct the condition?

--

Go to Step 20

Go to Step 14

13

Test the MAP signal circuit between the ECM and the MAP sensor for a short to ground. Refer to Circuit Testing and Wiring Repairs in Wiring Systems.

Did you find and correct the condition?

--

Go to Step 20

Go to Step 14

14

Test for shorted terminals and for a poor connection at the ECM. Refer to Testing for Intermittent Conditions and Poor Connections and Connector Repairs in Wiring Systems.

Did you find and correct the condition?

--

Go to Step 20

Go to Step 19

15

Repair the circuit to circuit short. Refer to Wiring Repairs in Wiring Systems.

Did you complete the repair?

--

Go to Step 20

--

16

Repair the short to ground in the affected 5-volt reference circuit. Refer to Wiring Repairs in Wiring Systems.

Did you complete the repair?

--

Go to Step 20

--

17

Replace the component for which the voltage changed. Refer to one of the following replacement procedures:

Did you complete the replacement?

--

Go to Step 20

--

18

Replace the MAP sensor. Refer to Manifold Absolute Pressure Sensor Replacement .

Did you complete the replacement?

--

Go to Step 20

--

19

Replace the ECM. Refer to Engine Control Module Replacement .

Did you complete the replacement?

--

Go to Step 20

--

20

  1. Clear the DTCs with a scan tool.
  2. Turn OFF the ignition for 90 seconds.
  3. Start the engine.
  4. Operate the vehicle within the Conditions for Running the DTC. You may also operate the vehicle within the conditions that you observed from the Freeze/Frame Failure Records.

Did the DTC fail this ignition?

--

Go to Step 2

Go to Step 21

21

Observe the Capture Info with a scan tool.

Are there any DTCs that have not been diagnosed?

--

Go to Diagnostic Trouble Code (DTC) List

System OK