GM Service Manual Online
For 1990-2009 cars only

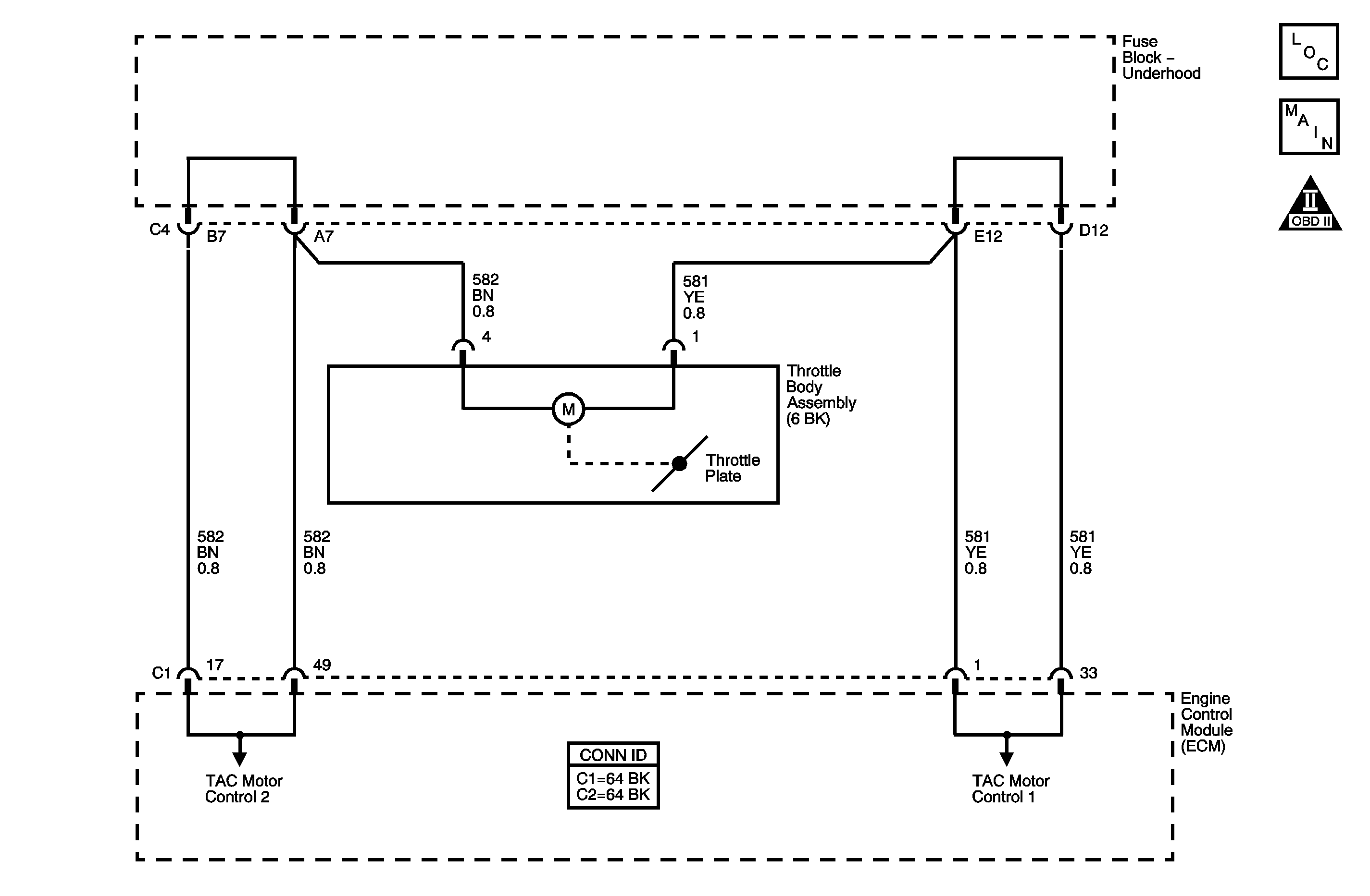
Object Number: 1247822  Size: MF
Engine Controls Component Views
Engine Controls Schematics

Circuit Description

The engine control module (ECM) is the control center for the throttle actuator control (TAC) system. The ECM determines the drivers intent, then calculates the appropriate throttle response. The ECM achieves throttle positioning by providing a pulse width modulated voltage to the TAC motor. The TAC system uses the following circuits:

    • Motor control 1
    • Motor control 2

When the ignition is turned ON, the ECM updates the learned minimum TP value. In order to learn the minimum TP value, the throttle blade is moved to the closed position momentarily. Any motor control circuit faults, throttle body blade, or motor issues may cause DTC P2176 to set.

Conditions for Running the DTC

    • The vehicle speed is 0 km/h (0 mph).
    • The engine speed is less than 40 RPM.
    • The engine coolant temperature (ECT) is between 5-100°C (41-212°F).
    • The intake air temperature (IAT) is less than 5°C (41°F).
    • The battery voltage is more than 10 volts.
    • The accelerator pedal position (APP) is less than 15 percent.

Conditions for Setting the DTC

The control module can not determine the minimum throttle position.

Action Taken When the DTC Sets

    • The control module illuminates the malfunction indicator lamp (MIL) on the second consecutive ignition cycle that the diagnostic runs and fails.
    • The control module records the operating conditions at the time the diagnostic fails. The first time the diagnostic fails, the control module stores this information in the Failure Records. If the diagnostic reports a failure on the second consecutive ignition cycle, the control module records the operating conditions at the time of the failure. The control module writes the operating conditions to the Freeze Frame and updates the Failure Records.

Conditions for Clearing the MIL/DTC

    • The control module turns OFF the malfunction indicator lamp (MIL) after 3 consecutive ignition cycles that the diagnostic runs and does not fail.
    • A current DTC, Last Test Failed, clears when the diagnostic runs and passes.
    • A history DTC clears after 40 consecutive warm-up cycles, if no failures are reported by this or any other emission related diagnostic.
    • Clear the MIL and the DTC with a scan tool.

Diagnostic Aids

    • Inspect for a condition in which the throttle valves may be held open.
    • Inspect for conditions in which ice may have formed in the throttle bore.

The throttle valves are spring loaded to a slightly open position. This is referred to as the rest position. The throttle valves should not be completely closed, nor should they be open any more than the specified amount. The throttle valves should move open and to the closed position without binding under the normal spring pressure. The throttle should NOT be free to move open or closed WITHOUT spring pressure.

Important: Operating the throttle blade with the Throttle Blade Control function of the scan tool may cause additional DTCs to set. DO NOT attempt to diagnose DTCs set during this function.

The scan tool has the ability to operate the throttle control system using Special Functions. Actuate the throttle valves using the Throttle Position function located in the TAC system menu. This function will operate the throttle valve through the entire range in order to determine if the throttle body and system operate correctly.

For intermittent conditions, refer to Intermittent Conditions .

Test Description

The numbers below refer to the step numbers on the diagnostic table.

  1. The throttle valves are spring loaded in a slightly open position and should move in either direction without binding. The throttle valves should always be under spring pressure.

  2. When the ignition is turned ON, the ECM operates the throttle control motor to verify the integrity of the system prior to start-up. This can be seen by the momentary flash of the test lamp as the ignition is turned ON.

Step

Action

Values

Yes

No

Schematic Reference: Engine Controls Schematics

Connector End View Reference: Engine Control Module Connector End Views or Engine Controls Connector End Views

1

Did you perform the Diagnostic System Check-Engine Controls?

--

Go to Step 2

Go to Diagnostic System Check - Engine Controls

2

Observe the DTC information with a scan tool.

Are DTCs P0121, P0122, P0123, P0221, P0222, P0223 also set?

--

Go to Diagnostic Trouble Code (DTC) List

Go to Step 3

3

  1. Perform the idle learn procedure. Refer to Idle Learn .
  2. Clear the DTCs with a scan tool.
  3. Turn OFF the ignition for 30 seconds.
  4. Start the engine.
  5. Operate the vehicle within the Conditions for Running the DTC. You may also operate the vehicle within the conditions that you observed from the Freeze Frame/Failure Records .

Did DTC P2176 fail since code clear?

--

Go to Step 4

Go to Step 14

4

  1. Turn OFF the ignition.
  2. Visually inspect the throttle body for the following conditions:
  3. • Throttle valves that are NOT in the rest position
    • Throttle valves that are binding open or closed
    • Throttle valves that are free to move open or closed WITHOUT spring pressure--Refer to Diagnostic Aids.

Did you find any of the above conditions with the throttle body?

--

Go to Step 12

Go to Step 5

5

Important: Disconnecting the throttle body connector will cause additional codes to set.

  1. Disconnect the throttle body connector.
  2. Turn ON the ignition, with the engine OFF.
  3. Measure the voltage of the throttle actuator control (TAC) motor control 1 and the TAC motor control 2 circuits of the throttle actuator motor with a DMM connected to ground.

Is the voltage within the specified range for both circuits?

2.5-4.5 V

Go to Step 7

Go to Step 6

6

Is the voltage less than the specified value for either circuit?

2 V

Go to Step 9

Go to Step 8

7

  1. Turn OFF the ignition.
  2. Connect the test lamp between the TAC motor control 1 and the TAC motor control 2 circuits.
  3. Observe the test lamp as you turn ON the ignition.

Does the test lamp flash ON and then turn OFF?

--

Go to Step 10

Go to Step 11

8

Test the TAC motor control circuit that measured above the specified value for a short to voltage. Refer to Circuit Testing and Wiring Repairs in Wiring Systems.

Did you find and correct the condition?

--

Go to Step 14

Go to Step 11

9

Test the TAC motor control circuit that measured below the specified value for an open or for a short to ground. Refer to Circuit Testing and Wiring Repairs in Wiring Systems.

Did you find and correct the condition?

--

Go to Step 14

Go to Step 11

10

Test for an intermittent and for a poor connection at the throttle body harness connector. Refer to Testing for Intermittent Conditions and Poor Connections and Connector Repairs in Wiring Systems.

Did you find and correct the condition?

--

Go to Step 14

Go to Step 12

11

Test for an intermittent and for a poor connection at the engine control module (ECM). Refer to Testing for Intermittent Conditions and Poor Connections and Connector Repairs in Wiring Systems.

Did you find and correct the condition?

--

Go to Step 14

Go to Step 13

12

Replace the throttle body assembly. Refer to Throttle Body Assembly Replacement .

Did you complete the replacement?

--

Go to Step 14

--

13

Replace the ECM. Refer to Engine Control Module Replacement .

Did you complete the replacement?

--

Go to Step 14

--

14

  1. Clear the DTCs with a scan tool.
  2. Turn OFF the ignition for 30 seconds.
  3. Start the engine.
  4. Operate the vehicle within the Conditions for Running the DTC. You may also operate the vehicle within the conditions that you observed from the Freeze Frame/Failure Records.

Did the DTC fail this ignition?

--

Go to Step 2

Go to Step 15

15

Observe the Capture Info with a scan tool.

Are there any DTCs that have not been diagnosed?

--

Go to Diagnostic Trouble Code (DTC) List

System OK