GM Service Manual Online
For 1990-2009 cars only
Makes
🢒
Saturn
🢒
2005
🢒
L300/LW300
🢒
Body
🢒
Wiring Systems
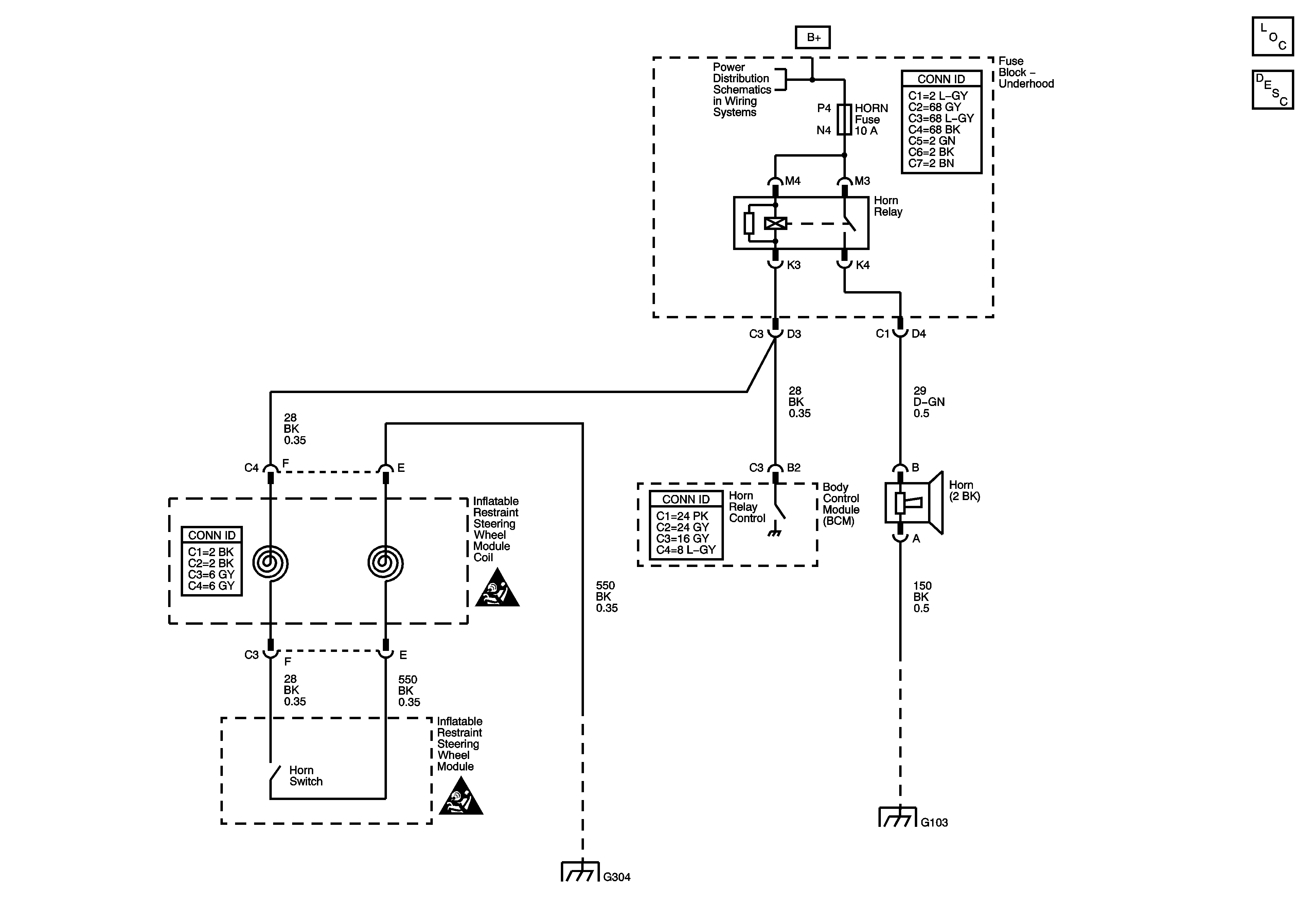
🢒 Horn Schematics
Master Electrical Component List
Horns System Description and Operation
Fuse Block - Underhood Bus
SIR Caution for Zoning
SIR Caution for Zoning
G300 (3 of 3) and G304
G103, G105, G107, and G113