GM Service Manual Online
For 1990-2009 cars only
Makes
🢒
Saturn
🢒
2005
🢒
L300/LW300
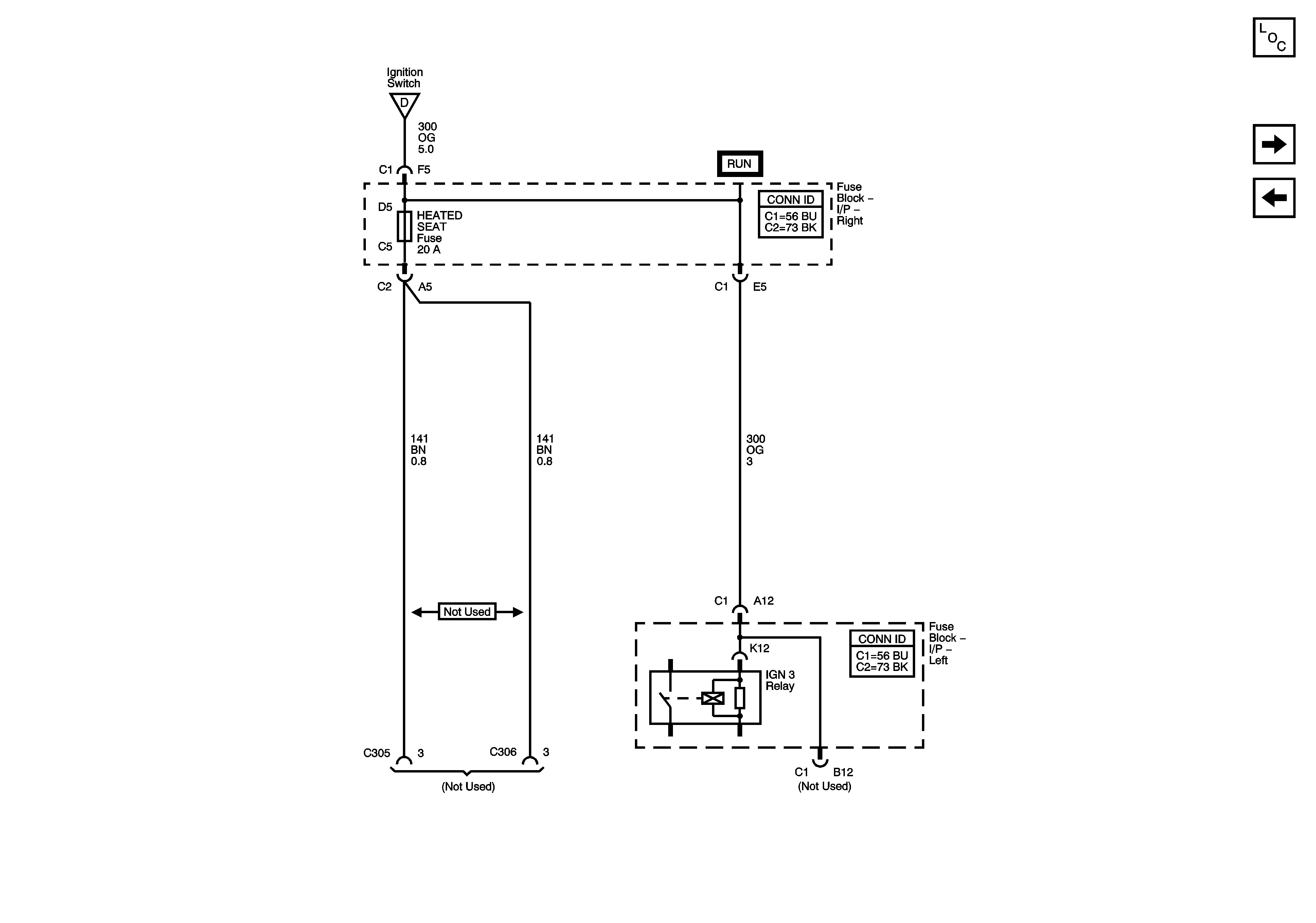
🢒 HTD SEAT Fuse
HTD SEAT Fuse
HTD SEAT Fuse
Master Electrical Component List
BODY, FOG LAMP, IP BATT RT, LOCKS, POWER SEAT, and PREM AUDIO Fuses
BTSI/BCM/MIRROR, RADIO, RR WIPER, and WIPER Fuses
Ignition Switch and IGN 1/2, IGN 0, and IGN 0/3/CR Fuses