GM Service Manual Online
For 1990-2009 cars only
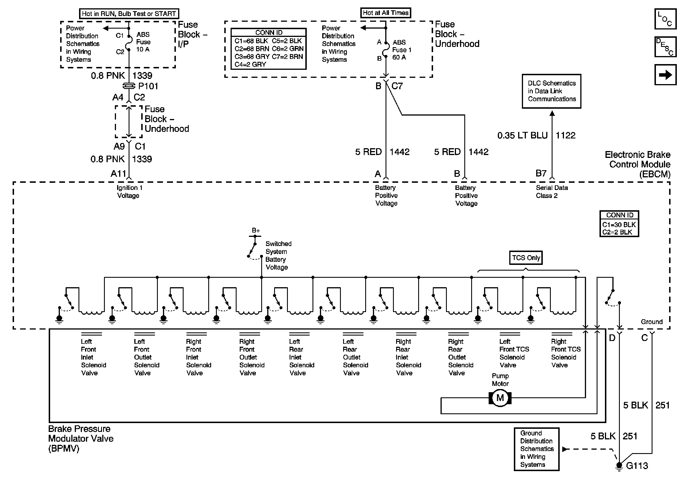
Figure 1:

Power and Ground


Object Number: 698313  Size: FS
Master Electrical Component List
ABS Description and Operation
Indicators
ABS, BTSI
Headlamps, Generator
DLC
G100,G111 and G113
Figure 2:

Indicators


Object Number: 698318  Size: FS
Master Electrical Component List
ABS Description and Operation
Stoplamp and Torque Signals
Power and Ground
G203, Page 2 of 2
G203, Page 1 of 2
Radio, Shift Lever, Ashtray, Traction Control, and Fog Lamp Switches
DLC
Figure 3:

Stoplamp and Torque Signals


Object Number: 698323  Size: FS
Master Electrical Component List
ABS Description and Operation
Wheel Speed Sensors
Indicators
Batt 2
Cruse Control
Stoplamp and Rear Turn Lamps
Figure 4:

Wheel Speed Sensers


Object Number: 698325  Size: FS
Master Electrical Component List
ABS Description and Operation
Stoplamp and Torque Signals
Antilock Brake System Schematic Icons
Antilock Brake System Schematic Icons
Antilock Brake System Schematic Icons
Antilock Brake System Schematic Icons
Antilock Brake System Schematic Icons
Antilock Brake System Schematic Icons
Antilock Brake System Schematic Icons
Antilock Brake System Schematic Icons
Antilock Brake System Schematic Icons
Antilock Brake System Schematic Icons