 
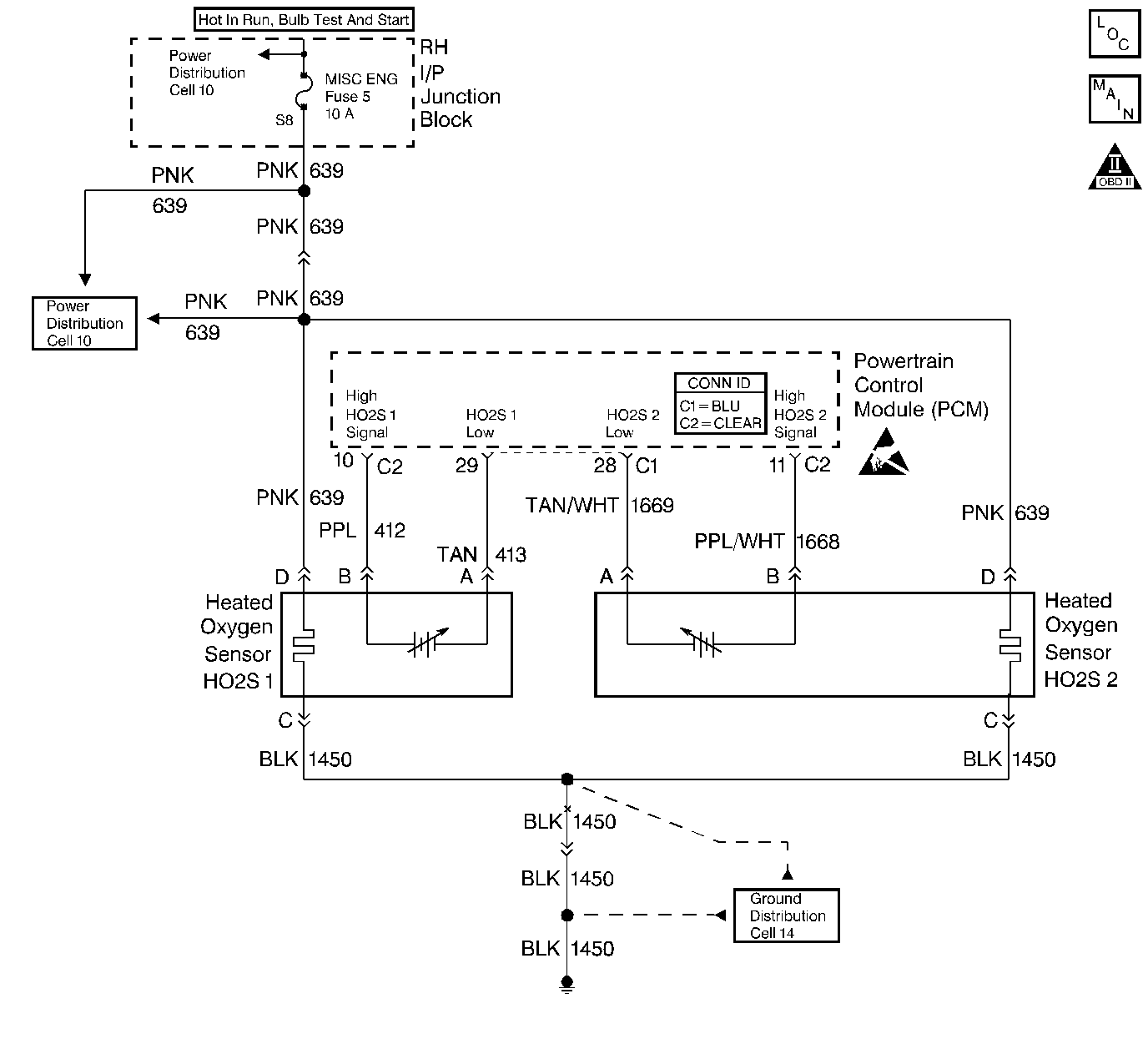
To control emissions of Hydrocarbons (HC), Carbon Monoxide (CO), and Oxides of Nitrogen (NOx), a three-way catalytic converter is used. The catalyst within the converter promotes a chemical reaction which oxidizes the HC and CO present in the exhaust gas, converting them into harmless water vapor and carbon dioxide. The catalyst also reduces NOx, converting it to nitrogen. The PCM has the ability to monitor this process using the HO2S 1 and the HO2S 2 heated oxygen sensors. The HO2S 1 sensor produces an output signal which indicates the amount of oxygen present in the exhaust gas entering the three-way catalytic converter. The HO2S 2 sensor produces an output signal which indicates the oxygen storage capacity of the catalyst. This in turn indicates the catalyst's ability to convert exhaust gases efficiently. If the catalyst is operating efficiently, the HO2S 1 signal will be far more active than that produced by the HO2S 2 sensor. If the HO2S 2 signal voltage remains excessively low for an extended period of time, DTC P0137 will be set.
| • | No TP sensor, EVAP system, misfire, IAT sensor, MAP sensor, fuel trim, fuel injector circuit, EGR Pintle Position, ECT sensor, CKP sensor, or MAF sensor DTCs present. | 
| • | Closed loop commanded air/fuel ratio is between 14.5 and 14.8 | 
| • | Throttle angle is between 3% and 40%. | 
| • | HO2S 2 signal voltage remains below 10 mV during normal closed loop operation. | 
| OR | 
| • | HO2S 2 signal voltage remains below 600 mV during power enrichment mode fuel control operation. | 
| • | VIN K - The condition is present for up to 5 minutes. | 
| VIN 1 - The condition is present for up to 8 minutes. | 
| • | The PCM will illuminate the malfunction indicator lamp (MIL) during the second consecutive trip in which the diagnostic test has been run and failed. | 
| • | The PCM will store conditions which were present when the DTC set as Freeze Frame and Failure Records data. | 
| • | The PCM will turn OFF the MIL during the third consecutive trip in which the diagnostic has been run and passed. | 
| • | The History DTC will clear after 40 consecutive warm-up cycles have occurred without a malfunction. | 
| • | The DTC can be cleared by using the scan tool. | 
Check for the following conditions
| • | Heated oxygen sensor wiring: The sensor pigtail may be mispositioned and contacting the exhaust system. | 
| • | Poor PCM to engine grounds: Refer to Ground Distribution Schematics . | 
| • | Fuel pressure: A condition which causes a lean exhaust can cause DTC P0137 to set. The system will go lean if pressure is too low. The PCM can compensate for some decrease. However, if fuel pressure is too low, a DTC P0137 may be set. | 
| • | Vacuum leaks: Check for the following conditions: | 
| - | Disconnected or damaged vacuum hoses. Refer to Emission Hose Routing Diagram . | 
| - | Incorrectly installed or malfunctioning crankcase ventilation valve. Refer to Crankcase Ventilation System Inspection | 
| - | Vacuum leaks at the throttle body, EGR valve, and intake manifold mounting surfaces. | 
| • | Exhaust leaks: An exhaust leak may cause outside air to be pulled into the exhaust gas stream past the HO2S, causing the DTC P0137 to set. Check for exhaust leaks near the HO2S 2 sensor. | 
| • | Throttle Body Inlet Screen: Check for damage or objects that may alter the airflow sample through the MAF sensor. If a problem is found, correct as necessary. Refer to Throttle Body Inspection and Cleaning . | 
| • | MAF sensor: Disconnect the MAF sensor. If the lean condition is corrected with the MAF sensor disconnected, replace MAF sensor. Refer to Mass Airflow Sensor Replacement . | 
| • | Fuel contamination: Water, even in small amounts, can be delivered to the fuel injectors. The water can cause a lean exhaust to be indicated. Excessive alcohol in the fuel can also cause this condition. Refer to Alcohol/Contaminants-in-Fuel Diagnosis . | 
| • | If none of the above conditions are present, replace the affected HO2S. | 
The numbers below refer to the step numbers on the diagnostic table.
DTC P0137 failing during power enrichment operation (TP angle above 60%) may indicate a condition described in Diagnostic Aids. If the DTC P0137 test passes while the Fail Records conditions are being duplicated, an intermittent condition is indicated. Reviewing the Fail Records vehicle mileage since the diagnostic test last failed may help determine how often the condition that caused the DTC to be set occurs. This may assist in diagnosing the condition.
This vehicle is equipped with a PCM which utilizes an Electrically Erasable Programmable Read Only Memory (EEPROM). When the PCM is being replaced, the new PCM must be programmed. Refer to PCM Replacement/Programming .
| Step | Action | Value(s) | Yes | No | 
|---|---|---|---|---|
| 1 | Was the Powertrain On-Board Diagnostic (OBD) System Check performed? | -- | ||
| 2 | 
 Does the HO2S 2 voltage remain at less than the specified value? | 150 mV | ||
| 
 Does scan tool indicate DTC P0137 failed this ignition? | -- | Go to Diagnostic Aids | ||
| 4 | Disconnect the HO2S 2 and jumper the HO2S 2 low circuit (PCM side) to ground. Does scan tool indicate HO2S 2 voltage near the specified value? | 450 mV | Go to Diagnostic Aids | |
| 5 | 
 Was a problem found? | -- | ||
| Important:: The replacement PCM must be programmed. Refer to Powertrain Control Module Replacement/Programming . Replace the PCM. Is the action complete? | -- | -- | ||
| 7 | 
 Does the scan tool indicate DTC P0137 failed this ignition? | -- | System OK |