GM Service Manual Online
For 1990-2009 cars only
Makes
🢒
Buick
🢒
2000
🢒
LeSabre
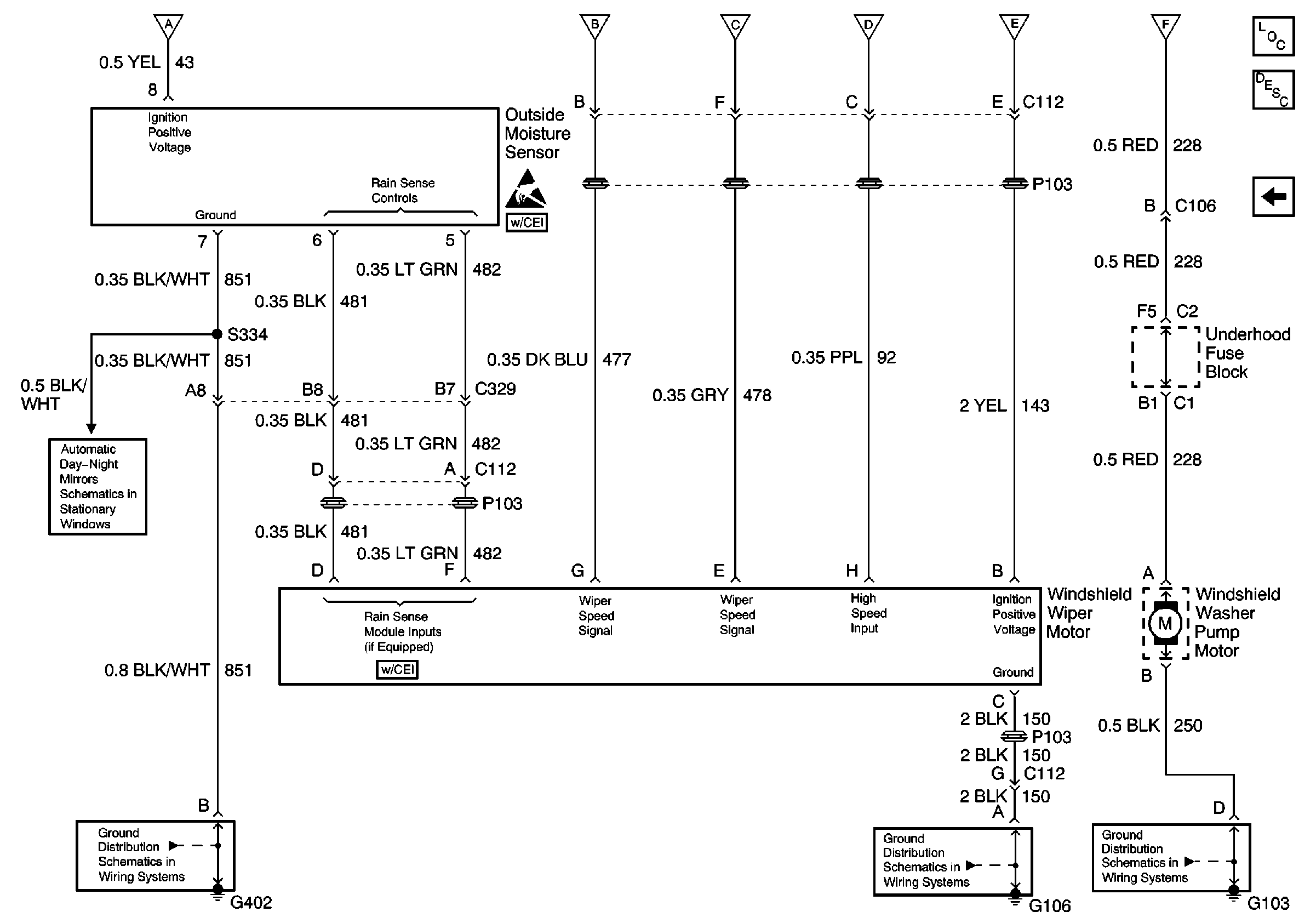
🢒 Wiper Motor, Washer Pump Motor, Outside Moisture Sensor
Wiper Motor, Washer Pump Motor, Outside Moisture Sensor
Wiper Motor, Washer Pump Motor, Outside Moisture Sensor
Wiper/Washer System Components
Wiper/Washer System Circuit Description
Wiper Washer Switch and Fuse
Wiper Washer Switch and Fuse
G103
G101, G106, and G107
G402
Inside Rear View Mirror W/DD7 or DD8
Handling ESD Sensitive Parts Notice
Wiper Washer Switch and Fuse