GM Service Manual Online
For 1990-2009 cars only
Makes
🢒
Buick
🢒
2001
🢒
LeSabre
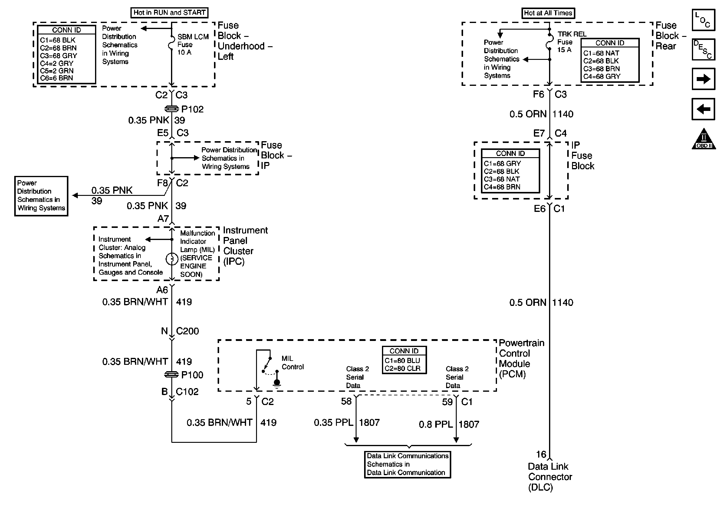
🢒 MIL and Data Link Connector (DLC)
MIL and Data Link Connector (DLC)
MIL and Data Link Connector (DLC)
Master Electrical Component List
Powertrain Control Module Description
Ignition Control
PCM Power and Ground
OBD II Symbol Description Notice
Underhood Fuse Block- BAT 1/ Rear Fuse Block- RDM, C/LTR, DDM, HTDSTL, TRK REL Fuses and Trunk Lid Release Relay/ IP Fuse Block- PDM, SBM, CSTR/SBM Fuses
Underhood Fuse Block- OXY SEN and SBM LCM Fuses
Underhood Fuse Block- OXY SEN and SBM LCM Fuses
Underhood Fuse Block- OXY SEN and SBM LCM Fuses
Cruise, Fuel, Oil and Volt Indicators
Class 2 Serial Data Line