GM Service Manual Online
For 1990-2009 cars only
Makes
🢒
Buick
🢒
2001
🢒
LeSabre
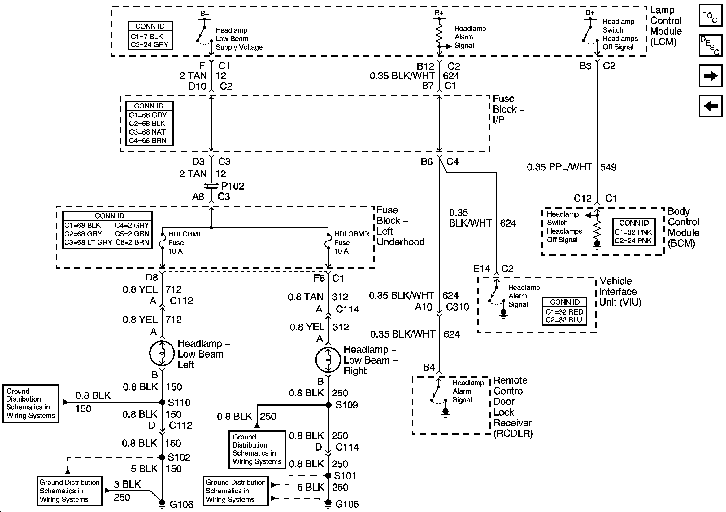
🢒 Daytime Running Lamps
Daytime Running Lamps
Daytime Running Lamps
Master Electrical Component List
Exterior Lighting Systems Description and Operation
High Beam Headlamps
Headlamp Dimmer, Park Gear Input, and High Beam Indicator
VIU Output Signals
G104 and G106
G104 and G106
G105
G105