GM Service Manual Online
For 1990-2009 cars only
Makes
🢒
Buick
🢒
2001
🢒
LeSabre
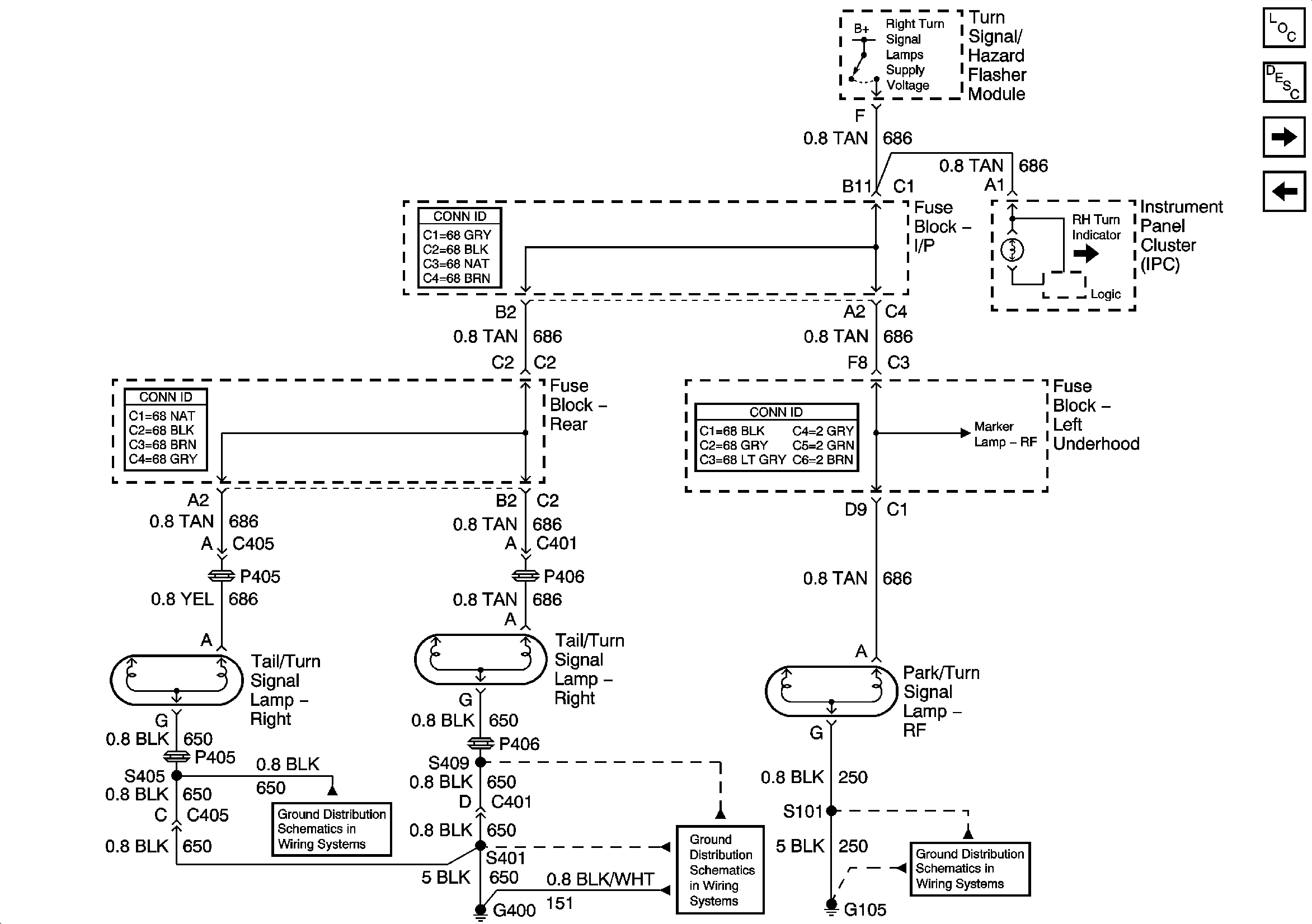
🢒 RH Turn Lamps
RH Turn Lamps
RH Turn Lamps
Master Electrical Component List
Exterior Lighting Systems Description and Operation
Stop Lamps
LH Turn Lamps
RH Park Lamps
RH Park Lamps
RH Park Lamps
Rear Compartment Lid Park Lamp
G400 (1 of 2)
G400 (2 of 2)
G105