GM Service Manual Online
For 1990-2009 cars only
Makes
🢒
Buick
🢒
2001
🢒
LeSabre
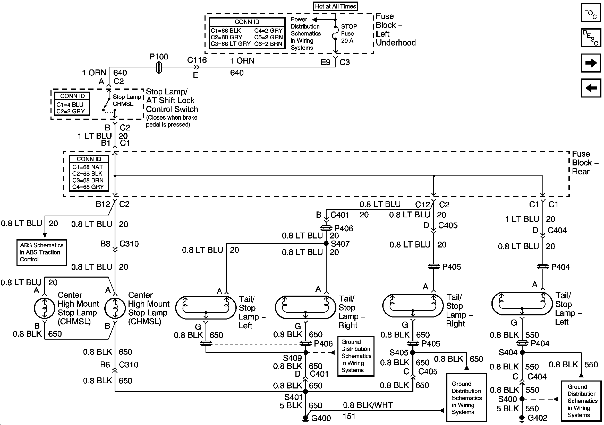
🢒 Stop Lamps
Stop Lamps
Stop Lamps
Master Electrical Component List
Exterior Lighting Systems Description and Operation
RH Turn Lamps
Underhood Fuse Block and Underhood Maxi-Fuse Block
Indicators and Stoplamp Switch
Rear Compartment Lid Park Lamp
Rear Compartment Lid Park Lamp
RH Park Lamps
LH Park Lamps
G400 (1 of 2)
G400 (1 of 2)
G306 and G402